Главная Случайная страница


Полезное:

Как сделать разговор полезным и приятным Как сделать объемную звезду своими руками Как сделать то, что делать не хочется? Как сделать погремушку Как сделать так чтобы женщины сами знакомились с вами Как сделать идею коммерческой Как сделать хорошую растяжку ног? Как сделать наш разум здоровым? Как сделать, чтобы люди обманывали меньше Вопрос 4. Как сделать так, чтобы вас уважали и ценили? Как сделать лучше себе и другим людям Как сделать свидание интересным?


Категории:

АрхитектураАстрономияБиологияГеографияГеологияИнформатикаИскусствоИсторияКулинарияКультураМаркетингМатематикаМедицинаМенеджментОхрана трудаПравоПроизводствоПсихологияРелигияСоциологияСпортТехникаФизикаФилософияХимияЭкологияЭкономикаЭлектроника






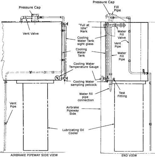
Су ыдысын толтыру





Ыдыстағы су денгейін қозғалтқыш бос жүрісте шамамен 10 минуттай жұмыс істегеннен кейін ғана тексеруге болады және бұл кезде жасыл индикатор жануға тиіс. Бұл уақыт радиатордағы барлық судың су ыдысына ауысуы үшін қажет. Қозғалтқыш бос жүрісте жұмыс істеген кезде, қалыпты су деңгейі ыдыстың байқау шынысындағы «ҚОЗҒАЛТҚЫШТЫҢ БОС ЖҮРІСТЕ ЖҰМЫС ІСТЕГЕН КЕЗДЕГІ ЖОҒАРЫ» және «ҚОЗҒАЛТҚЫШТЫҢ БОС ЖҮРІСТЕ ЖҰМЫС ІСТЕГЕН КЕЗДЕГІ ТӨМЕН» белгілерінің арасында болуға тиіс.

Сақтаныңыз! Жүйені «ҚОЗҒАЛТҚЫШТЫҢ БОС ЖҮРІСТЕ ЖҰМЫС ІСТЕГЕН КЕЗДЕГІ ЖОҒАРЫ» белгісінің деңгейінен артық толтыруға БОЛМАЙДЫ, өйткені жүйедегі су салқын қалпында қалып қоюы мүмкін, ол қозғалтқышқа үлкен зиянын тигізеді, тіпті радиатордың қатып қалуы мүмкін. Су денгейін «ҚОЗҒАЛТЫШТЫҢ БОС ЖҮРІСТЕ ЖҰМЫС ІСТЕГЕН КЕЗДЕГІ ТӨМЕН» белгісіне төмен қоюға болмайды, өйткені су сорабында кавитация басталып, жүйедегі су қысымының төмендеуіне және қозғалтқыштың тиімсіз салқындауына немесе қызып кетуіне әкеледі.

Егер жүйедегі су денгейі «ҚОЗҒАЛТҚЫШТЫҢ БОС ЖҮРІСТЕ ЖҰМЫС ІСТЕГЕН КЕЗДЕГІ ТӨМЕН» белгісінен төмен түсетін болса, төмендегі тәсілдердің бірі бойынша суды үстемелеп құю керек:

(А) Айрықша тәсіл (су құю құбыры арқылы) Су жібергіш түтікті су құю құбырына жалғау керек. Суды жіберу керек. Су құю құбыры клапанының тұтқасын (серіппелі фиксаторлы) төмен жіберіп, ыдыстағы су деңгейі байқау шынысындағы «ҚОЗҒАЛТҚЫШТЫҢ БОС ЖҮРІСТЕ ЖҰМЫС ІСТЕГЕН КЕЗДЕГІ ЖОҒАРЫ» денгейіне жеткенше сол күйде қалдыру керек. Клапанның тұтқасын баяу қозғай отырып, қалыпты көлденең күйге ауыстыру керек. Судың берілуін тоқтату керек. Су құю құбырының желісінен түтікті ажыртау керек. ЕСКЕРТУ! GE жүйені су құю құбырының жеткізілген («carrot» типіндегі) жалғастырғышын пайдалана отырып, тек қана алдын ала тазартылған сумен толтыруды ұсынады. GE су құю құбырын қорғаныш нығыздау қақпағын немесе өшіргіні алып тастауға ұсыныс ЖАСАМАЙДЫ. Суды үстемелеуге және немесе су тазарту үшін химиялық қоспаларды қосуға қатысты нақты т.ж. барлық ережелері мен нормативтері қатал сақталуға тиіс.

(В) Балама тәсіл (нығыздау қақпағын ашпай су құю құбыры арқылы)

Егер тепловоздың су құю құбырында нығыздау қақпағы орнатылған болса, төмендегілерді есте сақтау керек:

Сурет.

Су радиаторда тұрған кезде су құю құбырының қақпағын ашбау үшін, блоктаушы тетікті нығыздау қақпағы ойластырылған. Ағынның 1 Реттегіші суды салқындату үшін радиаторға бағыттай бастағанда, қақпақтың ішінде оны жабатын және ашылуына кедергі жасайтын бірнеше плунжер болады. Су ыдысына судың қайта оралуын қамтамасыз ететін ағынның 1 Реттегіші жұмыс істеп тұрғанда, қақпақ блокталған күйінде қалады. 90с өткеннен кейін қақпақты ашуға мүмкіндік беретін плунжерлерді қолмен бұруға болады. Қақпақты ашқаннан кейін басқару жүйесі ағынның 1 Реттегішін активтендіре АЛМАЙДЫ.

(1) Желдеткіш клапанының тұтқасын төмен басып, оны сол төмен күйінде 60с ұстай отырып, сумен салқындату жүйесіндегі артық қысымды түсіру керек.

(2) Желдеткіш клапанының тұтқасын төмен ұсталған қалпынан айырмай нығыздау қақпағын ашу керек.

(3) Осы тұтқаны сол күйде ұстай отырып, су құю құбыры арқылы байқау шынысындағы “ҚОЗҒАЛТҚЫШТЫҢ БОС ЖҮРІСТЕ ЖҰМЫС ІСТЕГЕН КЕЗДЕГІ ЖОҒАРЫ” деңгейіне дейін суды үстемелеу керек.

(4) Тұтқаны төмен ұсталған қалпынан айырмай су құю құбырының нығыздау қақпағын жауып, желдеткіш клапаны тұтқасының қалыпты көлденең күйге қайта оралуына мүмкіндік беру керек.

Сурет.

Су сорғысы







Date: 2015-07-01; view: 878; Нарушение авторских прав



mydocx.ru - 2015-2026 year. (3.743 sec.) Все материалы представленные на сайте исключительно с целью ознакомления читателями и не преследуют коммерческих целей или нарушение авторских прав - Пожаловаться на публикацию