Главная Случайная страница


Полезное:

Как сделать разговор полезным и приятным Как сделать объемную звезду своими руками Как сделать то, что делать не хочется? Как сделать погремушку Как сделать так чтобы женщины сами знакомились с вами Как сделать идею коммерческой Как сделать хорошую растяжку ног? Как сделать наш разум здоровым? Как сделать, чтобы люди обманывали меньше Вопрос 4. Как сделать так, чтобы вас уважали и ценили? Как сделать лучше себе и другим людям Как сделать свидание интересным?


Категории:

АрхитектураАстрономияБиологияГеографияГеологияИнформатикаИскусствоИсторияКулинарияКультураМаркетингМатематикаМедицинаМенеджментОхрана трудаПравоПроизводствоПсихологияРелигияСоциологияСпортТехникаФизикаФилософияХимияЭкологияЭкономикаЭлектроника






Пожарные автомобили порошкового тушения





 

Пожарные автомобили порошкового тушения предназначены для тушения пожаров на предприятиях химической и нефтеперерабатывающей промышленности, объектах газо- и нефтедобычи, а также на атомных электростанциях, электрических подстанциях и в аэропортах.

При их использовании следует учитывать, что время работы порошковых установок невелико и что максимальная площадь пожара, которая может быть потушена, также ограничена расходом порошка из лафетных и ручных стволов.

К ПА порошкового тушения предъявляют специальные требования. Порошковая установка монтируется на шасси автомобилей, как правило, повышенной проходимости. Параметры шасси подбираются в зависимости от массы вывозимого ОПС. Основным элементом порошковой установки является сосуд для хранения порошка. В верхней части сосуда предусмотрена горловина для проведения технического осмотра и для немеханизированной зарядки порошком. В нижней части сосуда имеется люк для удаления остатков порошка. Сосуды оборудуются запорно–пусковой и предохранительной арматурой.

Порошковая установка ПА может состоять из 1 – 2 и более сосудов. Количество лафетных стволов должно быть 1 или 2. Длина рукавных линий обычно составляет от 20 до 60 м. Порошок на очаг пожара может подаваться через лафетные стволы или по рукавам через ручные стволы. Лафетные стволы обеспечивают расход от 20 до 100 кг/с. Они поворачиваются в горизонтальной плоскости на 360о и в вертикальной плоскости в пределах от -15 до +75о. Ручные стволы имеют расход порошка не более 5 кг/с. Их количество, как правило, не менее 2. Стволы и рукавные линии целесообразно хранить в отсеках кузова ПА подсоединенными к системе порошковых коммуникаций. Порошковые струи должны обладать большой огнетушащей дальностью.

Работа порошковых установок пожарных автомобилей основана на пневматическом вытеснении порошка из сосуда по трубопроводам или рукавным линиям. При этом порошок переводится в псевдоожиженное состояние, т.е. приобретает текучесть и возможность транспортироваться по трубопроводам и рукавам. Истекающая под давлением газопорошковая смесь формируется в виде порошковой струи, направляемой на очаг пожара.

В зависимости от способа подготовки порошка к транспортированию установки порошкового тушения, используемые на ПА, можно разделить на следующие типы:

1. С псевдоожижением порошка и непрерывной подачей сжатого газа в сосуд через пористый элемент (аэроднище).

2. С псевдоожижением порошка и непрерывной подачей сжатого газа в сосуд через форсунки.

3. С совместным хранением порошка и сжатого газа в сосуде (установки закачного типа).

В установках первого типа (рис. 9.29) псевдоожижение порошка происходит при увеличении давления в сосуде. В процессе выдачи порошка подача газа в сосуд возобновляется и происходит непрерывно. В качестве аэрирующих устройств используются пористые перегородки. Истечение порошковой аэросмеси из лафетных и ручных стволов происходит под постоянным давлением в сосуде.

Установки второго типа (рис. 9.30) по режиму введения газа в сосуд аналогичны первому типу и отличаются только устройствами для псевдоожижение порошка, представляющими собой форсунки.

Форсуночный способ подачи газа в сосуд получил наиболее широкое распространение при создании ПА порошкового тушения как в нашей стране, так и за рубежом.

В установках треть-
его типа (рис. 9.31) порошок и сжатый газ содержатся в одном сосуде под высоким давлением. При работе порошковой установки истечение порошка происходит под переменным давлением.

Принцип работы порошковых установок первого и второго типов рассмотрим на примере принципиальной схемы порошковой установки первого типа (см. рис. 9.29). Сжатый газ хранится в баллонах под высоким давлением 15 – 20 МПа. После вскрытия вентилей баллонов сжатый газ поступает в редуктор, где его давление снижается до рабочего, и далее под пористый элемент в сосуд для хранения порошка. Через аэроднище сжатый газ отдельными рассеянными струйками проходит сквозь слой порошка и переводит его в псевдоожиженное состояние. При достижении рабочего давления установка готова к работе. После этого открывают шаровые краны и порошок подается к лафетному или ручному стволу. После тушения пожара закрывают шаровые краны подачи порошка и продувают рукавные линии от его остатков. Для этого открываются вентили продувки и рукавные линии и трубопроводы продуваются сжатым газом от остатков порошка, предотвращая его слеживаемость.

 

                               
   
7
     
4
 
5
 
6
 
 
 
   
8
 
   
1
 
2
 
9
     
3
 


 

 


Рис. 9.31. Схема порошковой установки с совместным хранением сжатого газа
и порошка в сосуде (установка закачного типа):

1 – малогабаритный компрессор; 2 – обратный клапан; 3 – порошок; 4 – сифон;
5 – шаровой кран; 6 – лафетный ствол; 7 – фильтр; 8 – датчик давления;
9 – блок автоматики

 

Аналогичным образом работает и порошковая установка второго типа. Только в этом случае газ поступает в рабочий сосуд через форсунки.

Принцип работы порошковой установки третьего типа отличается от двух других. Сжатый воздух и порошок массой 5000 кг хранятся в сосуде под высоким давлением, например, 3,2 МПа. Иногда вследствие негерметичности установки происходит снижение давления воздуха в сосуде. Как только величина давления снижается до 2,8 МПа, датчик давления выдает сигнал на блок автоматики, который включает в работу малогабаритный компрессор. Компрессор доводит значение давления воздуха в сосуде до 3,2 МПа и отключается. Во время боевого дежурства пожарного автомобиля малогабаритный компрессор порошковой установки постоянно подсоединен к электрической сети через быстроразъемное соединение. При открытии шарового крана подачи порошка высокое давление выталкивает первую порцию порошка и в сосуде происходит расширение газопорошковой смеси. В результате работы порошковой установки истечение газопорошковой смеси осуществляется под переменным давлением. После окончания подачи порошка продувка рукавных линий производится воздухом, отбираемым из верхней части сосуда порошковой установки.

Расчет порошковой установки первого и второго типов сводится к определению объема сосуда при заданной массе порошка, запаса транспортирующего газа, объемов баллонов для его хранения, диаметров трубопроводов. Также рассчитываются диаметры проточных частей лафетного и ручного стволов, обеспечивающих заданные расходы порошка.

Объем сосуда W с, м3, для порошкового состава определяется по формуле

, (9.6)

где G опс – масса вывозимого ОПС, кг; ρопс – насыпная плотность порошка, кг/м3.

Количество сжатого газа G г для работы порошковой установки определяется по формуле

G г = G р + G тр + G пр, (9.7)

где G р – масса газа для создания рабочего давления в сосуде с ОПС, кг;
G тр – масса газа для транспортирования ОПС и его выдачи из сосуда, кг; G пр – масса газа для продувки трубопроводов от остатков ОПС, кг.

Количество газа для создания рабочего давления

G р = W с ρр, (9.8)

где ρр – плотность сжатого газа при расчетном рабочем давлении Р р и температуре Т в сосуде; W c – объем свободного пространства, м3, принимается 10 % от объема, занимаемого порошком.

Значение ρр определяется по формуле

, (9.9)

где R – газовая постоянная, Дж/(кг×К); Т – температура, К, при расчете принимается 273 К.

Количество газа G тр для транспортирования ОПС и его выдачи определяется по формуле


 

, (9.10)

где G ОПС – масса вывозимого огнетушащего порошка, кг; μ – концентрация газопорошковой смеси, кг порошка/ кг газа.

Для порошковых составов марки ПСБ μк принимается по рис. 9.32.

Количество газа для продувки трубопроводов и рукавных линий от остатков порошка принимается 0,2 G р.

Число баллонов для хранения сжатого газа определяется по формуле

, (9.11)

где W б – вместимость баллона, м3; rб – плотность сжатия газа в баллоне при расчетном давлении и температуре, кг/м3.

 
 

 

 


Рис. 9.32. Зависимость концентрации газопорошковой смеси от абсолютного давления в сосуде порошковой установки при различных условиях транспортировки:

1 – сплошной поток (установка третьего типа); 2 – средняя концентрация (установка первого типа); 3 – (установка второго типа)

 

Рабочее давление сжатого газа (воздуха) в сосуде для хранения порошка должно обеспечивать получение порошковых струй с максимально возможной огнетушащей дальностью. Под огнетушащей дальностью понимается дальность, при которой концентрация порошка в струе обладает огнетушащим действием.

Потери давления при транспортировании смеси определяются по формуле

ΣΔ P = Δ p в + Δ p п + Δ p р + Δ p м + Δ p верт, (9.12)

где – потери транспортирующего газа, МПа; – потери давления от транспортирования порошка, МПа; – потери давления на начальный разгон частиц порошка, МПа; – местные потери давления, МПа; – потери давления на вертикальном участке, МПа.

Если к потерям, рассчитанным по формуле (9.12), прибавить давление перед насадком лафетного или ручного ствола, то суммарное давление принимается в качестве расчетного рабочего давления. Величина его уточняется по результатам приемочных испытаний. Следует иметь в виду, что увеличение давления в сосуде сверх расчетного давления ведет к увеличению металлоемкости порошковой установки. Огнетушащая дальность порошковых струй при этом не увеличится.

Насадки лафетного и ручных стволов должны обеспечивать геометрические размеры порошковой струи, чтобы её огнетушащая дальность была максимально возможной. Поэтому конструкция стволов должна быть такой, чтобы статическое давление на их срезе равнялось атмосферному.

Так как работа установки третьего типа происходит при снижении давления в сосуде, то ее расчет сводится к определению начального рабочего давления, чтобы в конце работы установки давление составляло величину, обеспечивающую получение струи со значительной огнетушащей дальностью.

Установки первого типа применялись в конструкции ПА порошкового тушения АП – 3 (130) – 148А и АП-5 (23213) – 196. Рабочее давление в сосудах составляло 0,4 МПа.

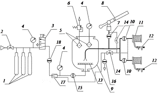
Установка второго типа использована в конструкции ПА АП –5000-40 (53213)ПМ-567. Принципиальная схема установки приведена на
рис. 9.33. На схеме показан один порошковый сосуд из имеющихся трех. Работа порошковой установки происходит следующим образом. Сжатый газ, хранящийся в баллонах 1 под высоким давлением, после открытия запорных вентилей поступает к манометру 4, понижающему редуктору 17 и далее через открытый кран 15 и форсунки 13 в сосуд с огнетушащим порошком. Проходя через отверстия форсунок, сжатый газ переводит порошок в псевдоожиженное состояние. После достижения рабочего давления в сосуде ОПС может подаваться в очаг пожара лафетным стволом 8 и ручными стволами 12, которые формируют порошковые струи. Продувка трубопроводов и рукавных линий от остатков порошка осуществляется сжатым газом, оставшимся в баллонах после работы установки. При этом закрываются краны 7 и 10 и открываются краны 14. Оставшийся в сосуде газ после работы установки выпускается в атмосферу через кран 16. Этот же кран используется при сбросе газа при периодическом рыхлении порошка. Кран 2 используется для зарядки сжатым газом батареи баллонов.


 
 

 


Рис. 9.33. Принципиальная схема порошковой установки пожарного автомобиля
порошкового тушения. АП-5000-40(53213)ПМ-567:

1 – батарея баллонов с коллектором; 2 – кран для зарядки баллонов сжатым газом;
3 – кран для выпуска сжатого газа; 4 – манометр; 5 – фильтры; 6 – предохранительный клапан; 7 – кран для подачи порошка к пожарному стволу; 8 – лафетный ствол;
9 – сосуд; 10 – краны подачи порошка к ручным стволам; 11 – рукавные катушки
с рукавами; 12 – ручные стволы; 13 – форсунки; 14 – кран продувки линий лафетного
и ручных стволов; 15 – кран подачи сжатого газа в сосуд; 16 – кран для выпуска
сжатого газа из сосуда; 17 – редуктор; 18 – кран подачи газа к редуктору

 

Порошковая установка смонтирована на шасси КамАЗ-53213 и имеет одинарную кабину, поэтому боевой расчет, включая водителя, составляет 3 человека. К раме шасси крепится подрамник, на котором установлены три сосуда для порошка и отсеки. Объем сосуда составляет 1,9 м3 и вмещает 1667 кг порошка. Секция 40-литровых баллонов в количестве 15 шт. для хранения сжатого газа при давлении 15 МПа установлена на лонжероны шасси. На крыше каркаса секции закреплен лафетный ствол с расходом порошка 40 кг/с. Управление стволом ручное. Все узлы установки порошкового тушения связаны между собой и со щитом управления трубопроводами.

Передний и задний отсеки оборудованы шторными дверями. Сосуды для хранения порошка закрыты панелями. Сверху отсеков и панелей установлен настил с поручнями. По бокам и сзади кузова устроены 4 лестницы для подъема к лафетному стволу и для обслуживания установки порошкового тушения.

В отсеках размещены две рукавные катушки с рукавами длиной 40 м и условным проходом 20 мм. Максимальная подача порошка через ствол составляет 5 кг/с.

Для заполнения сосудов порошком предусмотрена вакуумная система, состоящая из газоструйного вакуум-аппарата и пневмоцилиндра. Заправка каждого сосуда происходит в отдельности через штуцер горловины. Каждый сосуд может включаться в работу автономно.

При эксплуатации ПА большое значение имеет своевременное техническое обслуживание. Только в этом случае возможна их успешная работа на пожарах.

Основу технического обслуживания порошковых средств тушения составляют ежедневные проверки состояния оборудования, ежегодные проверки количества газа в баллонах и качества огнетушащего порошка, периодические проверки сосудов, работающих под давлением.

Ежедневно проводится осмотр и проверка порошковых установок дежурным караулом.

Периодические проверки прочности и герметичности порошковых установок (сосудов, трубопроводов) проводятся согласно «Правилам устройства и безопасной эксплуатации сосудов, работающих под давлением». Загрузка порошковых сосудов может производиться механизированным способом или вручную через горловину с установленной сеткой.

 







Date: 2015-05-09; view: 991; Нарушение авторских прав



mydocx.ru - 2015-2026 year. (0.871 sec.) Все материалы представленные на сайте исключительно с целью ознакомления читателями и не преследуют коммерческих целей или нарушение авторских прав - Пожаловаться на публикацию