Главная Случайная страница


Полезное:

Как сделать разговор полезным и приятным Как сделать объемную звезду своими руками Как сделать то, что делать не хочется? Как сделать погремушку Как сделать так чтобы женщины сами знакомились с вами Как сделать идею коммерческой Как сделать хорошую растяжку ног? Как сделать наш разум здоровым? Как сделать, чтобы люди обманывали меньше Вопрос 4. Как сделать так, чтобы вас уважали и ценили? Как сделать лучше себе и другим людям Как сделать свидание интересным?


Категории:

АрхитектураАстрономияБиологияГеографияГеологияИнформатикаИскусствоИсторияКулинарияКультураМаркетингМатематикаМедицинаМенеджментОхрана трудаПравоПроизводствоПсихологияРелигияСоциологияСпортТехникаФизикаФилософияХимияЭкологияЭкономикаЭлектроника






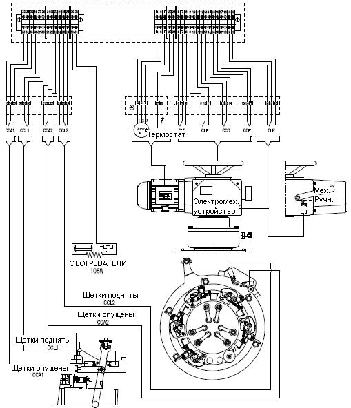
Рабочие параметры щеток в опущенном положении при незамкнутом контактном кольце





Чтобы щетки оставались внизу, переключатели:

- CCA1 – контакты 34 и 35,

- CCA2 – контакты 2 и 23,

- CCD – контакты 13 и 14

должны быть одновременно закрыты (логика "И").

При наличии такого условия двигатель готов к запуску.


 

Описание компонентов:

A – Электромеханический привод ATIS

Тип: MAI-25.B3.d9-25.10-F10-2CC-2CT-IP65

В – Трехфазный индукционный двигатель FS 71

6 полюсов, 0,25 кВт, Установка B3L, IPW55

Фланец C105-DIN 42948

Напряжение и частота по спецификациям клиента.

С – Конец цикла

Тип XCK-P121 - Telemecanique


Щетки опущены и контактное кольцо не замкнуто Щетки опущены. Положение перед запуском двигателя


Рисунок 4.10.



Условие: щетки подняты и контактное кольцо замкнуто.

- Чтобы щетки оставались внизу, переключатели:

- CCL1 – контакты 37 и 38,

- CCL2 – контакты 25 и 26,

- CCE – контакты 16 и 17

 

должны быть одновременно закрыты (логика "И").

При наличии такого условия двигатель готов к запуску.


Щетки подняты и контактное кольцо замкнуто Положение после остановки двигателя

(эксплуатация при номинальных условиях).

Щетки подняты

 


Рисунок 4.11.


 




РУЧНОЙ РЕЖИМ:


Направление вращения маховика

Рисунок 4.12

Условные обозначения:

CLD = Моментный выключатель для реле защиты от перегрузки при опускании щеток (или смене фаз)

В случае сбоя на CCD

 

 

Рисунок 4.13

CLE = Моментный выключатель для реле защиты от перегрузки при подъеме щеток (или смене фаз)

В случае сбоя на CCЕ

 

 

Рисунок 4.14

 

CCD = Переключатель конца цикла для выключения двигателя при полном опускании щеток.

 

CCE = Переключатель конца цикла для выключения двигателя при полном подъеме щеток.

 

CLR = Переключатель мех.-ручн. режима

Дистанционное управление Ручное управление








Date: 2015-07-23; view: 407; Нарушение авторских прав



mydocx.ru - 2015-2026 year. (0.734 sec.) Все материалы представленные на сайте исключительно с целью ознакомления читателями и не преследуют коммерческих целей или нарушение авторских прав - Пожаловаться на публикацию