Главная Случайная страница


Полезное:

Как сделать разговор полезным и приятным Как сделать объемную звезду своими руками Как сделать то, что делать не хочется? Как сделать погремушку Как сделать так чтобы женщины сами знакомились с вами Как сделать идею коммерческой Как сделать хорошую растяжку ног? Как сделать наш разум здоровым? Как сделать, чтобы люди обманывали меньше Вопрос 4. Как сделать так, чтобы вас уважали и ценили? Как сделать лучше себе и другим людям Как сделать свидание интересным?


Категории:

АрхитектураАстрономияБиологияГеографияГеологияИнформатикаИскусствоИсторияКулинарияКультураМаркетингМатематикаМедицинаМенеджментОхрана трудаПравоПроизводствоПсихологияРелигияСоциологияСпортТехникаФизикаФилософияХимияЭкологияЭкономикаЭлектроника






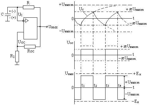
Симметричный мультивибратор на ОУ





а) б)

Рис. 4.2.8. а) Симметричный мультивибратор с компаратором на ОУ; б) Временные диаграммы, поясняющие работу мультивибратора с компаратором на ОУ;

В основе приведенного на рисунке 4.2.8., а), мультивибратора лежит компаратор на ОУ с положительной обратной связью с нулевым опорным напряжением. К инвертирующему входу подключена интегрирующая времязадающая RC цепь, для которой входным источником напряжения является выходная цепь ОУ.

Допустим, что при t<t1 (см. рис. 4.2.8., б)) источники питания отключены, конденсатор С разряжен. В момент t=t1 включаем источники питания, начинает изменяться входное и выходное напряжение на ОУ. Для определенности положим, что ΔUвых>0, тогда это положительное приращение через цепь RосR1 подается на прямой вход ОУ, усиливается, чем вызывает дальнейшее положительное приращение Uвых , которое скачком в результате этого достигает своего предельного значения Uвых=+Uвыхm.

С момента t1 конденсатор C через сопротивление R начинает заряжаться под действием напряжения +Uвыхm с постоянной заряда Тзар=CR. Нарастающее по экспоненте напряжение на емкости Uс подается на инвертирующий вход, а на прямой вход ОУ подается напряжение ПОС

æ

В момент t=t2 напряжение Uс достигает значения +Uвыхm и напряжение Uо меняет знак на противоположный и происходит срабатывание компаратора (действительно до момента t2 Uо=Uвх1-Uвх2=Uос-Uс>0, а после t2 Uо<0), процесс этот идет лавинообразно и завершается при Uвых=-Uвыхm, т.е. выходное напряжение меняет знак. Так же скачком меняется напряжение ПОС на прямом входе, т.к.

æ.

Конденсатор С с момента t2 начинает перезаряжаться через сопротивление R с постоянной времени Tпер=RC. При достижении напряжения на конденсаторе:

Uc=-æ*Uвых

в момент t3 снова происходит изменение знака Uо с отрицательного на положительный, идет регенеративное переключение компаратора и выходное напряжение меняет знак Uвых=+Uвыхm. Так же скачком меняется напряжение ПОС, а именно:

Uос=+æ*Uвыхm.

Конденсатор С заряжается под действием напряжения. Uвых=+Uвыхm до значения +æUвыхm, когда в момент t4 происходит очередное срабатывание компаратора. Если считать, что установившийся процесс начинается с t2, то интервал t4-t3=tи – длительность импульса, а интервал t3-t2=tп – длительность паузы. Естественно, что эти интервалы времени зависят от постоянных времени заряда и разряда Т, напряжения Uвыхm и напряжения обратной связи Uос . Показано, что:

Тем же выражением определяется длительноть паузы t п, т.к. в нашем случае Тзарпер=RC. Период повторения Т п =tи+tп=2RC*ln(1+2R1/Rос). Скважность:

Q=Тп/tи=2,

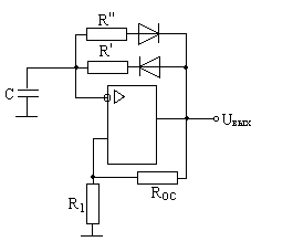
т.е. имеем так называемый симметричный мультивибратор. Если же постоянные времени Тзар≠Тпер, то tи≠tп и получается несимметричный мультивибратор, который можно реализовать по схеме рисунке 4.2.9., где

Тзар=R'C, а Тпер=R"С и соответственно:

Общим для обоих мультивибраторов является независимость tи, tп и Т п от параметров самого ОУ, но это теоретически. Практически в результате различия напряжений Uвых ОУ при прямом и обратном насыщении, а также наличия напряжения смещения нуля, срабатывание компаратора происходит при ненулевом значении Uo=Uос-Uc , что снижает стабильность работы схемы.

Рис.4.2.9. Несимметричный мультивибратор

 







Date: 2015-05-09; view: 1831; Нарушение авторских прав



mydocx.ru - 2015-2026 year. (1.236 sec.) Все материалы представленные на сайте исключительно с целью ознакомления читателями и не преследуют коммерческих целей или нарушение авторских прав - Пожаловаться на публикацию