Главная Случайная страница


Полезное:

Как сделать разговор полезным и приятным Как сделать объемную звезду своими руками Как сделать то, что делать не хочется? Как сделать погремушку Как сделать так чтобы женщины сами знакомились с вами Как сделать идею коммерческой Как сделать хорошую растяжку ног? Как сделать наш разум здоровым? Как сделать, чтобы люди обманывали меньше Вопрос 4. Как сделать так, чтобы вас уважали и ценили? Как сделать лучше себе и другим людям Как сделать свидание интересным?


Категории:

АрхитектураАстрономияБиологияГеографияГеологияИнформатикаИскусствоИсторияКулинарияКультураМаркетингМатематикаМедицинаМенеджментОхрана трудаПравоПроизводствоПсихологияРелигияСоциологияСпортТехникаФизикаФилософияХимияЭкологияЭкономикаЭлектроника






Общие сведения о системе сбора и подготовки скважинной продукции





Система сбора и подготовки нефти, газа и воды на нефтяном месторождении должна обеспечивать:

1. автоматическое измерение нефти, газа и воды по каждой скважине;

2. герметизированный сбор нефти, газа и воды на всем пути движения от скважин до магистрального нефтепровода;

3. доведения нефти, газа и пластовой воды на технологических установках до норм товарной продукции (табл. 1.1), автоматический учет этой продукции и передача её транспортным организациям;

4. возможность ввода в эксплуатацию части месторождения с полной утилизацией нефтяного газа до окончания строительства всего комплекса сооружений;

5. надежность эксплуатации технологических установок и возможность полной их автоматизации;

6. изготовление основных узлов системы сбора нефти и газа и оборудования технологических установок индустриальным способом в блочном и модульном исполнении с полной автоматизацией технологического процесса.


Таблица 1.1.

Нормативные данные по качеству нефти в соответствии с требованиями ГОСТ Р 51858-2002

Показатель Группа нефти
     
Максимальное содержание воды, %, не более 0,5 0,5 1,0
Максимальное содержание хлористых солей, мг/л не более      
Максимальное содержание механических примесей, %, не более 0,05 0,05 0,05
Максимальное давление насыщенных паров (ДНП) при температуре 37,8оС, кПа, не более 66,7 66,7 66,7
Массовая доля органических хлоридов, млн-1 (ppm)  
Массовая доля сероводорода, млн-1 (ppm), не более      
Массовая доля метил- и этилмеркаптанов в сумме, млн-1 (ppm), не более      

При этом сбрасываемые пластовые воды должны иметь качество, как правило содержание определенные стандартами значения представленные в таблице 1.2.

Таблица 1.2.

Требования к качеству воды для закачки в пласт ОСТ 39-225-88

Проницаемость пласта, 10-6 м2 Удельная трещиноватость пласта Допустимое содержание в воде, мг/л
механических примесей нефти
£ 0,1 - < 3 < 5
> 0,1 - < 5 < 10
£ 0,35 От 6,5 до 2 вкл. < 15 < 40
> 0,35 Менее 2 < 30 < 50
£ 0,6 От 35 до 3,6 вкл. < 40 < 40
> 0,6 Менее 3,6 < 50 < 50

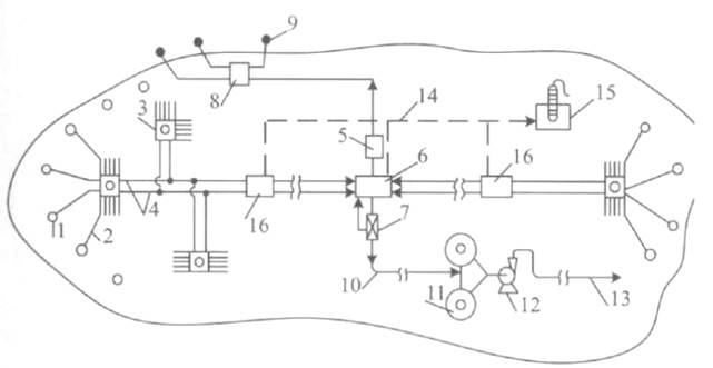
Чаще всего рекомендуется вместо одного трубопровода большого диаметра укладывать два трубопровода меньшего диаметра, равновеликих по площади большому. Данная схема сбора представлена на рисунке 1.1. Это важно для получения высоких скоростей потоков (1,5-2,5м/с), предотвращающих образование в повышенных местах рельефа местности, так называемых «газовых мешков», которые приводят к значительным пульсациям давления в системе сбора и к срыву нормального режима работы сепарационных установок, установок подготовки нефти и установок подготовки и сброса воды.

Рис. 1.1. Схема герметизированной двухтрубной высоконапорной системы сбора нефти, газа и воды

1 – эксплуатационные скважины; 2 – выкидные линии; 3 – АГЗУ «Спутник»;

4 – сборный коллектор; 5 – установка предварительного сброса воды (УПСВ);

6 – установка подготовки нефти (УПН); 7 – автоматизированная замерная установка товарной нефти; 8 – кустовая насосная станция (КНС);

9 – нагнетательные скважины; 10 – коллектор товарной нефти; 11 – парк товарных резервуаров; 12 – головная насосная станция; 13 – магистральный нефтепровод; 14 – сборный газопровод; 15 – установка компримирования природного газа (УКПГ); 16 – дожимная насосная станция (ДНС).







Date: 2015-07-27; view: 1252; Нарушение авторских прав



mydocx.ru - 2015-2026 year. (1.384 sec.) Все материалы представленные на сайте исключительно с целью ознакомления читателями и не преследуют коммерческих целей или нарушение авторских прав - Пожаловаться на публикацию