Главная Случайная страница


Полезное:

Как сделать разговор полезным и приятным Как сделать объемную звезду своими руками Как сделать то, что делать не хочется? Как сделать погремушку Как сделать так чтобы женщины сами знакомились с вами Как сделать идею коммерческой Как сделать хорошую растяжку ног? Как сделать наш разум здоровым? Как сделать, чтобы люди обманывали меньше Вопрос 4. Как сделать так, чтобы вас уважали и ценили? Как сделать лучше себе и другим людям Как сделать свидание интересным?


Категории:

АрхитектураАстрономияБиологияГеографияГеологияИнформатикаИскусствоИсторияКулинарияКультураМаркетингМатематикаМедицинаМенеджментОхрана трудаПравоПроизводствоПсихологияРелигияСоциологияСпортТехникаФизикаФилософияХимияЭкологияЭкономикаЭлектроника






Защита от токов коротких замыканий





Силовые и вспомогательные цепи электровоза от токов коротких замыканий (далее К.З.) превышающих ток 2700-200+100 А защищаются БВ QF1. При К.З., когда установившееся значение тока ниже тока уставки БВ, защита в силовой цепи осуществляется с помощью реле дифференциальной защиты КА1, отрегулированным на ток небаланса 100-30 А. Цепи ПСН защищаются дифференциальным реле КА2, отрегулированным на ток небаланса 8,5-2 А.

 
 

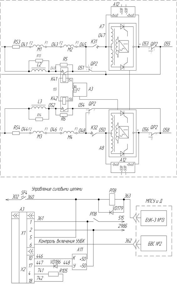
Рисунок 32. Схема цепи управления УУБК

 

При срабатывании дифференциальные реле КА1 и КА2 своими контактами разрывают цепь питания катушки электромагнита БВ.

Защита тяговых электродвигателей от К.З. в режиме тяги и электрического торможения при независимом возбуждении осуществляется размыкающими контактами быстродействующих контакторов (БК) К41 и К42 (см. рисунок 32). Для управления БК служит устройство управления быстродействующими контакторами (УУБК) А3.

В режимах тяги или электрического торможения получает питание катушка реле РП8 по цепи: провод 302 (+110 В), контакт автоматического выключателя SF4, провод 360, катушка реле РП8, провод 363, БУК-3 №13, провод 600. Реле РП8 включается и своим контактом замыкает цепь питания УУБК А3 и драйвера тиристора А11.

При величине нарастания тока в обмотках возбуждения тяговых двигателей более 300 А/мс, от СТПР-1000 подается управляющий сигнал в блок А3 (УУБК). УУБК включает схему подачи дополнительного напряжения на последовательно соединенные отключающие катушки БК. В результате чего по отключающим катушкам БК (К41 и К42) протекает ток, превышающий их уставку. Контакторы БК отключаются и удерживаются в отключенном положении защелкой.

Система МПСУ и Д, получив сигнал о срабатывании БК от УУБК по проводу 362 через БВС № 2, разбирает силовую схему.

Блок-контакты БК размыкают цепь питания катушки электромагнита БВ, что приводит к его отключению.

Для улучшения коммутационных условий при размыкании силовых контактов БК К41 (К42), параллельно им вводятся резисторы R5 (R6). После восстановления состояния силовой схемы соответствующее 0-й позиции и повторном включении БВ система МПСУ и Д дает команду на включение контактора КМ17. Контактор КМ17 включается и происходит восстановление БК К41 и К42.

Для защиты блоков А7 и А8 (СТПР-1000) в режиме электрического торможения от перенапряжения при КЗ в цепи тяговых двигателей применено устройство защиты преобразователя статического (УЗПС) А12 (см. рисунок 32). При появлении обратного напряжения, превышающего максимальный уровень напряжения на выходе СТПР-1000 (провода 053 (056) и 047 (050)) УУБК А3 дает команду на драйвер тиристора А11. Это приводит к открыванию тиристоров, установленных в блоке УЗПС А12 и шунтированию выходов преобразователей А7 и А8 резисторами.

 







Date: 2015-06-11; view: 663; Нарушение авторских прав



mydocx.ru - 2015-2026 year. (1.985 sec.) Все материалы представленные на сайте исключительно с целью ознакомления читателями и не преследуют коммерческих целей или нарушение авторских прав - Пожаловаться на публикацию