Главная Случайная страница


Полезное:

Как сделать разговор полезным и приятным Как сделать объемную звезду своими руками Как сделать то, что делать не хочется? Как сделать погремушку Как сделать так чтобы женщины сами знакомились с вами Как сделать идею коммерческой Как сделать хорошую растяжку ног? Как сделать наш разум здоровым? Как сделать, чтобы люди обманывали меньше Вопрос 4. Как сделать так, чтобы вас уважали и ценили? Как сделать лучше себе и другим людям Как сделать свидание интересным?


Категории:

АрхитектураАстрономияБиологияГеографияГеологияИнформатикаИскусствоИсторияКулинарияКультураМаркетингМатематикаМедицинаМенеджментОхрана трудаПравоПроизводствоПсихологияРелигияСоциологияСпортТехникаФизикаФилософияХимияЭкологияЭкономикаЭлектроника






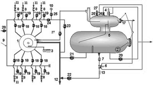
Замер дебита скважин на групповых замерных установках (ГЗУ)





Групповые замерные установки предназначаются для автоматического поочередного измерения дебитов подключенных к ней скважин по общей жидкости, чистой нефти и газу. Измерения производятся по программе, задаваемой местным устройством; внеочередное измерение дебитов осуществляется изменением программы на групповой установке.

Оборудование групповой установки рассчитывается на подключение и сбор продукции с 8—12, а иногда и более скважин.

Продукция скважин по сборным коллекторам (11), через обратные клапана (11) и линии задвижек (18) поступает в переключатель (1) ПСМ (переключатель скважин многоходовой). При помощи переключателя ПСМ продукция одной из скважин направляется через задвижку (28) в сепаратор (5), а продукция остальных скважин направляется в общий трубопровод (12) через задвижку (23).

В сепараторе происходит отделение газа от жидкости. Выделившийся газ при открытой заслонке (17), поступает в общий трубопровод, а жидкость накапливается в нижней емкости сепаратора.

С помощью регулятора расхода (6) и заслонки (17), соединенной с поплавковым уровнемером (2), обеспечивается циклическое прохождение накопившейся жидкости через турбинный счетчик жидкости ТОР с постоянными скоростями, что обеспечивает измерение дебита скважин в широком диапазоне с малыми погрешностями. Регулятор расхода РР соединен двумя импульсными трубками с сосудом и линией после заслонки (17). При перепаде давления РР обеспечивает выход жидкости из сосуда (5) через счетчик ТОР в общий трубопровод. Из общего трубопровода жидкость движется на ДНС или УПСВ. Для предотвращения превышения давления в сосуде (5) на нем установлен предохранительный клапан СППК (4). СППК срабатывает при давлении в сосуде выше допустимого и жидкость из сосуда (5) поступает в дренажную линию.







Date: 2015-08-15; view: 690; Нарушение авторских прав



mydocx.ru - 2015-2026 year. (0.757 sec.) Все материалы представленные на сайте исключительно с целью ознакомления читателями и не преследуют коммерческих целей или нарушение авторских прав - Пожаловаться на публикацию