Главная Случайная страница


Полезное:

Как сделать разговор полезным и приятным Как сделать объемную звезду своими руками Как сделать то, что делать не хочется? Как сделать погремушку Как сделать так чтобы женщины сами знакомились с вами Как сделать идею коммерческой Как сделать хорошую растяжку ног? Как сделать наш разум здоровым? Как сделать, чтобы люди обманывали меньше Вопрос 4. Как сделать так, чтобы вас уважали и ценили? Как сделать лучше себе и другим людям Как сделать свидание интересным?


Категории:

АрхитектураАстрономияБиологияГеографияГеологияИнформатикаИскусствоИсторияКулинарияКультураМаркетингМатематикаМедицинаМенеджментОхрана трудаПравоПроизводствоПсихологияРелигияСоциологияСпортТехникаФизикаФилософияХимияЭкологияЭкономикаЭлектроника






Додаток ж





(обов'язковий)

РОЗТАШУВАННЯ МІСЦЬ У ЗАЛІ ДЛЯ ГЛЯДАЧІВ

Ж.1 Місця для глядачів у залах кінотеатрів, театрів, клубів, центрів дозвілля слід проектувати в межах зони розташування глядачів за рис. Ж1, Ж2, Ж3 і згідно з положенням розрахункових точок спостереження за рис. Ж4.

Граничні відстані по осі залу для глядачів Д від кіноекрана (передньої межі естради, авансцени) до спинки останнього ряду слід приймати, м, не більше:

- для кінотеатрів:

цілорічної дії........................................................... 45

сезонної дії.............................................................. 60

- для клубів, центрів дозвілля з естрадами
за місткості залу для глядачів:

700 місць і менше................................................... 31

більше 700 місць..................................................... 43

- для театрів:

драматичних та музично-драматичних................. 25

музичної комедії..................................................... 29

опери та балету....................................................... 31

Ж.2 Рівень очей глядача, що сидить, слід приймати на висоті 1,2 м від рівня підлоги.

Перевищення променя зору, який спрямовано на розрахункову точку спостереження за рис. Ж4 над рівнем очей глядача, що сидить попереду, рекомендується приймати для залів для глядачів у кінотеатрах – 0,15 м, для решти залів – не менше 0,14 м (при реконструкції залів допускається приймати 0,12 м).

Ж.3 При проектуванні залів для глядачів кінотеатрів розрахункову точку спостереження слід приймати на нижньому краю робочого поля екрана FІ При проектуванні клубних і театральних залів допускається приймати розрахункові точки спостереження FІ і FІІ.

І – для кінотеатрів; II – для клубів, центрів дозвілля; В – висота робочого поля кіноекрана; Ш – ширина робочого поля кіноекрана; Г – відстань від екрана до спинки сидіння першого ряду (по осі залу, м);

Д – розрахункова довжина залу для глядачів (по осі залу від екрана до спинки сидіння останнього ряду, м)

Рисунок Ж.1 – Зона розташування глядачів перед кіноекраном


ДБН В.2.2-16-2005 С. 55

Га – глибина авансцени, Ге – глибина естради; Д – розрахункова довжина залу для глядачів (по осі залу від екрана до спинки сидіння останнього ряду, м) Рисунок Ж.2 – Зона розміщення глядачів перед естрадою

Га – глибина авансцени; Гсц – глибина сцени; бп– будівельний портал

Рисунок Ж.3 – Зона розташування глядачів перед сценою

а – кіноекран; б – естрада; в – сцена; В – висота робочого поля кіноекрана

Рисунок Ж.4 – Положення розрахункових точок спостереження


С. 56 ДБН В.2.2-16-2005

ДОДАТОК К
(обов'язковий)

ВИМОГИ ДО ПАРАМЕТРІВ КІНОЕКРАНА ТА ЗАЛУ ДЛЯ ГЛЯДАЧІВ ПРИ ОБЛАДНАННІ КІНОУСТАНОВКОЮ

 

 

 

Буквене позначення параметра Параметр кіноекрана Величина параметра Додаткові вказівки
       
Ш Ширина робочого поля кіноекрана (криволінійного –по хорді), м:   Дз – розрахункова довжина залу для глядачів (по осі залу від екрана до спинки сидіння останнього ряду), м
Шш широкоекранного 0,43*Д з Ширину екрана слід уточнювати за найближчою більшою фокусною відстанню об'єктива кінопроектора; Співвідношення висоти і ширини робочого поля кіноекрана слід приймати: широкоекранного – 1:2,35; кашетованого –1:1,66; звичайного –1:1,37
Шк кашетованого 0,34*Д з
Ш3 звичайного 0,25*Д з
Г Відстань від екрана до спинки сидіння першого ряду (по осі залу), м, при форматах зображення:      
Гш широкоекранному      
Гк кашетованому е Ве – висота екрана
Г3 звичайному    
П Проекційна відстань Не менше 0,85 Дз Радіус кривизни кіноекрана слід приймати не менше П. У залах багатофункціональних комплексів, а також у клубах можна приймати плоский екран
К Відстань від верхнього проекційного променя до найближчої поверхні стелі Не менше 0,6 м    
Р Відстань від проекційних про­менів до виступних конструкцій або елементів оформлення залу (сцени, естради):      
  при плоскому екрані Не менше 0,5 м    
  при закругленому екрані Не менше 0,6 Ш    
  Кут відхилення оптичної осі кінопроектора від нормалі по центру кіноекрана:      
φг в горизонтальній площині Не більше 7° При проектуванні театрів, клубів і центрів доз­вілля допускається передбачати не більше 9°
  у вертикальній площині при проекції:      
φв зверху вниз Не більше 8°    
φн знизу вгору Не більше 3°    
Т Заекранний простір, м Не менше 0,9 При одноканальному відтворенні звуку і розташуванні гучномовців з боків кіноекрана допускається Т = 0,1 м

ДБН В.2.2-16-2005 С. 57


 

  * При проектуванні кінотеатрів сезонної дії, а також відеокомплексів, клубів, центрів дозвілля, театрів допускається приймати величину параметрів, м, не менше:   Шш – 0,39 Д3; Шк – 0,3 Д3; Ш3 – 0,22 Д3.   Примітка 1.При проектуванні залу для глядачів з балконом (див. рисунок) глибину тієї частини залу, що розташована під балконом, слід приймати не більше 1,5 її висоти. Примітка 2.При проектуванні залу для глядачів, в якому кінопоказ не передбачається або буде здійснюватися епізодично, глибину тієї частини залу, що розташована під балконом, слід приймати не більше двох її висот.  

ЗП – зона розташування об'єктивів кінопроекторів

Рисунок К.1 – Обладнання залу для глядачів кіноустановкою


С. 58 ДБН В.2.2-16-2005

ДОДАТОК Л
(рекомендований)

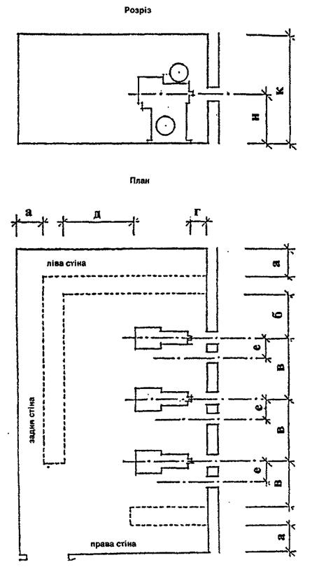
РОЗМІРИ ТА ПЛАНУВАННЯ ПРИМІЩЕНЬ КІНОПРОЕКЦІЙНОЇ

 

 

 

Буквене позначення параметра Параметр Мінімальний розмір, м, при кінопроекторах
для 70/35-мм фільмів для 35-мм фільмів для 35-мм фільмів з газорозрядними лампами та 16-мм фільмів
а Відстань:      
за необхідності доступу до обладнання з задньої сторони 0,8 0,8
за відсутності необхідності доступу до обладнання з задньої сторони 0,1 0,1 0,1
б Відстань від оптичної осі крайнього лівого кінопроектора до лівої стіни або обладнання 1,5 1,2 1,0
в Відстань між оптичними осями суміжних кінопроекторів та від оптичної осі крайнього правого кінопроектора до правої стіни або обладнання 1,8 1,5 1,2
г Відстань від передньої стіни до виступної частини кінопроектора 0,5 0,35 0,35
д Відстань від кінопроектора до обладнання або задньої стіни 1,2 1,2 1,2
е Відстань між центрами проекційного та оглядового вікон 0,5 0,5
и Відстань від центра проекційних та оглядових вікон до позначки чистої підлоги (коли φr = 0, за рис. Л.1) 1,25 1,25 1,25
к Висота кінопроекційної від підлоги до стелі в чистоті 2,9 2,6 2,6
  Примітка.Схему планування кінопроекційної див. на рис. Л.1.  

 



ДБН В.2.2-16-2005 С. 59


Рисунок Л.1 – Схема планування кінопроекційної


С. 60 ДБН В.2.2-16-2005

ДОДАТОК М
(рекомендований)

ГАБАРИТИ ОСНОВНОГО ТЕХНОЛОГІЧНОГО ОБЛАДНАННЯ
КОЛОСНИКОВИХ СЦЕН

Н.1 Для сцен традиційного ряду габарити основного технологічного механічного обладнання можуть визначатися за емпіричними формулами:

діаметр обертового планшета (Д кр – діаметр круга)

Дкр= 1,4 Ві.п,

де Ві.п – ширина ігрового порталу; ширина підвісної декорації (Вп.д)

Вп.д=1,4 Ві.п+ 2,0 м;

висота підвісної декорації (Нп.д)

Нп.д = Ні.п + 2,5 м,

де Ні.п – висота ігрового порталу.


Н.2 Висота ігрової сцени (Нс) до нижньої частини колосникової решітки визначається тех­нологічними потребами монтування й освітлення декорацій, показу проекційних декорацій без падуг, можливістю швидкого підйому задників за межі видимості без закриття завіси і розрахо­вується за емпіричною формулою:

 

Нс = 2Вп.д + А + Б,

де А = 1,0 м – відстань від верху піднятої декорації до колосників, яка необхідна для підвісних пристроїв і безпечної роботи;

Б = 3,0 м – відстань між піднятою й опущеною декорацією, яка необхідна для монтування декорацій та освітлювальних приладів.


ДБН В.2.2-16-2006 С. 61

ДОДАТОК Н
(рекомендований)

БІБЛІОГРАФІЯ

Ці Норми відносяться до системи нормативних документів на громадські будинки та споруди, базовим документом якої є ДБН В.2.2-9-99 "Громадські будинки та споруди. Основні положення".

У розвиток положень цього нормативного документа розробляються посібники по окремих видах будинків і споруд.

При розробці цих Норм використовувалися такі рекомендовані довідкові матеріали та норма­тивно-правові акти:


НАПБ 0.5.012-91

НАПБ А.01.001-2004 НАПБ Б.06.004-97

НАПБ В.01.047-95/930 НАПБ В.06.001-74/930

НАПБ В.06.002-76/930

РТМ 19-77-94

Справочное пособие к СНиП 2.08.02-89

Справочное пособие к СНиП 2.08.02-89

Справочное пособие к СНиП 2.08.02-89


Технологічна інструкція. Порядок улаштування, монтаж засобів системи оповіщення про пожежу (И220-08-91).

Правила пожежної безпеки в Україні.

Перелік однотипних за призначенням об'єктів, які підлягають облад­нанню автоматичними установками пожежогасіння та пожежної сигналізації.

Правила пожежної безпеки для закладів, підприємств та організацій культури.

Перечень вновь сооружаемых и реконструируемых зданий и помеще­ний объектов культуры, которые подлежат оборудованию установ­ками пожаротушения.

Перечень вновь сооружаемых и реконструируемых зданий и помеще­ний объектов культуры, которые подлежат оборудованию установ­ками автоматической пожарной сигнализации.

Рекомендации по проектированию и оснащению видеозалов и видеотек. – М., 1988.

Руководящий технический материал. Развитие и техническое оснаще­ние киносети. – М., 1994.

Проектирование спортивных залов, помещений физкультурно-оздоровительных занятий и крытых катков с искусственным льдом. –М., 1991.

Проектирование клубов. – М., 1991. Проектирование театров. – М., 1990,

Руководство по акустическому проектированию залов многоцелевого назначения средней вместимости. – М.; Стройиздат, 1991.


Правила охорони праці для театрів та концертних залів.


С. 62 ДБН В.2.2-16-2005

ЗМІСТ

1 ЗАГАЛЬНІ ПОЛОЖЕННЯ................................................................................................ 1

2 ВИМОГИ ДО ЗЕМЕЛЬНИХ ДІЛЯНОК........................................................................... 1


3 ОБ'ЄМНО-ПЛАНУВАЛЬНІ ВИРІШЕННЯ БУДИНКІВ І ПРИМІЩЕНЬ........................ 2

Загальні вимоги.................................................................................................................... 2

Приміщення комплексу для глядачів................................................................................. 2

Приміщення демонстраційного комплексу........................................................................ 3

Зал для глядачів................................................................................................................ 3

Сцена (естрада)............................................................................................................... 4

Приміщення технологічного забезпечення сцени (естради).......................................... 6

Приміщення технологічного забезпечення кінопоказу.................................................... 7

Приміщення, що обслуговують сцену (естраду). Склади................................................. 8

4 КІНОТЕАТРИ І ВІДЕОКОМПЛЕКСИ.............................................................................. 9

КІНОТЕАТРИ....................................................................................................................... 9

Комплекс для глядачів..................................................................................................... 9

Приміщення адміністративно-господарські,

виробничі та ті, що обслуговують естраду..................................................................... 10

ВІДЕОКОМПЛЕКСИ........................................................................................................... 10

5 ТЕАТРИ............................................................................................................................. 11

Комплекс для глядачів........................................................................................................ 11

Демонстраційний комплекс................................................................................................. 12

Сцени................................................................................................................................. 12

Приміщення, що обслуговують сцену.............................................................................. 13

Приміщення для адміністративного, інженерно-

технічного та обслуговуючого персоналу...................................................................... 14

Виробничі приміщення...................................................................................................... 14

6 КЛУБИ, ЦЕНТРИ ДОЗВІЛЛЯ........................................................................................... 15

Комплекс для глядачів........................................................................................................ 16

Демонстраційний комплекс................................................................................................. 16

Естради і сцени................................................................................................................ 16

Приміщення технологічного забезпечення сцени (естради),

приміщення, що обслуговують сцену (естраду), і виробничі......................................... 17

Клубний комплекс............................................................................................................... 18

Група приміщень для відпочинку та розваг.................................................................... 18

Лекційно-інформаційна група приміщень........................................................................ 19

Гуртково-студійна група приміщень.............................................................................. 20

Група фізкультурно-оздоровчих приміщень................................................................... 20

7 НОРМАТИВНІ НАВАНТАЖЕННЯ ДЛЯ РОЗРАХУНКУ КОНСТРУКЦІЙ …………… 21

8 АКУСТИКА ЗАЛІВ І ЗАХИСТ ПРИМІЩЕНЬ ВІД ШУМУ......................................... 23

9 ВОДОПОСТАЧАННЯ І КАНАЛІЗАЦІЯ....................................................................... 24

10 ОПАЛЕННЯ І ВЕНТИЛЯЦІЯ......................................................................................... 24

11 ЕЛЕКТРОТЕХНІЧНІ СИСТЕМИ................................................................................... 31


ДБН В.2.2-16-2005 С. 63

12 ЗВ'ЯЗОК І СИГНАЛІЗАЦІЯ........................................................................................... 32

13 ТЕХНОЛОГІЧНЕ ОБЛАДНАННЯ ТА ПРИСТРОЇ........................................................ 34

14 ПРОТИПОЖЕЖНІ ВИМОГИ......................................................................................... 35

ДОДАТОК А

Перелік основних нормативних документів, на які є посилання................................ 43

ДОДАТОК Б

Терміни та визначення понять...................................................................................... 46

ДОДАТОК В

Перелік культурно-видовищних та дозвіллєвих закладів,

які розміщуються в міських та сільських поселеннях................................................ 48

ДОДАТОК Г

Вимоги до забезпечення пересування інвалідів, що користуються
кріслами-колясками...................................................................................................... 49

ДОДАТОК Д

Склад комплексів та груп приміщень театрів............................................................. 50

ДОДАТОК Е

Склад і розрахункова кількість відвідувачів

функціональних груп клубного комплексу.................................................................. 52

ДОДАТОК Ж

Розташування місць у залі для глядачів....................................................................... 54

ДОДАТОК К

Вимоги до параметрів кіноекрана та залу для глядачів

при обладнанні кіноустановкою................................................................................... 56

ДОДАТОК Л

Розміри та планування приміщень кінопроекційної.................................................... 58

ДОДАТОК М

Габарити основного технологічного обладнання колосникових сцен....................... 60

ДОДАТОК Н

Бібліографія.................................................................................................................. 61








Date: 2015-07-23; view: 672; Нарушение авторских прав



mydocx.ru - 2015-2026 year. (0.466 sec.) Все материалы представленные на сайте исключительно с целью ознакомления читателями и не преследуют коммерческих целей или нарушение авторских прав - Пожаловаться на публикацию