Главная Случайная страница


Полезное:

Как сделать разговор полезным и приятным Как сделать объемную звезду своими руками Как сделать то, что делать не хочется? Как сделать погремушку Как сделать так чтобы женщины сами знакомились с вами Как сделать идею коммерческой Как сделать хорошую растяжку ног? Как сделать наш разум здоровым? Как сделать, чтобы люди обманывали меньше Вопрос 4. Как сделать так, чтобы вас уважали и ценили? Как сделать лучше себе и другим людям Как сделать свидание интересным?


Категории:

АрхитектураАстрономияБиологияГеографияГеологияИнформатикаИскусствоИсторияКулинарияКультураМаркетингМатематикаМедицинаМенеджментОхрана трудаПравоПроизводствоПсихологияРелигияСоциологияСпортТехникаФизикаФилософияХимияЭкологияЭкономикаЭлектроника






Технологические системы





Технологическая система (ТС) – совокупность взаимосвязанных материальными, энергетическими и информационными потоками аппаратов, в которых осуществляется определенная последовательность операций для получения товарного продукта [2].

Элементами ТС являются условно неделимые единицы – технологические аппараты, в которых осуществляется целенаправленное протекание технологических процессов физической, химической и биологической природы.

Между элементами ТС имеется функциональная связь. Они взаимодействуют друг с другом и с окружающей средой в виде материального, энергетического и информационного обмена.

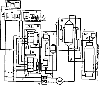
Технологическая система изображается в виде технологической схемы. В качестве примера на рис. 3.1 приведена упрощенная технологическая схема производства белково-витаминного концентрата (БВК) из н-парафинов нефти[8]. Схема включает в себя ряд основных стадий производства, в которых происходит последовательная переработка исходного сырья в целевой продукт.

Рис. 3.2. Упрощенная технологическая схема производства белковой биомассьы дрожжей из н-парафинов иефти: А — свежая вода; Б — воядух; В — культурзльная жидкость; Г — бнологически очищенная вода; Д – суспензия ммкроорганизмов; Е — сгущенная биомасса; Ж — отработанный газ; I —подготовка засевной биомассы; II — подготовка питатгльной мннсральной срсды, III —водготовкасубстрата; IV —ферментация, V — сепарационное сгущсние; VI — термообработка н выпарка»; VII — сушка; VIII — биохнмическая очистка; IX —стерилизацня  

 

Стадия подготовки засевной биомассы обеспечивает подачу в производственные биореакторы необходимого количества посевного материала — активной культуры микроорганизмов, выращенной в периодических или непрерывно работающих инокуляторах. На стадии подготовки минеральной питательной среды осуществляется растворение минеральных солей, фильтрация растворов и доведение концентраций злементов в них до заданных соотношений. В качестве минеральных источников питання используют сернокислые соли калия, магния, железа, аммофос, сульфат аммония, а также микрозлементы— соли марганца, цинка, железа и меди. Подготовка углеводородного субстрата (стадия III) включает процессы подогрева, перемешивания жидких парафинов и их дозированной подачи в производственные биореакторы.

Основной стадией биохимического производства является IV — ферментация, представленная несколькими (в зависимости от мощности производства) параллельно работающими биореакторами, в которых осуществляется непрерывный процесс выращивания биомассы микроорганизмов в условиях азрации и перемешивания ферментационной среды. Отбираемая суспензия микроорганизмов поступает на стадию сгущения V, где с помощью сепараторов концентрируется (в одну или две стадии) и затем поступает на стадию теплообработки и выпарки VI для дальнейшего концентрирования. Готовий продукт — белковая биомасса микроорганизмов — получается на стадии сушки VII, куда подается упаренная суспензия микроорганизмов. Одновременно с сушкой может осуществляться гранулирование продукта в сушилках — грануляторах. Культуральная жидкость или непосредственно, или после стадии биохимической очистки VIII может повторно использоваться в процессе после осуществления химической или тепловой стерилизации (стадия IX).

В представленной схеме наглядно видно многообразие технологических злементов, их взаимосвязь и целенаправленное функционирование. Так, из схемы ясно, что одна из основних стадии — стадия ферментации — будет работать зффективно лишь в том случае, если качественно функционируют стадии подготовки сырья и засевной биомассы. В то же время работа стадии ферментации во многом определяет работу последующих стадий — сгущения, сушки, очистки. Имеющиеся замкнутые циклы по жидкостным и газовым потокам создают возможность обратного влияния на процесе ферментации процессов подготовки снрья, сгущения и обработки биомассы. Использование, например, отработанной культуральной жидкости на стадии ферментации представляется выгодным и целесообразннм с точки зрения минимизации потребления свежей воды.

Из рассмотренного примера следует, что анализ и синтез оптимальной технологической схеми, отвечающей високим требованиям современного производства, невозможен без рассмотрения работы системы в целом, без учета взаимодействия злементов системы. Последнее возможно только при высокой степени формализации функционирования системы с использованием количественннх оценок. При этом зффективность производства будет определяться как условиями взаимодействия между злементами системи — технологическими аппаратами, так и качеством функционирования самих аппаратов.


Условное графическое изображение последовательности технологических стадий при получении продукта называется блок – схемой.

Рассмотренная выше технологическая схема производства БВК может быть представлена в виде следующей блок-схемы (рис. 3.3):

 

 


Современнне технологические линии и производства, характеризующиеся сложной многоуровневой структурой взаимосвязей зффектов физической, химической и биологической природи, наличием прямих и обратннх потоков между технологическими аппаратами, могут рассматриваться как сложнне кибернетические системи, при изучении которых используется стратегия системного анализа. На зтой основе осуществляется синтез cхем с применением методов автоматизированного расчета и оптимального проектирования ТС.

С позиций системного анализа решаются задачи математического моделирования на ЭВМ, при зтом полная математическая модель системы может быть представлена в виде иерархической структурной модели, где на каждом уровне имеется описание своего класса явлений. Применение такого подхода к изучению сложннх ТС позволяет целенаправленно использовать и систематизировать исследования, получаемые в лабораторных, опытних и промышленннх условиях для разработки модели ТС в целом. Полученная таким образом математическая модель используется затем для оптимизации производства при его функционировании, а также на стадии проектирования производств

 

ЛИТЕРАТУРА

1. Бирюков В.В. Роль биохимических технологий в задачах экологии. В кн. Материалы конференции «Основы экологической безопасности» /Под ред. Г.А. Богдановского, Н.А. Галактионовой. «Научные труды МНЭПУ». Вып. 4. Серия: «Реймерсовские чтения». – М.: Изд-во МНЭПУ, 2000. – с. 45 – 51.

2. Кафаров В. В. и др. Моделирование и системный анализ биохимических производств. – М.: Лесн. Пром-сть, 2985. – 280 с.

3. Радионов А. И. и др. Технологические процессы экологической безопасности /Основы энвайронменталистики/: Учебник для студентов технических и технологических специальностей. 3-е изд. Перераб. И доп. – Калуга: Изд-во Технологические процессы экологической безопасности /Основы энвайронменталистики/: Учебник для студентов технических и технологических специальностей. 3-е изд. Перераб. И доп. – Калуга: Изд-во. Бочкаревой, 2000. – 800 с.

 

 

Раздел 4. ОСНОВНЫЕ ТЕХНОЛОГИЧЕСКИЕ ПРОЦЕССЫ

 

Из чрезвнчайно большого числа технологических процессов[9] путем группирования внделяется ограниченное число основних процессов, включающих гидромеханические, тепловые, массообменные, химические (биохимические), механические процессы.







Date: 2015-06-11; view: 2677; Нарушение авторских прав



mydocx.ru - 2015-2026 year. (1.684 sec.) Все материалы представленные на сайте исключительно с целью ознакомления читателями и не преследуют коммерческих целей или нарушение авторских прав - Пожаловаться на публикацию