Главная
Случайная страница
Полезное:
Как сделать разговор полезным и приятным
Как сделать объемную звезду своими руками
Как сделать то, что делать не хочется?
Как сделать погремушку
Как сделать так чтобы женщины сами знакомились с вами
Как сделать идею коммерческой
Как сделать хорошую растяжку ног?
Как сделать наш разум здоровым?
Как сделать, чтобы люди обманывали меньше
Вопрос 4. Как сделать так, чтобы вас уважали и ценили?
Как сделать лучше себе и другим людям
Как сделать свидание интересным?
Категории:
АрхитектураАстрономияБиологияГеографияГеологияИнформатикаИскусствоИсторияКулинарияКультураМаркетингМатематикаМедицинаМенеджментОхрана трудаПравоПроизводствоПсихологияРелигияСоциологияСпортТехникаФизикаФилософияХимияЭкологияЭкономикаЭлектроника
|
Анализ патентов Ячейки Мэйера
Изучая патенты Мэйера, я обратил внимание, что на рисунках, которые имеются в патентах, нет ни одной схемы накопления, но в то же время в тексте описывается именно процесс накопления. Пытаясь дать объяснение самому себе, как это работает, я рассматривал множество вариантов назначения графических обозначений и элементов, изображённых на рисунках, примеряя их к описаниям. Я сделал вывод, что на приведённых в патентах схемах изображены блок-схемы и условные обозначения, которыми Мэйер поясняет только принципы работы.

Для того, чтобы понять, как работает импульсный накопитель Мейера и предназначена эта статья. Здесь Вы не найдёте того, как правильно использовать получаемый газ. Вся статья посвящена анализу наиболее непонятной части патентов Мэйера – импульсному накопителю, особая конструкция которого и позволяет получать водород и кислород из воды низкоамперным электролизом. Фактически эта статья – методическое пособие по разработке принципиальной схемы водородного генератора Мэйера, а как Вам удастся воспользоваться материалом, это уже Ваше дело.
В изученных мной патентах США 4,798,661; 4,936,961; 5,149,407; 5,293,857 Стэнли Мейера описываются отдельные элементы схемы накопителя. Про них и пойдёт речь.
Анализ патентов начнём с того, что у Мэйера были два типа установок: 1. Стационарная демонстрационная ячейка; 2. Мобильная (установленная на автомобиль).
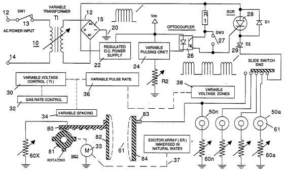
Трансформатор демонстрационной ячейки (по функциональной схеме) имеет две обмотки: первичную – 200 витков провода 24 калибра (0,51 мм); вторичную – 600 витков провода 36 калибра (0,18 мм);
Трансформатор намотан на тороидальном ферромагнитном сердечнике диаметром 37,5 мм и высотой 6,5 мм, марки CG-2000-002-121 № F626-1205. Предположительно, эта марка должна мало отличаться от отечественного ферритового кольцевого сердечника марки 2000НМ. В соответствии с описаниями в патентах Мэйера, трансформатор работает в однотактной схеме. В силовой электронике существует понятие остаточной индукции, характеризующее намагниченность ферромагнитного сердечника после исчезновения тока в обмотке индуктивного элемента. Величина остаточной индукции характеризуется петлёй гистерезиса. Чем петля шире, тем больше остаточная индукция. В двухтактных схемах преобразования происходит перемагничивание сердечника, что не приводит к потерям полезных магнитных свойств. В однотактных схемах петля гистерезиса смещается. В результате смещения сердечник теряет полезные магнитные свойства. При этом, в случае больших токов сердечник сильно греется. Для смещения петли гистерезиса "в центр" идут по одному из трёх вариантов: - в магнитный сердечник вводится зазор. Эта мера не в полной мере, но позволяет сместить петлю гистерезиса в центр. Кольцевой сердечник диаметром 37,5 мм и высотой 6,5 мм (как написано в патентах) можно расколоть, и намотав определённое число витков обратно склеить с зазором. Порядок расчёта зазора можно найти в литературе по импульсной силовой электронике; - используют двухтактную схему преобразования, при этом даже не меняют количество витков первичной обмотки, а лишь делают отвод от середины витков, и всю схему "раскачивают" напряжением 12 - 13 вольт (бортовой сетью автомобиля); - другой вариант - использовать не кольцевой сердечник, а П-образный, или Ш-образный, на такую же габаритную мощность. Тогда раскалывать сердечник нет необходимости, да и наматывать обмотки на каркас легче. Лично я использовал сердечник от ТВС-90 с зазором 0,15 мм. Для него и витки пересчитывать нет необходимости.
В патентах указано, что для резонанса, на входную (первичную) обмотку трансформатора стационарной установки подается серия импульсов амплитудой 26 вольт с частотой 10 кГц. Пересчитав по количеству витков первички и вторички, мы получим выходное напряжение, которое больше входного в три раза и равно 78 вольт. Поскольку мы собрались использовать ячейку на легковом автомобиле с бортовым напряжением 12 вольт, то нам необходимо пересчитать и первичную обмотку с 26 вольт на 13 вольт (с работающим зарядным генератором). Число витков первичной обмотки составит 100 витков. Сечение провода первичной обмотки логично увеличить на множитель коэффициента трансформации 26/13, что приблизительно равно 2. Но учитывая не значительное увеличение плотности тока в обмотке медного провода, исходный диаметр провода 0,51 мм вполне достаточный, нет необходимости в его дальнейшем увеличении.
В патентах имеется схема с изображением трансформатора, у которого одна треть выходной обмотки намотана в противоположную сторону. По фотографиям, рисункам и описаниям становится понятно, что это трансформатор мобильной (установленной на автомобиль) ячейки.

Смысла в такой намотке нет вовсе, так как она может лишь "испортить" результат, компенсировав повышение выходного напряжения. Все остальные свойства бифилярности намотки трансформатора в нашем случае будут вредить – появится дополнительное активное и реактивное сопротивление, которое резко понизит КПД, подавит ВЧ-составляющую прямоугольных сигналов, что так же приведёт к потерям энергии. Поэтому можно предположить, что на рисунке сделана обыкновенная графическая ошибка. Как вариант, можно предположить, что она действительно намотана бифилярно именно для подавления ВЧ-составляющей. Если посмотреть на фотографию трансформатора, то по виду обмоток можно сделать однозначный вывод, что обмотки трансформатора в красной изоляции это две одинаковых обмотки, обозначенных на схеме как Resonant charging choke (56) и (62). Предполагая их бифилярность и расположение, в соответствии с "теорией трансформатора" можно сделать вывод, что на работу самого трансформатора, состоящего из первичной, вторичной и дополнительной обмоток, эти две обмотки влияния не оказывают… Но после небольшой доработки схемы, на принципе бифилярности обмоток действительно можно реализовать принцип накопления. Но тогда о "чудодейственных" свойствах воды речи быть не может. Накопление будет производиться за счёт индуктивных свойств обмоток. Этот способ мы рассмотрим позже.
На том же рисунке имеется дополнительная - третья съемная обмотка. Она может выполнять одну из трех функций: - функцию автоматического регулирования выходного напряжения путём подачи постоянного управляющего напряжения на эту обмотку (способ магнитного регулирования выходного напряжения); - функцию перемагничивания сердечника для устранения эффекта смещения петли гистерезиса однотактной схемы генератора, для повышения КПД сердечника (как в строчных трансформаторах телевизоров); - функцию измерения тока нагрузки на магнитопроводе трансформатора, который изменяется при изменении сопротивления нагрузки. Первая функция маловероятна. Вторая вполне подходит к варианту трансформатора, выполненного на замкнутом сердечнике. Но наиболее логична третья функция. Можно предположить, что именно зависимость длительности импульсного воздействия (пачки импульсов) на воду от тока нагрузки описана в патентах. В результате гидролиза возможен скачок потребляемого тока в нагрузке трансформатора при изменении проводящих свойств воды. Схема контроля, отследив скачок, отключает напряжение, подаваемое на электроды. Через определённое время подача импульсов возобновляется.
Не углубляясь в банальные мелочи, проведём анализ патентов Мэйера далее. В схеме накопления используется блокирующий диод 1N1198. Думаю, нет смысла объяснять для чего он нужен? Обязательные условия для этого диода – быстродействие для работы на частоте 10 кГц и достаточные электрические характеристики по мощности (прямому току и обратному напряжению). По электрическим характеристикам диод превосходит предъявляемые требования, а вот по частотным характеристикам, 10 кГц – по Даташиту, это предельная граничная частота. Но будем считать, что он удовлетворяет нашим требованиям. Тем более, если согласиться, что на трансформаторе присутствует бифилярная обмотка подавляющая ВЧ составляющую, то такой диод как раз к месту. Таким образом, на выходе диода мы можем получить почти прямоугольные импульсы, частотой 10 кГц и амплитудой до 78 вольт. Но такого выходного напряжения нам не достаточно. На Ютюбе и других сайтах имеется видеоматериал, который косвенно указывает на напряжение до 120 вольт. Можно предположить, что это просто показано сетевое напряжение, ведь у Американцев в розетке оно так и есть, а Мэйер использовал обычный маленький ЛАТР для регулировки напряжения, но патенты указывают, что за трансформатором существует схема дальнейшего дополнительного накопления.
Приступим к самой интересной части схемы ячейки - накопительной. Если предположить, что индуктивность, стоящая на схеме вслед за выпрямительным "блокирующим" диодом элемент фильтра, сглаживающий высокочастотные броски тока, а пары трубок – конденсатор, тогда напряжение на цилиндрах – электродах не превысит выходного напряжения трансформатора – 78 вольт. Вытекает это из того, что такая схема не способна накапливать напряжение. Но есть факты, которые исключают такое построение схемы. Во первых, вода, которую использует Мейер проводит электрический ток, поэтому конденсатор из трубок-электродов не получится, во вторых, в описательной части патентов говорится о теоретически возможном увеличении напряжения на ячейке до 1000 вольт и более. Для такого повышения напряжения в электронике существуют типовые схемы накопления: диодные умножители; схемы накопления на коммутируемых конденсаторах; дроссельные (бустерные) схемы накопления на индуктивном элементе, схемы накопительных линий на конденсаторах и дросселях. Других видов накопления напряжения выше напряжения источника питания без использования трансформатора в электронике не существует. В нашем случае источник напряжения питания накопителя – трансформатор. Реализация любого из перечисленных способов накопления требует увеличения количества элементов, а на рисунках в патентах стоит один дроссель без какой либо схемы коммутации.

Учитывая это обстоятельство, можно сделать вывод, что на приведённых в патентах рисунках изображены блок-схемы, которые поясняют только принципы работы. Собирать такие блок-схемы без превращения их в принципиальные схемы бессмысленное занятие. В схемах стоит дроссель, который автор называет накопительным, поэтому можно предположить, что мы имеем дело с бустерной схемой накопления. Кстати теоретически, импульсный преобразователь, выполненный по бустерной схеме способен повышать напряжение до бесконечности, это подтверждается формулами, описывающими бустер. Точно так же "слово в слово" написано в патентах Мэйера. Выходное напряжение Uout бустерной схемы зависит от входного напряжения Uin и коэффициента заполнения D (отношения длительности импульса к полному периоду колебания):

Практически же, таких схем не бывает, идеально выполненный бустерный преобразователь способен повышать напряжение не более, чем в пять раз. Максимальный коэффициент заполнения не может быть более 0,8, а кроме того необходимо учитывать сопротивление источника питания r и нагрузки Rн, поэтому формула реального бустера выглядит следующим образом:

Нам вполне достаточно повышения напряжения в 5 раз, но появляется непреодолимое препятствие, которое следует из формулы "реального" бустера – крайне малое сопротивление нагрузки - воды. Но об этом позже. Поскольку бустерную схему питают постоянным напряжением, необходимо после трансформатора и диода поставить сглаживающий конденсатор – фильтр питания, тем самым получив схему однополупериодного выпрямителя, что текстом и номограммами (эпюрами напряжения) в патенте подтверждается. В качестве сглаживающего элемента подойдёт обыкновенный конденсатор небольшой ёмкости. Учитывая принципы работы и возможные выбросы напряжения на индуктивных элементах бустерной схемы, конденсатор необходимо подобрать на напряжение, не менее чем в четыре раза превышающее выходное напряжение трансформатора, что приблизительно равно 315 вольт. Не забудьте учесть важный момент – для повышения напряжения на выходе бустерной схемы, нам необходимо регулировать скважность управляющих импульсов, изменяя при этом коэффициент заполнения. Поэтому схемы генераторов вырабатывающих меандр для нас не подходят. Кроме того, для надёжности схемы накопления и исключения лишней нагрузки на транзистор, трансформаторный преобразователь лучше выполнить по обратноходовой схеме.
Перейдём к индуктивности бустерной схемы импульсного преобразователя: По описаниям в патентах: индуктивность имеет 100 витков провода 24 калибра (0,51 мм) на оправке диаметром 1 дюйм (25 мм). Путём несложных вычислений однослойной катушки без сердечника мы найдём её индуктивность, которая приблизительно составит 100 мкГн. Расчет производится по формуле:

где: L – собственно индуктивность катушки (мкГн); D – диаметр катушки (см); n – число витков; l – длина намотки катушки (см). Это довольно маленькая индуктивность для импульсной схемы накопления, которая должна работать на частоте 10 кГц, ведь другой частоты на целый порядок выше в патентах не встречается. А кто вообще может доказать, что катушка была без сердечника? Для повышения индуктивности нам необходимо поместить внутрь катушки ферритовый сердечник. В патентах, сердечник не упомянут, но можно предположить, что это сделано для сохранения авторского права, на то он и патент. Ведь самая "мутная" часть всей Ячейки это – накопитель. В качестве сердечника катушки оптимально использовать ферритовый стержень. Что делать, если сердечника с таким диаметром (2,5 см) нет? Можно видоизменить катушку, используя другой не замкнутый наглухо сердечник, пересчитав его индуктивность. Повысив с помощью сердечника индуктивность катушки, мы можем реализовать бустер на частоте 10 кГц.
В соответствии с патентами: Стационарная демонстрационная ячейка состоит из двух концентрических цилиндров высотой 4 дюйма (чуть меньше 10 см). Внешний цилиндр имеет диаметр 0,75 дюйма, а внутренний имеет диаметр 0,5 дюйма. Расстояние между поверхностями цилиндров 0,0625 дюйма. Что это за размеры, я описал на страницах своего сайта. В патентах следует: В качестве материала для трубок используется нержавеющая сталь Т-304 не вступающая в химическое взаимодействие с водой, водородом, или кислородом. В противовес этому в некоторых бездарных Интернетовских статьях типа «БОКАФ. ПАНАЦЕЯ. РАВИ ЦЕЛ» и других папуасских статьях на ломанном русском языке пишется о том, что необходима подготовка трубок ячейки, которая включает "обкатку" сначала на совсем малых токах, потом чуть больше и т.д. Указанный процесс требует много времени и должен продолжаться до тех пор, пока внешний вид трубок не изменится до определённого состояния (см. рисунок).

В специальной литературе встречаются подобные выражения «вставить до характерного щелчка». Существует много русских неприличных интерпретаций этой фразы. Не будем такими глупыми и определимся, если трубки меняют свой цвет, это означает, что вода имеет много химических, или механических примесей. Другими словами – вода грязная, а изменение цвета, это либо химический налёт, что более вероятно, либо химическое травление металла – нержавейки. И то и другое не желательно. Поэтому, какая будет нержавейка - не важно, главное, чтобы она не вступала в химическую реакцию травления.
На некоторых рисунках патентов Мейера изображен дополнительный резистор между индуктивным накопителем и ячейкой, а на других рисунках пары трубок ячеек подключены на массу не через дополнительный дроссель, а через регулируемый резистор (60).

Резистор (60) может выполнять функции: ограничение тока нагрузки; защиту цепей трансформатора и накопителя от бросков тока; как измерительный элемент. Из всех указанных вариантов, наиболее логичным является использование резисторов в качестве измерительных элементов. Возможно, какая либо схема контроля измеряет на резисторе падение напряжения, которое по закону Ома прямо пропорционально току. Тем самым появляется возможность автоматического контроля тока, проходящего через Ячейку. Измеряя ток, мы с помощью электронных схем можем стабилизировать его на определённом уровне, или вообще на определённое время "запретить" генерацию, что подтверждается описываемыми в патентах Мэйера процессами.
В патентах встречаются схемы, работающие от одного генератора сразу на несколько пар ячеек с их последовательным электрическим переключением (SW2).

Вполне логично и убедительно этому будет объяснение, что в ходе работы ячеек, промежуток между трубками заполняется пузырьками газов, которые снижают эффективность электролиза. Для повышения эффективности и получения большего количества газа производится последовательное подключение генератора к различным парам трубок. Насколько быстро производится переключение не совсем понятно. Из учебника химии известно, что химический электролиз (выделение газа) происходит непосредственно на поверхности электролизных пластин. Вероятно, необходимо время, за которое пузырьки газов должны оторваться от поверхности пластин, после чего не станут мешать процессу электролиза (появлению на их месте новых пузырьков).
Вышеописанный процесс приводит к необходимости создания дополнительного "стимулятора", ускоряющего процесс отрыва пузырьков газа от поверхностей пластин и как следствие повышающего эффективность работы ячейки. В этой ситуации возможны варианты ускорения отрыва пузырьков газа: - химическое воздействие – когда создаётся такая концентрация раствора, которая позволяет жидкости легче перемешиваться и ослабляются связи на молекулярном уровне. В обыкновенных электролизных установках используются растворы кислот и щелочей. Так как мы используем обычную воду, то и говорить об этом способе нет смысла; - механическая обработка пластин – чем выше полирована поверхность, тем тяжелее пузырькам "цепляться" за неровности, а это - плюс. В некоторых папуасских статьях пишется, что пластины необходимо обработать наждачной бумагой, это увеличивает поверхность пластин. С тем, что поверхность увеличивается, никто спорить не собирается, это действительно так, но так, как "ток бежит по пути наименьшего сопротивления", создадутся "выступающие" участки пластин, на которых будут образовываться пузырьки газа, препятствующие процессу электролиза. Поэтому пластины в идеале должны быть зеркальными; - колебательное воздействие – механическая вибрация на низких частотах (тряска, звуковое воздействие), или вибрация на частотах сопоставимых с размерами молекул – инфракрасные частоты. Именно воздействие инфракрасными частотами использует Мейер, который лазерным светом "подсвечивает" ячейку. В любом случае вибрация в том, или ином виде повышает эффективность; - импульсное воздействие – когда к пластинам прикладывается кратковременный импульс большой амплитуды и высокой частоты. Его воздействие будет максимально эффективным в момент повышения тока электролиза, когда на измерительном резисторе повысится напряжение. Именно в этот момент нам необходимо "жахнуть" электромагнитным импульсом, убрав ток. Когда пузырьки оторвутся на достаточное расстояние, можно снова приложить ток.
Когда то, на одном из американских сайтов я набрёл на большое количество фотографий узлов и блоков Ячейки Мэйера. В результате их изучения я пришёл к выводу: Или американцы, владеющие его "железками" воссоздали Ячейку и держат это в секрете, или они бескрайне тупые. Есть старый фильм, в котором Андриано Челентано играет роль изобретателя бронированного стекла – хозяина завода. Так вот для прочности стекла использовался секретный ингредиент. Челентано необходимо было плюнуть в плавильную печь с жидким стеклом. Иначе стекло бронированным не получалось. Так может быть, Мэйер использовал в качестве ингредиента, например ферритовый сердечник, который вынимая из кармана, вставлял в катушку, а уходя после демонстрации, клал в карман, или может быть просто, замыкал определённую цепь? Неужели американцы такие тупые, что не могут восстановить его изобретение? Думаю, что могут! Вероятно им запрещают раскрывать об этом информацию хозяева мира - нефтяные толстосумы. Есть правда другой вариант – ячейка Мэйера не настолько производительна, как её описывают и пытаются показать. "А был ли мальчик? А может мальчика то, и не было?...".
Испытывая и периодически дорабатывая электрическую схему генератора водорода, я добился более высоких показателей, чем те, которые Вы можете добиться, изучая опубликованные папуасами статьи. Всех рассматриваемых мной вариантов доработки электролизной установки я до времени публикации этой статьи не реализовал. Схему Ячейки, которую собрал сам, я опубликую в следующей статье. Схема простая и вполне реализуемая в домашних условиях. По моему мнению в ней кое-чего не хватает, это тема для размышлений.
Date: 2015-05-22; view: 3929; Нарушение авторских прав | Понравилась страница? Лайкни для друзей: |
|
|