Главная Случайная страница


Полезное:

Как сделать разговор полезным и приятным Как сделать объемную звезду своими руками Как сделать то, что делать не хочется? Как сделать погремушку Как сделать так чтобы женщины сами знакомились с вами Как сделать идею коммерческой Как сделать хорошую растяжку ног? Как сделать наш разум здоровым? Как сделать, чтобы люди обманывали меньше Вопрос 4. Как сделать так, чтобы вас уважали и ценили? Как сделать лучше себе и другим людям Как сделать свидание интересным?


Категории:

АрхитектураАстрономияБиологияГеографияГеологияИнформатикаИскусствоИсторияКулинарияКультураМаркетингМатематикаМедицинаМенеджментОхрана трудаПравоПроизводствоПсихологияРелигияСоциологияСпортТехникаФизикаФилософияХимияЭкологияЭкономикаЭлектроника






Управление по принципу пути

Схема пуска

б) Схема торможения

Схема реверсирования

43-11

 

Схема пуска двигателя по принципу времени и динамического торможения по принципу ЭДС

 


Схема управления пуском и реверсом двигателя (а) и характеристики двигателя (б)

 

Схема пуска двигателя по принципу времени(а),

характеристики двигателя (б) и кривые переходного процесса (в)

 

 

Схема пуска двигателя по принципу ЭДС и динамического торможения по принципу времени (а) и характеристики двигателя (б)

 


Типовые схемы управления асинхронными двигателями с короткозамкнутым ротором

 

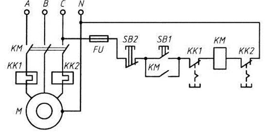
Электрическая принципиальная схема магнитного пускателя с защитой одним двухфазным тепловым реле

 

Электрическая принципиальная схема магнитного пускателя с защитой двумя однофазными тепловыми реле

Электрическая принципиальная схема магнитного пускателя с применением реле максимального тока (реле устанавливается отдельно)

 

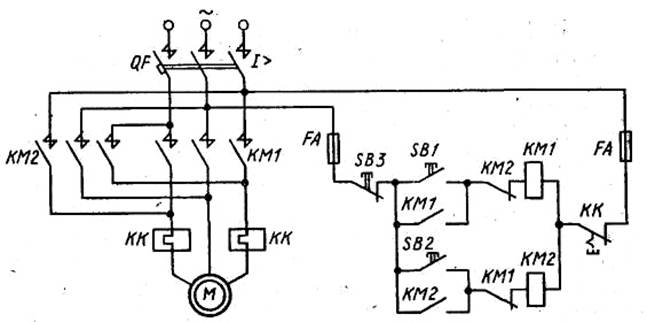
Электрическая принципиальная схема реверсивного магнитного пускателя

 

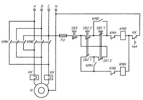
Электрическая принципиальная схема управления магнитным пускателем из двух мест

 

Электрическая принципиальная схема управления электродвигателем погружного насоса

 

Электрическая принципиальная схема пуска трехфазного асинхронного двигателя с фазным ротором

 

Электрическая принципиальная схема пуска асинхронного двигателя с короткозамкнутым ротором переключением со звезды на треугольник

 

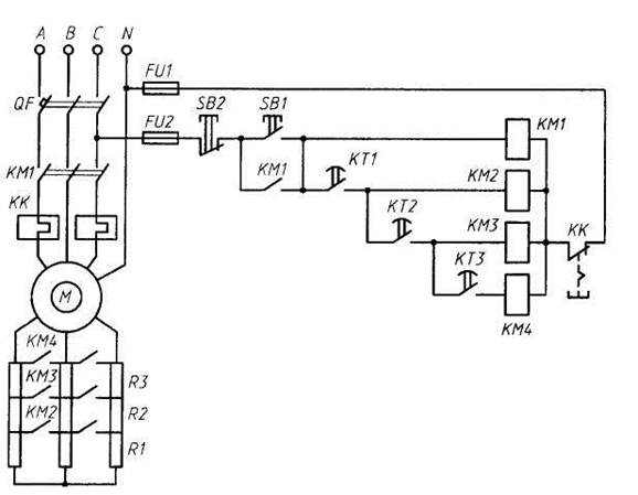
Электрическая принципиальная схема пуска и динамического торможения асинхронного двигателя с короткозамкнутым ротором

 

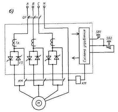
Упрощенные электрические принципальные схемы тиристорных пускателей: а— ПТТ; б— ПТТ-ПП для плавного пуска электропривода

 

 

Схема управления короткозамкнутым АД с магнитным пускателем

 

Схема управления короткозамкнутым АД с реверсивным магнитным пускателем

 

 

Схема управления двухскоростиым АД

 

Схема управления пуском и динамическим торможением короткозамкнутого АД

 

Типовые схемы управления асинхронными двигателями с фазным ротором

Схема пуска АД в одну ступень в функции времени и торможения противовключением в функции ЭДС

 

Схема пуска АД в одну ступень в функции тока и динамического тор­можения в функции скорости

 

 

Схема панели управления АД типа ПДУ6220

 

 



<== предыдущая | следующая ==>
I – “вялое” течение реакции, II – нормальное протекание реакции, III –реакция идет излишне бурно | Электричество и магнетизм 1 Электростатическое поле в вакууме





Date: 2015-05-09; view: 3558; Нарушение авторских прав



mydocx.ru - 2015-2026 year. (1.097 sec.) Все материалы представленные на сайте исключительно с целью ознакомления читателями и не преследуют коммерческих целей или нарушение авторских прав - Пожаловаться на публикацию