Главная Случайная страница


Полезное:

Как сделать разговор полезным и приятным Как сделать объемную звезду своими руками Как сделать то, что делать не хочется? Как сделать погремушку Как сделать так чтобы женщины сами знакомились с вами Как сделать идею коммерческой Как сделать хорошую растяжку ног? Как сделать наш разум здоровым? Как сделать, чтобы люди обманывали меньше Вопрос 4. Как сделать так, чтобы вас уважали и ценили? Как сделать лучше себе и другим людям Как сделать свидание интересным?


Категории:

АрхитектураАстрономияБиологияГеографияГеологияИнформатикаИскусствоИсторияКулинарияКультураМаркетингМатематикаМедицинаМенеджментОхрана трудаПравоПроизводствоПсихологияРелигияСоциологияСпортТехникаФизикаФилософияХимияЭкологияЭкономикаЭлектроника






I – “вялое” течение реакции, II – нормальное протекание реакции, III –реакция идет излишне бурно

 

 

Рис. 3.3. Схема получения гремучей ртути в металлической аппаратуре

1 - емкость с концентрированной HNO3, 2 - два параллельно работающих аппарата приготовления разбавленной HNO3, 3 - мерник для воды, 4 – аппараты приготовления раствора азотнокислой ртути, 5 - мерник металлической ртути, 6 - мерник азотной кислоты, 7 – емкость со ртутью, 8 – дозирующее устройство мерника металлической ртути, 9 – емкость со спиртом, 10 - мерник этилового спирта, 11 - мерник раствора азотнокислой ртути, 12 – реактор синтеза гремучей ртути, 13 - вакуум-воронка, 14 - холодильники, 15 - аппарат для отделения конденсата, 16 - сборник конденсата (содержит этиловый спирт, азотную кислоту, оксиды азота), 17- скруббер, 18 - нейтрализаторы конденсата (сода, известь, натриевая щелочь). 19 - куб ректификационной колонны, 20 - ректификационная колонна, 21 – вакуум-сборник маточника, 22 – бак разложения гремучей ртути, 23, 24, 25, 26 – насосы, 27 – сборники (а) низкокипящая фракция; б) этиловый спирт; в) высококипящая фракция).

 

 

       
 
   
 


Рис. 4.1. Схема получения закиси азота.

1 – реактор, 2 – холодильник, 3 – приемник, 4 – мерник щелочи, 5 – 1-ая промывная колонна, 6 – мерник щелочи, 7 – 2-ая промывная колонна, 8 – мерник раствора сульфата железа (II), 9 – 3-я промывная колонна, 10 - мерник раствора сульфата железа (II), 11- 4-ая промывная колонна, 12 – газгольдер – хранилище N2O.

 

Рис.4.2. Схема получения азида натрия.

1 - аммиачный баллон, 2 – аппарат получения амида натря, 3 – газгольдер, 4 – реактор синтеза азида натрия, 5 – регулятор температуры, 6 – выпарной аппарат, 7 – мерник воды. 8 – вакуум-воронка, 9 – сушильный шкаф.

 

 

Рис. 4.4. Схема получения азида натрия из гидразина.

1 – мерник серной кислоты, 2- реактор получения этилнитрита, 3 – мерник этилового спирта. 4 – мерник гидразин-гидрата, 5 – реактор синтеза азида натрия, 6 – вакуум воронка.

 

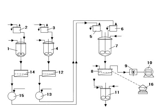
Рис. 4.5. Принципиальная технологическая схема получения азида свинца

1-бак-растворитель, 2- мерник воды, 3- мерник воды, 4- бак-растворитель, 5- мерник, 6- мерник, 7-реактор, 8-вакуум-воронка, 9-стол раскладки продукта, 10-вакуум-сушильный шкаф (пассбург), 11-аппарат разложения отходов, 12-вакуум-воронка, 13-вакуум-приемник, 14-вакуум-воронка, 15-вакуум-приемник, 16-аппарат фильтрации-сушки-рассыпки (ФСР).

 

 

Рис. 5.1. Технологическая схема производства стифниновой кислоты.

1-цистерна с купоросным маслом; 2,5-насосы; 3-хранилище серной кислоты; 4-цистерна с меланжем; 6-хранилище меланжа; 7-шаровая мельница; 8-сито; 9-весы; 10-напорный бак меланжа; 11-мерник меланжа; 12-мерник купоросного масла; 13-нитратор; 14-разбавитель; 15-вакуум-приемник; 16-вакуум-воронка; 17-мерник горячей воды; 18-мерник холодной воды; 19-ловушка

 



<== предыдущая | следующая ==>
Указания по производству работ. Теплоизоляционные работы могут начинаться только после оформления акта (разрешения), подписанного заказчиком и представителями монтажной организации и | Управление по принципу пути





Date: 2015-05-09; view: 945; Нарушение авторских прав



mydocx.ru - 2015-2026 year. (0.284 sec.) Все материалы представленные на сайте исключительно с целью ознакомления читателями и не преследуют коммерческих целей или нарушение авторских прав - Пожаловаться на публикацию