Главная Случайная страница


Полезное:

Как сделать разговор полезным и приятным Как сделать объемную звезду своими руками Как сделать то, что делать не хочется? Как сделать погремушку Как сделать так чтобы женщины сами знакомились с вами Как сделать идею коммерческой Как сделать хорошую растяжку ног? Как сделать наш разум здоровым? Как сделать, чтобы люди обманывали меньше Вопрос 4. Как сделать так, чтобы вас уважали и ценили? Как сделать лучше себе и другим людям Как сделать свидание интересным?


Категории:

АрхитектураАстрономияБиологияГеографияГеологияИнформатикаИскусствоИсторияКулинарияКультураМаркетингМатематикаМедицинаМенеджментОхрана трудаПравоПроизводствоПсихологияРелигияСоциологияСпортТехникаФизикаФилософияХимияЭкологияЭкономикаЭлектроника






На выполнение лабораторной работы





 

4.1 Описание лабораторной установки

 

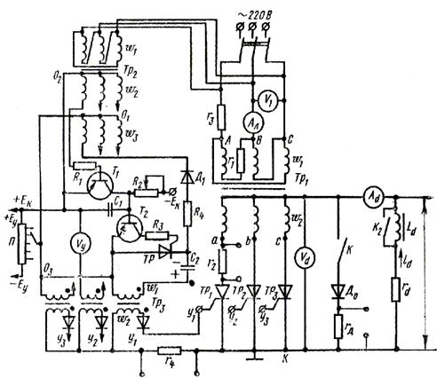
Схема для исследования трехфазного управляемого выпрямителя показана на рисунке 3. Силовая часть собрана по нулевой схеме при соединении обмоток трансформатора ∆/U. В этой схеме катоды тиристоров объединены, а аноды присоединены к концам фаз вторичной обмотки трансформатора. Нагрузка включена между нулевой точкой трансформатора 0 и общей точкой катодов К. Параллельно нагрузке включен обратный (нулевой) диод Д0. Здесь же показана система управления (СУ) тиристорами. На рисунке 3 СУ обведена пунктирной линией. Число фаз системы управления и анодной цепи одинаково, это обеспечивает подачу запускающих импульсов тока на управляющие электроды тиристоров синхронно с анодным напряжением.

Система управления содержит:

- трансформатор Тр2, фазосмещающее устройство, в которое входит генератор пилообразного напряжения, состоящий из транзистора Т1, конденсатора С1, резистора R2, источника управляющего напряжения UУ (потенциометр П, источник Еу) и узла сравнения на транзисторе Т2;

- формирователь, состоящий из тиристора ТР, конденсатора С2 и трансформатора Тр3 .

Источником коллекторного напряжения транзистора Т1 служит Ек, а напряжение на транзистор Т2 и анод тиристора ТР подается с конденсатора С2. Включение диода Д1 в цепь трансформатора Тр2 обеспечивает на конденсаторе С2 однополупериодное выпрямленное напряжение. Резисторы r1 – r4 и rd позволяют снять осциллограммы токов в схеме.

Рисунок 3 – Схема макета трехфазного управляемого выпрямителя

 

4.2 Общее задание на выполнение лабораторной работы

 

1. Снять и построить кривую зависимости угла управления a от напряжения управления Uу. Снять осциллограмму тока управления тиристорами Iу.

2. Исследовать работу управляемого выпрямителя при активной нагрузке (Ld®¥) без обратного диода:

а) снять регулировочную характеристику Ud = f(a);

б) зарисовать осциллограммы выпрямленного напряжения ud, фазных токов трансформатора и тока в линии при a = 0 и a = 60°.

3. Исследовать работу управляемого выпрямителя при активно-индуктивной нагрузке (Rd + Ld) без обратного диода:

а) снять регулировочную характеристику Ud = f(a);

б) зарисовать осциллограммы ud при a =60°;

в) записать показания приборов I(1), U1, Id, Ud при a = 0 и a = 60°.

4. Исследовать работу управляемого выпрямителя при активно-индуктивной нагрузке с обратным диодом:

а) снять регулировочную характеристику Ud = f(a);

б) зарисовать осциллограммы ίd, ud и тока в цепи обратного

диода ίд ;

в) записать показания приборов I(1) , U1, Id, Ud при a =60°

5. По данным пунктов 3,в, и 4,в, определить коэффициент мощности выпрямителя.

 







Date: 2015-06-06; view: 572; Нарушение авторских прав



mydocx.ru - 2015-2026 year. (0.091 sec.) Все материалы представленные на сайте исключительно с целью ознакомления читателями и не преследуют коммерческих целей или нарушение авторских прав - Пожаловаться на публикацию