Главная Случайная страница


Полезное:

Как сделать разговор полезным и приятным Как сделать объемную звезду своими руками Как сделать то, что делать не хочется? Как сделать погремушку Как сделать так чтобы женщины сами знакомились с вами Как сделать идею коммерческой Как сделать хорошую растяжку ног? Как сделать наш разум здоровым? Как сделать, чтобы люди обманывали меньше Вопрос 4. Как сделать так, чтобы вас уважали и ценили? Как сделать лучше себе и другим людям Как сделать свидание интересным?


Категории:

АрхитектураАстрономияБиологияГеографияГеологияИнформатикаИскусствоИсторияКулинарияКультураМаркетингМатематикаМедицинаМенеджментОхрана трудаПравоПроизводствоПсихологияРелигияСоциологияСпортТехникаФизикаФилософияХимияЭкологияЭкономикаЭлектроника






Многоуровневые инверторы с несколькими уровнями напряжения постоянного тока





Увеличение количества уровней в кривой выходного напряжения инвертора достигается за счет использования источников постоянного тока с несколькими уровнями напряжения. Это возможно получить при помощи использования последовательного соединения нескольких источников, или использованием емкостного распределителя напряжения. Двухуровневый инвертор обеспечивает в выходном напряжении два уровня напряжения по отношению к нулевому выводу. При дополнении еще одного уровня напряжения имеем трехуровневый инвертор (рис.2.30.).

 

 

Рис.2.30 Принцип построение многоуровневых инверторов.

Принцип многоуровневого формувания напряжение расмотрим с использованием упрощенных схем одного плеча инвертора (рис 2.31). Двохуровневый инвертор (а) обеспечивают в выходном напряжении два уровня напряжения относительно к независимому выводу (0, U). При дополнению еще одного уровня напряжения источника (б) получаем трехуровневый инвертор. При увеличении уровней относительно нулевого рассмотрим средний вывод источника и инверторы получили название – Инверторы с фиксированной нулевой точкой.

Рис.2.31 а,б.

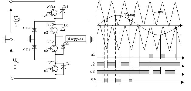
Рис.2.32. Одноплечевой трехуровневый инвертор

 

Идею построения и управления многоуровневым инвертором рассмотрим на примере одного плеча трехфазного инвертора, изображенного на рис.2.32.а.

Такой инвертор запитывается от источника со средней точкой. Роль делителя напряжения обычно выполняют электролитические конденсаторы. Одно плечо инвертора содержит четыре последовательно включенных транзистора с обратными диодами. Схема дополняется двумя фиксирующими диодами (Clamped diode CD1, CD2). Способ управления транзисторами инвертора поясняет рис.2.32.б

Схема управления строится аналогично рассмотренной ранее схеме управления мостовым ШИП с поочередным алгоритмом управления. При положительной полуволне модулирующего напряжения транзистор VT3 включен, транзистор VT1 выключен, а транзисторы VT2, VT4 переключаются в моменты равенства модулирующего (синусоидального) и пилообразного напряжения несущей частоты. При отрицательной полуволне модулирующего напряжения переключаются транзисторы VT1, VT3, транзистор VT2 включен, а транзистор VT4 выключен. Аналогично, но со сдвигом модулирующего напряжения на 120 градусов, управляются два других плеча трехфазного инвертора. Линейное выходное напряжение трехфазного инвертора и его спектр при , показаны на рис.2.32. Такой инвертор называется трехуровневым.

 

. Выходное напряжение и спектр трехуровневого инвертора

 

 







Date: 2015-09-22; view: 1871; Нарушение авторских прав



mydocx.ru - 2015-2026 year. (1.619 sec.) Все материалы представленные на сайте исключительно с целью ознакомления читателями и не преследуют коммерческих целей или нарушение авторских прав - Пожаловаться на публикацию