Главная Случайная страница


Полезное:

Как сделать разговор полезным и приятным Как сделать объемную звезду своими руками Как сделать то, что делать не хочется? Как сделать погремушку Как сделать так чтобы женщины сами знакомились с вами Как сделать идею коммерческой Как сделать хорошую растяжку ног? Как сделать наш разум здоровым? Как сделать, чтобы люди обманывали меньше Вопрос 4. Как сделать так, чтобы вас уважали и ценили? Как сделать лучше себе и другим людям Как сделать свидание интересным?


Категории:

АрхитектураАстрономияБиологияГеографияГеологияИнформатикаИскусствоИсторияКулинарияКультураМаркетингМатематикаМедицинаМенеджментОхрана трудаПравоПроизводствоПсихологияРелигияСоциологияСпортТехникаФизикаФилософияХимияЭкологияЭкономикаЭлектроника






Когенерационные источники





Комбинированная выработка электрической энергии и теплоты для ТС на тепловых паротурбинных ТЭЦ основана на теплофикационном цикле, который в простейшем случае осуществляется следующим образом (рис. 11.1,а).

В парогенераторе 1 вследствие сжигания топлива вырабатывается пар высоких параметров, энергия которого при расширении в турбине 2 преобразуется сначала в механическую энергию на валу турбины, а затем в электрическую в генераторе 3. Отработавший в турбине пар направляется потребителям теплоты 4, где конденсируясь отдает оставшуюся теплоту (скрытую теплоту парообразования). Образующийся конденсат подается насосом 5 в парогенератор и цикл повторяется.

На TS-диаграмме (рис. 11.1,б) процесс подогрева воды, получения пара и его перегрев в парогенераторе изображается линией 1–2–3–4, а количество подведенной теплоты топлива определяется площадью 1–2–3–4–5–6–7–1. Процессы расширения пара в турбине изображаются линией 4–5, а передачи теплоты потребителям – линией 5–1. Количество теплоты топлива, преобразуемое в работу (электрическую энергию Э), равно площади 1–2–3–4–5–1, а отданное тепловым потребителям Q – площади 1–5–6–7–1.

В теплофикационном цикле ТЭЦ не происходит потерь теплоты, так как теплота отработавшего в турбине пара используется тепловыми потребителями и, следовательно, повышается КПД использования теплоты топлива.

Современные паротурбинные ТЭЦ различают по следующим признакам:

1) по назначению (видам покрываемых нагрузок) – районные (коммунальные, промышленно-коммунальные), снабжающие теплотой и электроэнергией потребителей всего района, и промышленные (заводские);

2) по начальным параметрам пара перед турбиной – низкого (до 4 МПа), среднего (4 – 6 МПа), высокого (9 – 13 МПа) и сверхкритического (24 МПа) давления.

Основными типами турбин на паротурбинных ТЭЦ являются:

1) теплофикационные (тип T);

2) промышленно-теплофикационные (тип ПТ);

3) противодавленческие (тип P).

Турбины типа T и ПТ являются универсальными, так как за счет перепуска части или всего количества пара в конденсатор могут вырабатывать электрическую энергию независимо от тепловой нагрузки отборов. Турбины типа P вырабатывают электроэнергию только комбинированным методом, поэтому они используются для покрытия постоянных тепловых нагрузок, как правило, технологических нагрузок промышленных предприятий.

В настоящее время в эксплуатации находятся турбины с различной единичной мощностью: небольшой с МВт – на низкие и средние параметры пара (2,9–6 МПа, 400°С); средней МВт – на высокие (9 МПа, 535°С) и сверхвысокие (13 МПа, 565°С) параметры пара и большой с МВт на сверхвысокие (13 МПа, 565°С) и закритические (24 МПа, 565°С) параметры пара. На современных районных ТЭЦ устанавливаются, как правило, турбины большой мощности.

Объемного расхода пара через турбину:

,

где D – массовый расход пара; – удельный объем пара.

Чем выше начальные параметры, тем меньше удельный объем пара. Пар с высокими начальными параметрами целесообразно применять только при достаточно больших массовых расходах пара через турбину.

Характерными особенностями современных коммунальных ТЭЦ являются:

1) применение теплофикационных турбин на высокие начальные параметры пара (давление 13 и 24 МПа) и единичные мощности (100 и 250 МВт);

2) многоступенчатый регенеративный подогрев конденсата и подпиточной воды в цикле станции паром из нерегулируемых отборов турбин;

3) наличие многоступенчатого подогрева сетевой воды в основных подогревателях паром из нижнего и верхнего регулируемых теплофикационных отборов и в пиковых подогревателях;

4) наличие конденсатора, позволяющего регулировать выработку электрической энергии при переменных тепловых нагрузках. При этом для охлаждения пара в конденсаторах используются теплофикационные пучки, в которых производится подогрев подпиточной воды или обратной сетевой воды.

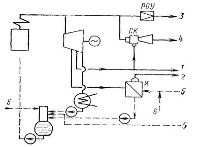
Простейшая схема различных способов отпуска пара с ТЭЦ представлена на рис. 11.2. К ним относятся:

1) непосред. отпуск пара из отборов или после турбины;

2) отпуск вторичного пара из испарительных установок;

3) отпуск пара непосредственно от парогенераторов через редукционно-охладительные установки (РОУ);

4) отпуск пара с помощью компрессоров.

Самым экономичным является первый способ, при котором происходит наибольшая выработка электроэнергии на внешнем тепловом потреблении на ТЭЦ.

Отпуск вторичного пара из испарительных установок требует дополнительных капиталовложений и является менее экономичным по сравнению с первым способом. Применяется обычно при значительных потерях и загрязнении конденсата у потребителей.


Отпуск пара от парогенераторов ТЭЦ через РОУ является самым неэкономичным способом, так как связан с прямыми потерями при дросселировании.

Отпуск пара с помощью компрессоров производится, если имеется пар с параметрами более низкими, чем требуется потребителям. Наиболее простым и широко применяемым является струйный компрессор.

Рис. 11.2. Простейшая схема различных способов отпуска пара с ТЭЦ

1 – пар из отбора турбины; 2 – вторичный пар из испарительных установок; 3 – пар после редукционно-охладительных установок; 4 – пар после струйного компрессора; 5 – конденсат от потребителей; 6 – подпиточная вода

Пароводяные теплофикационные подогреватели и сетевые насосы устанавливаются в подвальном помещении под турбиной. У современных крупных теплофикационных турбин подогреватели встроены непосредственно в турбинную установку.

Пиковые водогрейные котлы устанавливаются обычно на ТЭЦ в полуоткрытых помещениях, примыкающих к котельному залу главного корпуса. Здание выполняется лишь для нижней части котлов, а верхняя часть остается на открытом воздухе. Тип и число пиковых котлов выбирается с учетом резервирования тепловой нагрузки для всей ТЭЦ.

Теплофикационные пароводяные подогреватели сетевой воды представляют собой трубчатые теплообменники, в которых вода идет по трубам, а пар – в межтрубном пространстве. В большинстве случаев трубки делают прямыми для возможности механической их очистки.

Корпусы, водяные камеры и трубные доски подогревателей выполняются, как правило, стальными, трубки – латунными – при докритических начальных параметрах пара перед турбиной и из нержавеющей стали – при закритических параметрах для предупреждения осаждения меди на лопатках турбины.

В качестве пиковых водогрейных котлов на ТЭЦ используются серийно выпускаемые стальные водогрейные котлы типа KBГМ и ПТВМ на давления до 2,2 МПа, работающие, как правило, на газе и мазуте.

 








Date: 2015-09-18; view: 1010; Нарушение авторских прав



mydocx.ru - 2015-2026 year. (1.209 sec.) Все материалы представленные на сайте исключительно с целью ознакомления читателями и не преследуют коммерческих целей или нарушение авторских прав - Пожаловаться на публикацию