Главная Случайная страница


Полезное:

Как сделать разговор полезным и приятным Как сделать объемную звезду своими руками Как сделать то, что делать не хочется? Как сделать погремушку Как сделать так чтобы женщины сами знакомились с вами Как сделать идею коммерческой Как сделать хорошую растяжку ног? Как сделать наш разум здоровым? Как сделать, чтобы люди обманывали меньше Вопрос 4. Как сделать так, чтобы вас уважали и ценили? Как сделать лучше себе и другим людям Как сделать свидание интересным?


Категории:

АрхитектураАстрономияБиологияГеографияГеологияИнформатикаИскусствоИсторияКулинарияКультураМаркетингМатематикаМедицинаМенеджментОхрана трудаПравоПроизводствоПсихологияРелигияСоциологияСпортТехникаФизикаФилософияХимияЭкологияЭкономикаЭлектроника






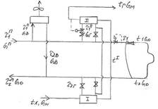
Регулирование в закрытой системе при 2-х ступенчатой последовательной схеме ВП к СГВ (повышенный температурный график)





Регулирование тепловой нагрузки по суммарной нагрузке отопления и ГВ.

Регулирование в закрытой системе при 2-х ступенчатой последовательной схеме ВП к СГВ (повышенный температурный график).

, . При таком способе регулирования сначала рассчитываются обычные отопительные графики (качественные), затем предусматривается некоторой повышение t воды в подающем теплопроводе для покрытия тепловой нагрузки ВП II ступени, такое регулирование называют регулированием по повышенным температурным графикам. Расчет нагрузок ВП II ступени выполняется также как и при регулировании смешанной тепловой нагрузки в закрытой системе при 2-х ступенчатой схеме подогревателя СГВ. Составим уравнение теплового баланса для ВП I и II ступени , , , , . Введем понятие относительного расхода тепла на ВП I и II ступени

, . Расход воды на ГВ , . После чего рассчитывается некоторое увеличение t , , t из водоподогревателя I ступени . Расход воды в подающем и обратном трубопроводе , . Порядок расчета 1. Рассчитывается качественный отопительный график. , , 2. Рассчитывается график вентиляции , , . 3. Рассчитывается график регулирования СГВ (1), (2), (3), (4). 4. Строится повышенный температурный график (5), (6). 5. Строится суммарный график (7), (8). Графики регулирования

2. Регулирование в открытой системе (скорректированный график). При таком способе регулирования увеличение водоразбора на ГВ влияет на нагрузку в СО. Температурный график, учитывающий это влияние, называется скорректированным. Существует 3 способа регулирования по этому графику: 1. Регулирование с постоянным суммарным расходом воды. 2. Регулирование с постоянным напором на коллекторе источника тепла. 3. Регулирование со свободным располагаемым напором на коллекторе источника тепла. Графики регулирования.

 







Date: 2015-09-18; view: 428; Нарушение авторских прав



mydocx.ru - 2015-2026 year. (0.737 sec.) Все материалы представленные на сайте исключительно с целью ознакомления читателями и не преследуют коммерческих целей или нарушение авторских прав - Пожаловаться на публикацию