Главная Случайная страница


Полезное:

Как сделать разговор полезным и приятным Как сделать объемную звезду своими руками Как сделать то, что делать не хочется? Как сделать погремушку Как сделать так чтобы женщины сами знакомились с вами Как сделать идею коммерческой Как сделать хорошую растяжку ног? Как сделать наш разум здоровым? Как сделать, чтобы люди обманывали меньше Вопрос 4. Как сделать так, чтобы вас уважали и ценили? Как сделать лучше себе и другим людям Как сделать свидание интересным?


Категории:

АрхитектураАстрономияБиологияГеографияГеологияИнформатикаИскусствоИсторияКулинарияКультураМаркетингМатематикаМедицинаМенеджментОхрана трудаПравоПроизводствоПсихологияРелигияСоциологияСпортТехникаФизикаФилософияХимияЭкологияЭкономикаЭлектроника






Обзор патентов





КОМБИНИРОВАННАЯ ГАЗОТУРБИННАЯ УСТАНОВКА (ВАРИАНТЫ) (патент № 2377428)

Классы МПК: F02C6/18 использование отработанного тепла газотурбинных установок вне их, например газотурбинные теплофикационные установки

F02C7/08 подогрев впускаемого воздуха перед сгоранием, например выхлопными газами 

Автор(ы): Богуслаев Вячеслав Александрович (UA),

Горбачев Павел Александрович (RU),

Кононенко Петр Иванович (RU),

Михайлуца Вячеслав Георгиевич (UA)

Патентообладатель(и): Богуслаев Вячеслав Александрович (UA),

Горбачев Павел Александрович (RU),

Кононенко Петр Иванович (RU),

Михайлуца Вячеслав Георгиевич (UA)

Адрес для переписки: 115561, Москва, Каширское ш., 136, кв.119, А.А. Скачедубу

Приоритеты: подача заявки

21.10.2008

начало действия патента

21.10.2008

публикация патента

27.12.2009

 

РЕФЕРАТ

Комбинированная газотурбинная установка содержит ступени многоступенчатого компрессора с расположенными между ними промежуточными воздухоохладителями, камеру сгорания, газовую турбину, регенератор, паровой контур с котлом-утилизатором и паровой турбиной, соединенной со своим электрогенератором. Регенератор подключен по охлаждаемой среде к выходу из газовой турбины, а по нагреваемой среде соответственно к выходу из последней ступени многоступенчатого компрессора и входу в камеру сгорания. Установка снабжена также абсорбционной холодильной машиной и утилизатором остаточного тепла, соединенным входом с выходом из абсорбционной холодильной машины, а выходом с котлом-утилизатором. Паровой контур снабжен нагнетательным вентилятором, подключенным по охлаждаемой среде к выходу регенератора. Циркуляционный хладагент абсорбционной холодильной машины подключен к промежуточным воздухоохладителям, а ее тепловоспринимающие элементы согласно первому варианту подключены к выходу из паровой турбины. Согласно второму варианту вместо паровой турбины комбинированная газотурбинная установка снабжена двигателем Стирлинга. Тепловоспринимающие элементы абсорбционной холодильной машины подключены к горячей полости двигателя Стирлинга. Газовая турбина соединена с электрогенератором и/или с приводом газоперекачивающего агрегата. Изобретение повышает общую эффективность работы комбинированной газотурбинной установки, обеспечивает выработку дополнительной электроэнергии и снижение уровней эмиссии токсичных продуктов сгорания. 2 н. и. 9 з.п. ф-лы, 1 ил.

ОПИСАНИЕ ИЗОБРЕТЕНИЯ К ПАТЕНТУ

Изобретение относится к теплоэнергетическому машиностроению и может быть использовано на магистральных газопроводах для транспортировки газа и производства электрической энергии на базе установок бинарного цикла с комбинированным применением газотурбинных и паротурбинных установок.

Известна газотурбинная установка, состоящая из компрессора низкого давления, промежуточного воздухоохладителя, компрессора высокого давления, регенератора, камеры сгорания, газовой турбины, отработанный газ из которой направлен в регенератор, связанный с выхлопной трубой, использующей энергию выхлопных газов и выполненной с соплом и приемной камерой для охлаждающего атмосферного воздуха, поступающего из промежуточного воздухоохладителя (см. патент RU № 2245448, МКЛ F02C 7/32, 2003).

Эта конструкция позволяет повысить надежность работы установки за счет простоты эксплуатации и ремонтопригодности, а также достичь проектного КПД (~40%) путем форсирования температуры газа перед турбиной, частичной утилизации тепла выхлопных газов в регенераторе и использования энергии выхлопных газов для прососа охлаждающего воздуха через промежуточный воздухоохладитель.

Основным недостатком данной ГТУ является неминуемое снижение КПД в летний период времени, особенно в странах с субтропическим и тропическим климатом, неполная утилизация тепла выхлопных газов в регенераторе и высокий фактический уровень эмиссии токсичных продуктов сгорания (окислов азота и углерода), т.к. выхлопные газы в этой установке после регенератора разбавляются охлаждающим воздухом, при этом общее количество вредных выбросов не уменьшается.

Известна комбинированная газотурбинная установка, содержащая газотурбинную установку с воздухозаборным устройством, генератор, котел-утилизатор с подключенной к нему паротурбинной установкой, выходное устройство, регулирующую и запорную арматуру, соединительные трубопроводы, а газовая турбина разделена на две части - приводную газовую турбину компрессора и силовую турбину, последовательно соединенные газоходом, на котором установлены котел-утилизатор с предвключенным экономайзером, которые соединены между собой дополнительным трубопроводом по пару (см. патент RU № 2101527, МКЛ F02C 6/18, 1998).


Недостаток известной установки заключается в невозможности поднятия мощности и КПД из-за снижения температуры воздуха перед камерой сгорания. Кроме того, снижается надежность работы установки из-за наличия двух котлов-утилизаторов, а отсутствие узла утилизации энергии отработанного пара также снижает ее эффективность.

Наиболее близкой к предложенной установке является комбинированная газотурбинная установка, содержащая ступени многоступенчатого компрессора с расположенными между ними промежуточными воздухоохладителями, камеру сгорания, газовую турбину, соединенную с электрогенератором, регенератор, подключенный по охлаждаемой среде к выходу из газовой турбины, а по нагреваемой среде, соответственно, к выходу из последней ступени многоступенчатого компрессора и входу в камеру сгорания, паровой контур с котлом-утилизатором и паровой турбиной, соединенной со своим электрогенератором (см. Манушин Э.А. Газовые турбины: проблемы и перспективы, Москва, Энергоатомиздат, 1986, стр.18-20, рис.1.7 г.).

Недостатком указанной установки является неполная утилизация тепла выхлопных газов в регенераторе и, как следствие, недостаточно высокая эффективность ее работы и высокий фактический уровень эмиссии токсичных продуктов сгорания.

Технической задачей изобретения является повышение общей эффективности работы комбинированной газотурбинной установки, обеспечение выработки дополнительной электроэнергии и снижение уровней эмиссии токсичных продуктов сгорания.

Поставленная задача достигается за счет того, что комбинированная газотурбинная установка по первому варианту, содержащая ступени многоступенчатого компрессора с расположенными между ними промежуточными воздухоохладителями, камеру сгорания, газовую турбину, регенератор, подключенный по охлаждаемой среде к выходу из газовой турбины, а по нагреваемой среде соответственно к выходу из последней ступени многоступенчатого компрессора и входу в камеру сгорания, паровой контур, с котлом-утилизатором и паровой турбиной, соединенной со своим электрогенератором, согласно предложенному изобретению снабжена абсорбционной холодильной машиной и утилизатором остаточного тепла, соединенным входом с выходом из абсорбционной холодильной машины, а выходом с котлом-утилизатором, паровой контур снабжен нагнетательным вентилятором, подключенным по охлаждаемой среде к выходу регенератора, при этом циркуляционный хладагент абсорбционной холодильной машины подключен к промежуточным воздухоохладителям, а ее тепловоспринимающие элементы - к выходу из паровой турбины, при этом газовая турбина соединена с электрогенератором и/или с приводом газоперекачивающего агрегата.

Поставленная задача достигается за счет того, что комбинированная газотурбинная установка согласно второму варианту, содержащая ступени многоступенчатого компрессора с расположенными между ними промежуточными воздухоохладителями, камеру сгорания, газовую турбину, регенератор, подключенный по охлаждаемой среде к выходу из газовой турбины, а по нагреваемой среде соответственно к выходу из последней ступени многоступенчатого компрессора и входу в камеру сгорания, паровой контур, с котлом-утилизатором, согласно предложенному изобретению снабжена абсорбционной холодильной машиной и утилизатором остаточного тепла, соединенным входом с выходом из абсорбционной холодильной машины, а выходом с котлом-утилизатором, паровой контур снабжен нагнетательным вентилятором, подключенным по охлаждаемой среде к выходу регенератора, и двигателем Стирлинга, приводящим электрогенератор, при этом циркуляционный хладагент абсорбционной холодильной машины подключен к промежуточным воздухоохладителям, а ее тепловоспринимающие элементы - к горячей полости двигателя Стирлинга, при этом газовая турбина соединена с электрогенератором и/или с приводом газоперекачивающего агрегата.


Поставленная задача достигается также за счет того, что многоступенчатый компрессор может содержать две ступени - компрессор низкого давления и компрессор высокого давления, а регенератор по нагреваемой среде подключен к выходу из последнего.

Поставленная задача достигается также за счет того, что котел-утилизатор выполнен с пароперегревателем.

Поставленная задача достигается также за счет того, что комбинированная установка снабжена, по крайней мере, одним эжектором промежуточного охлаждения, установленным параллельно промежуточному воздухоохладителю.

Поставленная задача достигается также за счет того, что комбинированная установка снабжена дополнительным трубопроводом с установленной на нем запорной арматурой, соединяющим выход из газовой турбины с входом нагнетательного вентилятора.

Поставленная задача достигается также за счет того, что циркуляционный хладагент абсорбционной холодильной машины подключен к холодной полости двигателя Стирлинга.

На чертеже представлена схема комбинированной газотурбинной установки (КГТУ).

Рисунок 6 – Схема комбинированной ГТУ.

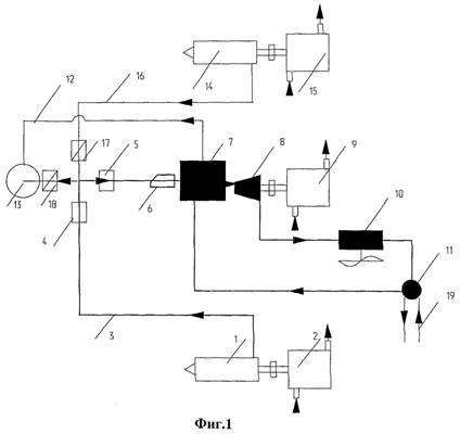
Комбинированная газотурбинная установка содержит ступени 1, 2 многоступенчатого компрессора с расположенными между ними промежуточными воздухоохладителями 3, камеру сгорания 4, газовую турбину 5, соединенную с электрогенератором 6 и/или с приводом газоперекачивающего агрегата (на чертеже не показан), регенератор 7. Регенератор 7 подключен по охлаждаемой среде к выходу из газовой турбины 5, а по нагреваемой среде, соответственно, к выходу из последней ступени 2 многоступенчатого компрессора и входу в камеру сгорания 4. Паровой контур 8 содержит котел-утилизатор 9, паровую турбину 10, соединенную со своим электрогенератором 11. Котел-утилизатор 9 выполнен с пароперегревателем. Комбинированная газотурбинная установка снабжена абсорбционной холодильной машиной 12 и утилизатором 13 остаточного тепла, соединенным входом с выходом из абсорбционной холодильной машины 12, а выходом с котлом-утилизатором 9. Паровой контур 8 снабжен нагнетательным вентилятором 14, подключенным по охлаждаемой среде к выходу регенератора 7. Циркуляционный хладагент абсорбционной холодильной машины 12 подключен к промежуточным воздухоохладителям 3, а ее тепловоспринимающие элементы согласно первому варианту - выходу из паровой турбины 10. Согласно второму варианту вместо паровой турбины 10 КГТУ снабжена двигателем Стерлинга (позиция на чертеже также 10), тепловоспринимающие элементы абсорбционной холодильной машины 12 подключены к горячей полости двигателя Стерлинга. Многоступенчатый компрессор может содержать только две ступени, соответственно первая ступень - компрессор 1 низкого давления и вторая ступень - компрессор 2 высокого давления, при этом регенератор 7 по нагреваемой среде подключен к выходу из последнего. Комбинированная газотурбинная установка может быть выполнена, по крайней мере, с одним эжектором 15 промежуточного охлаждения, установленным параллельно промежуточному воздухоохладителю 3, или содержать несколько эжекторов 15 промежуточного охлаждения, установленных параллельно соответствующим промежуточным охладителям 3. Комбинированная газотурбинная установка снабжена дополнительным трубопроводом 16 с установленной на нем запорной арматурой 17, соединяющим выход из газовой турбины 5 с входом нагнетательного вентилятора 14.


КГТУ работает следующим образом.

Рисунок 7 – Схема работы КГТУ.

Цикловой воздух освобождается от механических примесей и сжимается в компрессоре 1 низкого давления, после чего направляется в промежуточный воздухоохладитель 3 с циркулирующим хладагентом от абсорбционной холодильной машины 12. Охлажденный воздух поступает в компрессор 2 высокого давления. Благодаря повышению удельной массы воздуха при его охлаждении увеличивается массовая производительность компрессора 2 высокого давления 3. Сжатый воздух после компрессора 2 высокого давления 3 поступает в регенератор 7, где подогревается и затем поступает в камеру сгорания 4, а продукты сгорания производят работу в газовой турбине 5, являющейся приводом газоперекачивающего агрегата и/или электрогенератора 6. Отработанные после газовой турбины 5 газы частично направляются в регенератор 7, где подогревают цикловой воздух после компрессора 2 высокого давления 3, смешиваются с остальным отработанным газом и направляются с помощью нагнетательного вентилятора 14 с давлением 2-4 атм в котел-утилизатор 9 с пароперегревателем и промежуточной системой дожигания топлива, где нагревают питательную воду для получения пара с оптимальной температурой.

Перегретый пар направляют в паровую турбину или Стирлинг-генератор 10 для выработки дополнительной электроэнергии в электрогенераторе 11, после чего отработанный пар с температурой не ниже 150°С утилизируется сначала тепловоспринимающими элементами абсорбционной холодильной машины 12, а потом поступает в утилизатор 13 остаточного тепла для предварительного подогрева питательной воды котла-утилизатора 9.

В холодное время года или в аварийных ситуациях, связанных с возможной остановкой абсорбционной холодильной машины 12, КГТУ может работать с использованием для охлаждения воздуха после компрессора 1 низкого давления эжектора 15 промежуточного охлаждения.

В случае отказа или неэффективного использования регенератора 7 отработанные после газовой турбины 5 газы могут направляться непосредственно в паровой контур 8 по дополнительному трубопроводу 16 с установленной на нем запорной арматурой 17.

Конструкция КГПТУ и гибкая технологическая схема ее эксплуатации позволяют поддерживать оптимальные условия газоперекачки с утилизацией тепла выхлопных газов как для повышения мощности и КПД, так и для выработки электроэнергии для собственных нужд и прилегающих территорий.

Изобретение позволяет повысить мощность ГТУ, коэффициент полезного использования сжигаемого газа, снизить эмиссию токсичных продуктов сгорания, вырабатывать значительную дополнительную электроэнергию для собственных нужд компрессорных станций и прилегающих территорий. Снижение эмиссии оксидов азота и углерода осуществлено за счет промежуточной системы дожигания топлива в котле-утилизаторе с рециркуляцией горячих выхлопных газов после регенератора.

ФОРМУЛА ИЗОБРЕТЕНИЯ

1. Комбинированная газотурбинная установка, содержащая ступени многоступенчатого компрессора с расположенными между ними промежуточными воздухоохладителями, камеру сгорания, газовую турбину, регенератор, подключенный по охлаждаемой среде к выходу из газовой турбины, а по нагреваемой среде соответственно к выходу из последней ступени многоступенчатого компрессора, и входу в камеру сгорания, паровой контур с котлом-утилизатором и паровой турбиной, соединенной со своим электрогенератором, отличающаяся тем, что она снабжена абсорбционной холодильной машиной и утилизатором остаточного тепла, соединенным входом с выходом из абсорбционной холодильной машины, а выходом с котлом-утилизатором, паровой контур снабжен нагнетательным вентилятором, подключенным по охлаждаемой среде к выходу регенератора, при этом циркуляционный хладагент абсорбционной холодильной машины подключен к промежуточным воздухоохладителям, а ее тепловоспринимающие элементы - к выходу из паровой турбины, при этом газовая турбина соединена с электрогенератором и/или с приводом газоперекачивающего агрегата.

2. Комбинированная газотурбинная установка по п.1, отличающаяся тем, что многоступенчатый компрессор содержит две ступени - компрессор низкого давления и компрессор высокого давления, а регенератор по нагреваемой среде подключен к выходу из последнего.

3. Комбинированная газотурбинная установка по п.1 или 2, отличающаяся тем, что котел-утилизатор выполнен с пароперегревателем.

4. Комбинированная газотурбинная установка по п.3, отличающаяся тем, что она снабжена, по крайней мере, одним эжектором промежуточного охлаждения, установленным параллельно промежуточному воздухоохладителю.

5. Комбинированная газотурбинная установка по п.4, отличающаяся тем, что она снабжена дополнительным трубопроводом с установленной на нем запорной арматурой, соединяющим выход из газовой турбины с входом нагнетательного вентилятора.

6. Комбинированная газотурбинная установка, содержащая ступени многоступенчатого компрессора с расположенными между ними промежуточными воздухоохладителями, камеру сгорания, газовую турбину, регенератор, подключенный по охлаждаемой среде к выходу из газовой турбины, а по нагреваемой среде - соответственно к выходу из последней ступени многоступенчатого компрессора и входу в камеру сгорания, паровой контур - с котлом-утилизатором, отличающаяся тем, что установка снабжена абсорбционной холодильной машиной и утилизатором остаточного тепла, соединенным входом с выходом из абсорбционной холодильной машины, а выходом - с котлом-утилизатором, паровой контур снабжен нагнетательным вентилятором, подключенным по охлаждаемой среде к выходу регенератора, и двигателем Стирлинга, приводящим электрогенератор, при этом циркуляционный хладагент абсорбционной холодильной машины подключен к промежуточным воздухоохладителям, а ее тепловоспринимающие элементы - к горячей полости двигателя Стирлинга.

7. Комбинированная газотурбинная установка по п.6, отличающаяся тем, что циркуляционный хладагент абсорбционной холодильной машины подключен к холодной полости двигателя Стирлинга.

8. Комбинированная газотурбинная установка по п.7, отличающаяся тем, что многоступенчатый компрессор содержит две ступени - компрессор низкого давления и компрессор высокого давления, а регенератор по нагреваемой среде подключен к выходу из последнего.

9. Комбинированная газотурбинная установка по п.7 или 8, отличающаяся тем, что котел утилизатор выполнен с пароперегревателем.

10. Комбинированная газотурбинная установка по п.7 или 8, отличающаяся тем, что она снабжена, по крайней мере, одним эжектором промежуточного охлаждения, установленным параллельно промежуточному воздухоохладителю.

11. Комбинированная газотурбинная установка по п.7 или 8, отличающаяся тем, что она снабжена дополнительным трубопроводом с установленной на нем запорной арматурой, соединяющим выход из газовой турбины с входом нагнетательного вентилятора.

 

 

РЕГЕНЕРАТИВНЫЙ ВОЗДУХОПОДОГРЕВАТЕЛЬ (патент № 2316698)

Классы МПК: F23L15/02 размещение регенераторов 

Автор(ы): Гречишников Владимир Дмитриевич (RU)

Патентообладатель(и): Гречишников Владимир Дмитриевич (RU)

Адрес для переписки: 125009, Москва, Средний Кисловский пер., 7/10, кв.26, А.С. Попову

Приоритеты: подача заявки

26.09.2006

начало действия патента

26.09.2006

публикация патента

10.02.2008

 

РЕФЕРАТ

 

Изобретение относится к области теплоэнергетики и может быть использовано для повышения эффективности работы вращающихся регенеративных теплообменников. Регенеративный воздухоподогреватель содержит корпус, снабженный патрубками подвода и отвода греющего и нагреваемого потоков, в котором с возможностью вращения относительно продольной оси установлен полый ротор с теплообменной насадкой в виде набора - пакета чередующихся гладких плоских и гофрированных пластин, установленных радиально относительно продольной оси ротора. Во внутренней полости ротора размещена прикрепленная к корпусу неподвижная перегородка, разделяющая внутреннюю полость на каналы для греющего и нагреваемого потоков, которые сообщены, каждый из которых с противоположных сторон перекрыт на конце торцевой полукруглой перегородкой, при этом патрубки подвода греющего и нагреваемого потоков расположены в корпусе с диаметрально противоположных сторон боковой поверхности ротора, а патрубки отвода греющего и нагреваемого потоков расположены в корпусе со стороны открытых торцов соответствующих каналов. При таком выполнении повышается эффективность и упрощается конструкция воздухоподогревателя. 1 з.п. ф-лы, 2 ил.

 

РИСУНКИ

Рисунок 8 – Общий вид регенеративного воздухоподогревателя.

Рисунок 9 – Сечение I-I на рис.9.

 

 

ОПИСАНИЕ ИЗОБРЕТЕНИЯ К ПАТЕНТУ

 

Изобретение относится к области теплоэнергетики и может быть использовано для повышения эффективности работы вращающихся регенеративных теплообменников.

Из уровня техники известен регенеративный воздухоподогреватель, содержащий корпус, снабженный патрубками подвода и отвода греющего и нагреваемого потоков, в котором с возможностью вращения относительно продольной оси установлен полый ротор с теплообменной насадкой, во внутренней полости которого размещена прикрепленная к корпусу неподвижная перегородка, разделяющая внутреннюю полость на каналы для греющего и нагреваемого потоков, которые сообщены соответственно с патрубками подвода и отвода греющего и нагреваемого потоков (SU 663971, F 23 L 15/02, 1979). К недостатку данной конструкции можно отнести повышенное сопротивление, обусловленное двойным поворотом потоков, что снижает эффективность работы воздухоподогревателя. Кроме того, выполнение ротора с теплообменной насадкой в виде керамических блоков усложняет конструкцию.

Изобретение направлено на повышение эффективности и упрощение конструкции вращающегося регенеративного воздухоподогревателя.

Решение поставленной задачи обеспечивается тем, что в регенеративном воздухоподогревателе, содержащем корпус, снабженный патрубками подвода и отвода греющего и нагреваемого потоков, в котором с возможностью вращения относительно продольной оси установлен полый ротор с теплообменной насадкой, во внутренней полости которого размещена прикрепленная к корпусу неподвижная перегородка, разделяющая внутреннюю полость на каналы для греющего и нагреваемого потоков, которые сообщены соответственно с патрубками подвода и отвода греющего и нагреваемого потоков, согласно изобретению каждый из каналов с противоположных сторон перекрыт на конце торцевой полукруглой перегородкой, полый ротор выполнен с теплообменной насадкой в виде набора - пакета чередующихся гладких плоских и гофрированных пластин, установленных радиально относительно продольной оси ротора, при этом патрубки подвода греющего и нагреваемого потоков расположены в корпусе с диаметрально противоположных сторон боковой поверхности ротора, а патрубки отвода греющего и нагреваемого потоков расположены в корпусе со стороны открытых торцов соответствующих каналов или, наоборот, патрубки подвода греющего и нагреваемого потоков расположены в корпусе со стороны открытых торцов соответствующих каналов, а патрубки отвода греющего и нагреваемого потоков расположены в корпусе с диаметрально противоположных сторон боковой поверхности ротора.

Кроме того, чередующиеся гладкие и гофрированные пластины ротора образуют клиновидные радиальные каналы, проходное сечение которых уменьшается от периферии к оси ротора.

Осевое подключение патрубков подвода (или отвода) потоков к торцам каналов, образованных во внутренней полости полого ротора, при наличии на противоположных торцах глухих полукруглых перегородок исключает двойной поворот потоков, что в сочетании с выполнением теплообменной насадки в виде набора - пакета радиальных чередующихся гладких плоских и гофрированных пластин, образующих клиновидные радиальные каналы с уменьшающимся от периферии к оси ротора проходным сечением, повышает эффективность работы воздухоподогревателя и упрощает его конструкцию.

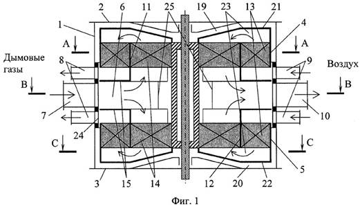
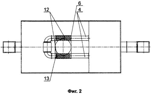
Регенеративный воздухоподогреватель содержит корпус 1, полый ротор 2, выполненный с теплообменной насадкой в виде набора - пакета чередующихся гладких плоских пластин 3 и гофрированных пластин 4, установленных радиально относительно продольной оси ротора 2 с образованием клиновидных радиальных каналов 5, проходное сечение которых уменьшается от периферии к оси ротора 2, во внутренней полости которого размещена прикрепленная к корпусу 1 неподвижная перегородка 6, разделяющая внутреннюю полость на осевые каналы 7 и 8 для греющего и нагреваемого потоков, каждый из которых с противоположных сторон перекрыт на конце торцевой полукруглой перегородкой 9 и 10. Корпус 1 снабжен патрубками 11 и 12 подвода греющего и нагреваемого потоков, расположенными с диаметрально противоположных сторон боковой поверхности ротора 2, между которыми установлены уплотняющие элементы 13, и патрубками 14 и 15 отвода греющего и нагреваемого потоков, которые расположены в корпусе 1 со стороны открытых торцов соответствующих каналов 7 и 8. Патрубки подвода греющего и нагреваемого потоков могут быть расположены в корпусе 1 со стороны открытых торцов каналов 7 и 8, а патрубки отвода греющего и нагреваемого потоков соответственно расположены в корпусе 1 с диаметрально противоположных сторон боковой поверхности ротора 2 (на чертеже не показано). Гофрированные пластины 4 для формирования радиальных каналов 5 могут быть выполнены с гофрами сложного переменного по длине радиуса профиля, например, треугольного сечения на периферийной (внешней) стороне пластины 4, плавно переходящего в четырехугольное сечение на внутренней стороне.

Регенеративный воздухоподогреватель работает следующим образом.

Рисунок 10 – Схема работы регенеративного воздухоподогревателя.

Греющий поток поступает в корпус 1 через патрубок 11 подвода, проходит по радиальным каналам 5 вращающегося ротора 2, нагревая теплообменную насадку из радиальных пластин 3 и 4, проходит по осевому каналу 7 и удаляется через патрубок 14 отвода. При вращении ротора 2 нагретая часть теплообменной насадки попадает в зону нагреваемого воздушного потока, который подают в корпус 1 через патрубок 12 подвода. Проходя по радиальным каналам 5 нагретой части теплообменной насадки, воздух нагревается аккумулированным теплом и по осевому каналу 8 через патрубок 15 отводится из воздухоподогревателя.

ФОРМУЛА ИЗОБРЕТЕНИЯ

1. Регенеративный воздухоподогреватель, содержащий корпус, снабженный патрубками подвода и отвода греющего и нагреваемого потоков, в котором с возможностью вращения относительно продольной оси установлен полый ротор, во внутренней полости которого размещена прикрепленная к корпусу неподвижная перегородка, разделяющая внутреннюю полость на каналы для греющего и нагреваемого потоков, которые сообщены соответственно с патрубками подвода и отвода греющего и нагреваемого потоков, отличающийся тем, что каждый из каналов с противоположных сторон перекрыт торцевой полукруглой перегородкой, полый ротор выполнен в виде набора чередующихся гладких - плоских и гофрированных пластин, установленных радиально относительно продольной оси ротора, при этом патрубки подвода греющего и нагреваемого потоков расположены в корпусе с диаметрально противоположных сторон боковой поверхности ротора, а патрубки отвода греющего и нагреваемого потоков расположены в корпусе со стороны открытых торцов соответствующих каналов, или наоборот, патрубки подвода греющего и нагреваемого потоков расположены в корпусе со стороны открытых торцов соответствующих каналов, а патрубки отвода греющего и нагреваемого потоков расположены в корпусе с диаметрально противоположных сторон боковой поверхности ротора.

2. Регенеративный воздухоподогреватель по п.1, отличающийся тем, что чередующиеся гладкие и гофрированные пластины ротора образуют клиновидные радиальные каналы, проходное сечение которых уменьшается от периферии к оси ротора.

ВРАЩАЮЩИЙСЯ РЕГЕНЕРАТИВНЫЙ ПОДОГРЕВАТЕЛЬ ВОЗДУХА (патент № 2241907)

Формула   Комментарии Классы МПК: F23L15/04 .размещение рекуператоров 

Автор(ы): Кудинов А.А. (RU),

Абрамова А.Ю. (RU)

Патентообладатель(и): Государственное образовательное учреждение высшего профессионального образования Самарский государственный технический университет (RU)

Адрес для переписки: 443100, г.Самара, ул. Молодогвардейская, 244, СамГТУ, главный корпус, патентный отдел

Приоритеты: подача заявки

12.03.2003

начало действия патента

12.03.2003

публикация патента

10.12.2004

РЕФЕРАТ

Изобретение относится к энергетике и может быть использовано в котельных установках для подогрева дутьевого воздуха. Технический результат - повышение эффективности работы и экономичности вращающегося регенеративного подогревателя воздуха. Результат достигается во вращающемся регенеративном подогревателе воздуха, содержащем вал, закрепленный на валу, имеющий форму усеченного прямого конуса ротор, разделенный глухими радиальными перегородками на несколько рабочих секторов, внутри которых уложена теплообменная поверхность — набивка, неподвижный кожух, основание и вершина которого закрыты соответственно крышками, на которых установлены присоединительные патрубки соответственно для подвода и отвода теплоносителей - продуктов сгорания и воздуха и уплотнения. Ротор и неподвижный кожух выполнены в форме усеченного прямого конуса, присоединительные патрубки для подвода холодного воздуха и отвода охлажденных продуктов сгорания расположены на крышке кожуха, закрывающей вершину усеченного прямого конуса, а присоединительные патрубки для подвода горячих продуктов сгорания и отвода подогретого воздуха установлены на крышке кожуха, закрывающей основание усеченного прямого конуса. 1ил.

ОПИСАНИЕ ИЗОБРЕТЕНИЯ К ПАТЕНТУ

Изобретение относится к энергетике и может быть использовано в котельных установках для подогрева дутьевого воздуха.

Известен вращающийся регенеративный подогреватель воздуха (см. Боткачик И.А. Регенеративные воздухоподогреватели парогенераторов. М.: Машиностроение, 1978. с. 98), включающий вал, закрепленный на валу и выполненный в форме цилиндра ротор, разделенный глухими радиальными перегородками на несколько рабочих секторов, внутри которых уложена теплообменная поверхность - набивка, неподвижный выполненный в форме цилиндра кожух, основания которого закрыты крышками, на которых установлены присоединительные патрубки для подвода и отвода теплоносителей - продуктов сгорания и воздуха и уплотнения, принятый за прототип.

К причинам, препятствующим достижению указанного ниже технического результата при использовании известного вращающегося регенеративного подогревателя воздуха, относится то, что известный подогреватель воздуха обладает пониженными эффективностью в работе и экономичностью из-за больших габаритов и массы ротора и кожуха, имеющих цилиндрическую форму. Расположенная в цилиндрическом роторе теплообменная поверхность - набивка имеет постоянные проходные сечения, что обусловливает низкие скорости движения потоков теплоносителей и пониженную интенсивность теплообмена в холодной части набивки ротора вследствие уменьшения объемного расхода продуктов сгорания на выходе из воздухоподогревателя в процессе их охлаждения и малого объема холодного воздуха на входе в воздухоподогреватель из-за низких температур.

 

Кроме того, малые скорости движения потоков теплоносителей в холодной части набивки ротора наряду со снижением теплопередачи дополнительно приводят и к более интенсивному отложению загрязнений, так как обдуваемость теплообменной поверхности в этой области воздухоподогревателя снижена.

Технический результат - повышение эффективности в работе и экономичности вращающегося регенеративного подогревателя воздуха путем устройства неподвижного корпуса и набивки ротора в форме усеченного прямого конуса и расположения присоединительных патрубков для подвода холодного воздуха и отвода охлажденных продуктов сгорания на крышке кожуха, закрывающей вершину усеченного прямого конуса, а присоединительных патрубков для подвода горячих продуктов сгорания и отвода подогретого воздуха на основании усеченного прямого конуса.

Указанный технический результат при осуществлении изобретения достигается тем, что во вращающемся регенеративном подогревателе воздуха, содержащем вал, закрепленный на валу ротор, разделенный глухими радиальными перегородками на несколько рабочих секторов, внутри которых уложена теплообменная поверхность - набивка, неподвижный кожух с крышками, на которых установлены присоединительные патрубки для подвода и отвода теплоносителей - продуктов сгорания и воздуха и уплотнения. Особенность заключается в том, что закрепленный на валу ротор вращающегося регенеративного подогревателя воздуха выполнен в форме усеченного прямого конуса. Кроме того, особенность заключается в том, что неподвижный кожух вращающегося регенеративного подогревателя воздуха выполнен в форме усеченного прямого конуса. Кроме того, особенность вращающегося регенеративного подогревателя воздуха заключается в том, что присоединительные патрубки для подвода холодного воздуха и отвода охлажденных продуктов сгорания установлены на крышке кожуха, закрывающей вершину усеченного прямого конуса. Кроме того, особенность вращающегося регенеративного подогревателя воздуха заключается в том, что присоединительные патрубки для подвода горячих продуктов сгорания и отвода подогретого воздуха установлены на крышке кожуха, закрывающей основание усеченного прямого конуса.

На чертеже представлена схема вращающегося регенеративного подогревателя воздуха.

Рисунок 11 – Вращающийся регенеративный воздухоподогреватель.

Вращающийся регенеративный подогреватель воздуха содержит вал 1, закрепленный на валу, имеющий форму усеченного прямого конуса ротор 2, разделенный глухими радиальными перегородками (на чертеже не показаны) на несколько рабочих секторов, внутри которых уложена теплообменная поверхность - набивка, неподвижный выполненный в форме усеченного прямого конуса кожух 3, основание и вершина которого закрыты соответственно крышками 4 и 5, на которых установлены присоединительные патрубки 6 и 7 соответственно для подвода и отвода теплоносителей - продуктов сгорания и воздуха и уплотнения 8.

Работа вращающегося регенеративного подогревателя воздуха осуществляется следующим образом. Поток горячих продуктов сгорания через присоединительный патрубок 6, расположенный на крышке 4, поступает в корпус 3 подогревателя воздуха, распределяется по соответствующим рабочим секторам вращающегося конического ротора 2 и движется от основания конического ротора к его вершине. При движении продукты сгорания отдают теплоту омываемой ими части теплообменной поверхности, охлаждаются и через присоединительный патрубок 7, расположенный на крышке 5, отводятся из подогревателя воздуха.

Поток холодного воздуха через присоединительный патрубок 6, расположенный на крышке 5, подается в корпус 3 подогревателя воздуха, распределяется по соответствующим рабочим секторам вращающегося конического ротора 2 и движется от вершины конического ротора к его основанию. При движении воздух охлаждает омываемую им нагретую газами часть теплообменной поверхности, подогревается и через присоединительный патрубок 7, расположенный на крышке 4, отводится из подогревателя воздуха.

В процессе равномерного вращательного движения конического ротора теплообменная поверхность, находящаяся в соответствующих секторах, попеременно омывается движущимися в противоположном направлении теплоносителями, при этом осуществляется передача теплоты от продуктов сгорания посредством теплообменной поверхности воздуху.

Выполнение кожуха и набивки ротора в форме усеченного прямого конуса позволяет снизить габариты и массу воздухоподогревателя, интенсифицировать теплообмен за счет повышения скоростей движения теплоносителей, создать условия для равномерной обдуваемости и снизить интенсивность загрязнений теплообменной поверхности в холодной части набивки ротора, что повышает эффективность в работе и экономичность вращающегося регенеративного подогревателя воздуха.

ФОРМУЛА ИЗОБРЕТЕНИЯ

Вращающийся регенеративный подогреватель воздуха, содержащий вал, закрепленный на валу ротор, разделенный глухими радиальными перегородками на несколько рабочих секторов, внутри которых уложена теплообменная поверхность - набивка, неподвижный кожух с крышками, на которых установлены присоединительные патрубки для подвода и отвода теплоносителей - продуктов сгорания и воздуха, и уплотнения, отличающийся тем, что закрепленный на валу ротор и неподвижный кожух вращающегося регенеративного подогревателя воздуха выполнены в форме усеченного прямого конуса, присоединительные патрубки для подвода холодного воздуха и отвода охлажденных продуктов сгорания установлены на крышке кожуха, закрывающей вершину усеченного прямого конуса, присоединительные патрубки для подвода горячих продуктов сгорания и отвода подогретого воздуха установлены на крышке кожуха, закрывающей основание усеченного прямого конуса.

 

 

СИСТЕМА ПОДОГРЕВА ВОЗДУХА В АГРЕГАТАХ С ГАЗОТУРБИННЫМ ДВИГАТЕЛЕМ (патент № 2210679)

Классы МПК: F02C7/00 Конструктивные элементы, узлы, детали или вспомогательные приспособления, не отнесенные к группам 1/00

Автор(ы): Карандашов Б.М.,

Калегин А.А.

Патентообладатель(и): Открытое акционерное общество Научно-производственное объединение "Искра"

Адрес для переписки: 614038, г.Пермь-38, ул. Академика Веденеева, 28, АО НПО "Искра"

Приоритеты: подача заявки

24.03.1999

начало действия патента

24.03.1999

публикация патента

20.08.2003

РЕФЕРАТ

Система подогрева воздуха в агрегатах с газотурбинным двигателем может быть использована при создании газоперекачивающих агрегатов и газотурбинных электростанций, имеющих противообледенительную систему в воздухоочистительном устройстве. Система подогрева воздуха включает выхлопную трубу от газотурбинного двигателя и газовоздушный теплообменник с коллектором, размещенным в выхлопной трубе этого двигателя. Коллектор выполнен в виде расширяющегося участка выхлопной трубы. Воздуховоды теплообменника пропущены в зоне расширяющегося участка выхлопной трубы. Изобретение позволяет существенно уменьшить гидравлическое сопротивление трака выхлопа газотурбинного двигателя и, соответственно, увеличить КПД газотурбинного двигателя. 2 ил.

 

ОПИСАНИЕ ИЗОБРЕТЕНИЯ К ПАТЕНТУ

Изобретение относится к машиностроению и может быть использовано при создании газоперекачивающих агрегатов (ГПА) и газотурбинных электростанций (ГТЭС), имеющих противообледенительную систему в воздухоочистительном устройстве.

Условия размещения и эксплуатации ГПА (ГТЭС), особенно в труднодоступных районах страны, предъявляют к ним ряд жестких требований: блочно-комплектное исполнение, высокий КПД, минимальные габариты, транспортабельность блоков, возможность утилизации тепла и др. Предлагаемое изобретение направлено на усовершенствование одной из систем ГПА (ГТЭС) - системы подогрева воздуха, поступающего в газотурбинный двигатель (ГТД).

Из книги А. И. Апанасенко, Н.К. Кривщич, Н.Д. Федоренко. Монтаж, испытания и эксплуатация газоперекачивающих агрегатов в блочно-контейнерном исполнении. Л.: Недра, 1991, стр.97 известна система подогрева воздуха.

Система включает вентиляционную магистраль, подведенную к отсеку ГТД, воздуховоды, проложенные от отсека ГТД к входу системы воздухоочистки, выпускной патрубок в отсеке, заслонки, установленные на входных отверстиях выпускного патрубка и воздуховодов.

Известна система подогрева воздуха в газотурбинном двигателе, основанная на том, что в выхлопной трубе его размещены коллекторы газовоздушного теплообменника, который установлен в тракте воздуха, что позволяет осуществить подогрев воздуха за счет теплоты выхлопных газов (см. Патент РФ 2069779, F 02 С 7/08, 1996) - прототип.

Недостатком прототипа является то, что коллекторы, выполненные в оребренном кожухе, находятся в тракте выхлопа газотурбинной установки, увеличивая тем самым его гидравлическое сопротивление, снижая тем самым общий КПД газотурбинной установки.

Технической задачей настоящего изобретения является устранение указанного недостатка.

Технический результат достигается тем, что в системе подогрева воздуха, включающей выхлопную трубу от газотурбинного двигателя и газовоздушный теплообменник с коллектором, размещенным в выхлопной трубе этого двигателя, коллектор выполнен в виде расширяющегося участка выхлопной трубы, а воздуховоды теплообменника пропущены в зонах расширения выхлопной трубы.

 

Рисунок 12 - Схема воздушной магистрали с заявляемой системой подогрева воздуха в агрегатах с газотурбинным двигателем.

На схеме показаны:

- вентиляционная магистраль 1,

- отсек ГТД 2,

- выпускной патрубок в отсеке 3,

- воздуховод 4, проложенный от отсека ГТД к входу в систему воздухоочистки,

- выхлопная труба ГТД 5,

- коллектор теплообменника 6,

- патрубок 7, подводящий подогретый воздух к ГТД от системы воздухоочистки,

- заслонки 8 и 9, регулирующие подвод и отвод воздуха к системе воздухоочистки,

- патрубок 10, отводящий выхлопной газ от ГТД к выхлопной трубе,

- система воздухоочистки 11,

- газовоздушный теплообменник 12,

- зона расширяющегося участка выхлопной трубы 13.

Система подогрева воздуха работает следующим образом.

Через вентиляционную магистраль 1 холодный (атмосферный) воздух засасывается в отсек ГТД 2 и охлаждает его. Подогретый воздух из отсека ГТД поступает в воздуховоды (при открытой заслонке 8) и по ним поступает в коллектор 6 теплообменника А, где отбирает теплоту у выхлопных газов ГТД. Проходя участок газоводов, размещенный в теплообменнике в зоне расширяющегося участка выхлопной трубы 13 воздух нагревается до необходимой температуры. Далее горячий воздух направляется по воздуховодам к системе воздухоочистки.

При необходимости отключения подогрева заслонка 8 закрывается, а заслонка 9 открывается, при задействовании подогрева воздуха заслонки открываются и закрываются в обратном порядке.

Использование предложенного технического решения позволяет существенно уменьшить гидравлическое сопротивление тракта выхлопа ГТД, тем самым оптимизировать режим работы ГТД и, соответственно, увеличить КПД ГТД и всего ГПА (ГТЭС) в целом.

ФОРМУЛА ИЗОБРЕТЕНИЯ

Система подогрева воздуха, включающая выхлопную трубу от газотурбинного двигателя и газовоздушный теплообменник с коллектором, размещенным в выхлопной трубе этого двигателя, отличающаяся тем, что коллектор выполнен в виде расширяющегося участка выхлопной трубы, а воздуховоды теплообменника пропущены в зоне расширяющегося участка выхлопной трубы.







Date: 2015-09-20; view: 904; Нарушение авторских прав



mydocx.ru - 2015-2026 year. (0.376 sec.) Все материалы представленные на сайте исключительно с целью ознакомления читателями и не преследуют коммерческих целей или нарушение авторских прав - Пожаловаться на публикацию