Главная Случайная страница


Полезное:

Как сделать разговор полезным и приятным Как сделать объемную звезду своими руками Как сделать то, что делать не хочется? Как сделать погремушку Как сделать так чтобы женщины сами знакомились с вами Как сделать идею коммерческой Как сделать хорошую растяжку ног? Как сделать наш разум здоровым? Как сделать, чтобы люди обманывали меньше Вопрос 4. Как сделать так, чтобы вас уважали и ценили? Как сделать лучше себе и другим людям Как сделать свидание интересным?


Категории:

АрхитектураАстрономияБиологияГеографияГеологияИнформатикаИскусствоИсторияКулинарияКультураМаркетингМатематикаМедицинаМенеджментОхрана трудаПравоПроизводствоПсихологияРелигияСоциологияСпортТехникаФизикаФилософияХимияЭкологияЭкономикаЭлектроника






Вибір і конструювання системи опалення





Необхідно виконати проект опалення житлового будинку заввишки до 6 поверхів включно (кількість поверхів зазначено в завданні). Рекомендується проектувати індустріальну систему опалення: вертикальну однотрубну з одностороннім підключенням опалювальних приладів і уніфікованими поверхостояками.

Застосування індустріальних систем опалення значно спрощує виконання заготівельних і монтажних робіт і забезпечує хорошу їх гідравлічну стійкість. Вони естетичні і прості в експлуатації.

Рекомендується проектувати системи опалення із зустрічним напрямком руху теплоносія в розподільній (гарячої) і складальної (зворотної) магістралях (тупикову систему). У житлових будинках з технічними поверхами (горищами) застосовують вертикальні однотрубні системи опалення з прокладанням магістралі: розподільчої верхньої (рис.2.1, а) і нижньої збірної (рис.2.1, б).

У будинках без технічних поверхів, а також з непрохідними технічними поверхами застосовують вертикальні однотрубні системи опалення з нижньої прокладкою розподільної і збірної магістралей.

Після вибору системи опалення приступають до її проектування. Однотрубні вертикальні системи опалення складаються з теплового вводу, індивідуального теплового пункту (ІТП), розподільної і збірної магістралей, головного стояка (Г.Ст.) (при нижній прокладці розподільної і збірної магістралей Г.Ст. відсутній), стояків, опалювальних приладів, запірної арматури (засувок, пробкових кранів, вентилів), регулюючої арматури (три-і двоходові кранів), повітрозбірників, дросельних шайб і ін.

Рис.2.1. Принципові схеми однотрубних систем опалення із зустрічним рухом теплоносія з розміщенням розподільних магістралей: а - верхнім; б - нижнім.

 

Теплове введення і ІТП розташовують у підвалі в легкодоступному приміщенні ближче до центру будівлі, а головний стояк - в нежитлових приміщеннях, бажано в центрі будівлі.

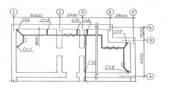
Систему опалення починають конструювати з розміщення стояків і опалювальних приладів на плані типового поверху, накреслені в масштабі 1: 100 (рис.2.2). Уніфіковані стояки з одностороннім підключенням опалювальних приладів розташовують на відстані 150 + -50 мм від крайки укосу віконного отвору. У кутових кімнатах прокладають, як правило, два стояка (при цьому в кутовій кімнаті може бути тільки одне вікно), що забезпечує більш рівномірний розподіл температури повітря в приміщенні; один зі стояків слід розташовувати ближче до зовнішнього кута. Опалювальні прилади встановлюють під вікнами: у цегляних будинках - в нішах глибиною 130 мм, в панельних - біля стіни без ніш. Довжина підводок - з 60 мм. При установці будівельних приладів у нішах підводки виготовляють прямі, а при установці у стіни без ніш - з відступами (з качками).

У сходовій клітці стояк і опалювальний прилад (або повітронагрівач) розміщують ліворуч від входу тільки на першому поверсі. Підключають опалювальний прилад до стояка по проточній нерегульованої схемою без замикаючих ділянок. У будівлях підвищеної поверховості на першому поверсі встановлюють повітронагрівач, підключений до теплового вводу до ІТП.

 

 

Рис. 2.2. Приклад схеми розміщення стояків і опалювальних приладів на плані типового поверху.

 

 

Після цього система опалення з верхньою прокладкою розподільних магістралей всі стоянки переносяться на план технічного поверху в масштабі 1:100. На відстані 1 м від стояків прокладають розподільну магістраль (рис.2.3).

 

Рис.2.3. Приклад схеми розміщення розподільчих магістралей і стояків на

технічному поверсі.

 

На плані підвалу в масштабі 1:100 розміщують теплової введення, ІТП і стояки. В системі опалення з верхньою прокладкою розподільних магістралей у підвалі своєму розпорядженні тільки збірні магістралі (див. рис.2.1. а), в системах опалення з нижньої прокладкою - розподільчі та збірні магістралі (див. рис. 2.1. б), як правило, паралельно зовнішнім стін.

Для спрощення виконання курсової роботи можна допустити, що ванні приміщення опалюються системою гарячого водопостачання.

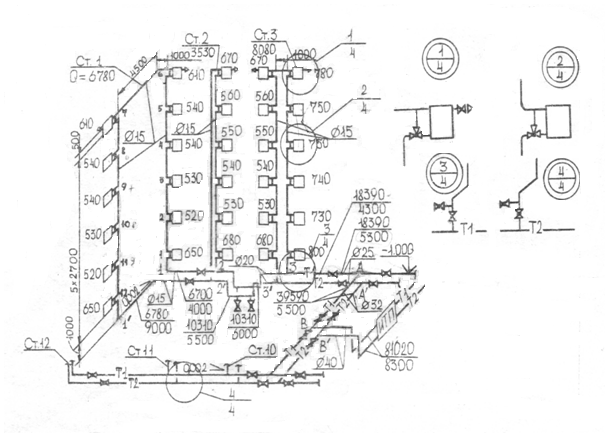
До креслення аксонометричній схеми системи опалення приступають після креслення планів поверху, технічного поверху та підвалу.

Аксонометричну схему системи опалення викреслюють у фронтовій ізометричної проекції з лівого системою координат в масштабі 1:100 (рис. 2.4). При великих розмірах системи опалення допускається викреслювати окремо розподільні, збірні магістралі та стоянки.

На аксонометричній схемі необхідно викреслювати всі повороти, відступи, запірну і регулюючу арматуру, збірники повітря, пристрої для спорожнення системи опалення, випуску повітря і ін. Запірну арматуру встановлюють на розгалуженнях магістралей й на підключенні стояків до магістралей (при кількості поверхів більше трьох), регулюючу арматуру - на підводках до опалювальних приладів; однотипні підключення стояків до магістралей і радіаторні вузли рекомендується детально не викреслювати, а викреслювати у вигляді відповідних вузлів (додаток 7).


У системах опалення з верхньою прокладкою розподільних магістралей повітря видаляють за допомогою повітрозбірника, встановлюваного в далекого стояка; трубопроводи укладають з підйомом у бік повітрозбірника. У системах опалення з нижньої прокладкою розподільних магістралей повітрозбірника служать опалювальні прилади верхнього поверху. Їх обладнають спеціальною арматурою для видалення повітря.

На аксонометричній схемі вказують номери стояків, величину і напрям ухилів, відмітки рівня осей трубопроводів, місця зміни діаметрів труб. Крім цього, після розрахунку системи опалення проставляють діаметри трубопроводів, кількість секцій у чавунному радіаторі або модель іншого опалювального приладу; уточнюють вид запірної арматури.

Елементи системи опалення та матеріали записують в специфікацію за такими групами: опалювальне обладнання з їх характеристикою; запірно-регулююча арматура; інші елементи системи (повітрозбірники та ін.); трубопроводи по кожному діаметру; інші матеріали, включаючи гідро-і теплоізоляційні.

Рис. 2.4. Аксонометрична розрахункова схема системи опалення житлового будинку.

 

Специфікація системи опалення

Марка, позиція   Позначення   Найменування   Кількість Маса одиниці,кг   Примітка

 







Date: 2015-09-18; view: 783; Нарушение авторских прав



mydocx.ru - 2015-2026 year. (0.742 sec.) Все материалы представленные на сайте исключительно с целью ознакомления читателями и не преследуют коммерческих целей или нарушение авторских прав - Пожаловаться на публикацию