Главная Случайная страница


Полезное:

Как сделать разговор полезным и приятным Как сделать объемную звезду своими руками Как сделать то, что делать не хочется? Как сделать погремушку Как сделать так чтобы женщины сами знакомились с вами Как сделать идею коммерческой Как сделать хорошую растяжку ног? Как сделать наш разум здоровым? Как сделать, чтобы люди обманывали меньше Вопрос 4. Как сделать так, чтобы вас уважали и ценили? Как сделать лучше себе и другим людям Как сделать свидание интересным?


Категории:

АрхитектураАстрономияБиологияГеографияГеологияИнформатикаИскусствоИсторияКулинарияКультураМаркетингМатематикаМедицинаМенеджментОхрана трудаПравоПроизводствоПсихологияРелигияСоциологияСпортТехникаФизикаФилософияХимияЭкологияЭкономикаЭлектроника






Примененные в настоящем стандарте термины





А.1 Термины, примененные в настоящем стандарте, и их определения приведены в таблице А.1.

Таблица А.1

Термин Определение Документ, на основе которого дано определение
Спецификация оборудования, изделий и материалов Текстовый проектный документ, определяющий состав оборудования, изделий и материалов, предназначенный для комплектования, подготовки и осуществления строительства ГОСТ 21.110
Эскизный чертеж общего вида нетипового изделия Документ, определяющий исходную конструкцию нетипового изделия, содержащий упрощенное изображение, основные параметры и технические требования к изделию в объеме исходных данных (задания), необходимых для разработки конструкторской документации ГОСТ 21.114
Групповой эскизный чертеж Документ, содержащий постоянные и переменные данные исполнений двух и более нетиповых изделий ГОСТ 21.114

 

ПРИЛОЖЕНИЕ Б (справочное)

Пример выполнения план-схемы размещения установок систем

Б.1 Пример выполнения план-схемы размещения установок систем приведен на рисунке Б.1.

План-схема

Рисунок Б.1


ПРИЛОЖЕНИЕ В (справочное)

Примеры выполнения планов и разрезов чертежей систем

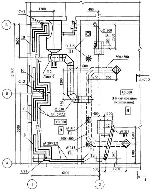
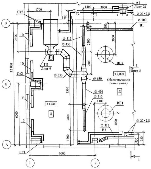
В.1 Примеры выполнения планов чертежей систем приведены на рисунках В.1 и В.2. На рисунках В.1 и В.2 показаны отдельные части планов.

 

План 3-3

Рисунок В.1


План 2-2

Рисунок В.2

 


В.2 Пример выполнения разреза чертежей систем приведен на рисунке В.3.

 







Date: 2015-07-23; view: 392; Нарушение авторских прав



mydocx.ru - 2015-2026 year. (0.902 sec.) Все материалы представленные на сайте исключительно с целью ознакомления читателями и не преследуют коммерческих целей или нарушение авторских прав - Пожаловаться на публикацию