Главная Случайная страница


Полезное:

Как сделать разговор полезным и приятным Как сделать объемную звезду своими руками Как сделать то, что делать не хочется? Как сделать погремушку Как сделать так чтобы женщины сами знакомились с вами Как сделать идею коммерческой Как сделать хорошую растяжку ног? Как сделать наш разум здоровым? Как сделать, чтобы люди обманывали меньше Вопрос 4. Как сделать так, чтобы вас уважали и ценили? Как сделать лучше себе и другим людям Как сделать свидание интересным?


Категории:

АрхитектураАстрономияБиологияГеографияГеологияИнформатикаИскусствоИсторияКулинарияКультураМаркетингМатематикаМедицинаМенеджментОхрана трудаПравоПроизводствоПсихологияРелигияСоциологияСпортТехникаФизикаФилософияХимияЭкологияЭкономикаЭлектроника






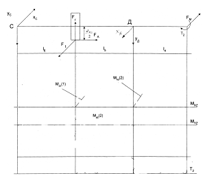
Ведомый вал. На рисунках 5.3 и 5.4 показаны схема ведомого вала и эпюры моментов в соответствии со схемой задания





На рисунках 5.3 и 5.4 показаны схема ведомого вала и эпюры моментов в соответствии со схемой задания.

 

Рис. 5.3. Схема нагружения ведомого вала редуктора

 

- сила давления муфты.

 

Определим опорные реакции в горизонтальной плоскости XZ:

В плоскости YZ:

Проверка:

С учетом этого построим эпюры изгибающих и крутящих моментов:


Рис.5.4. Схема нагружения и эпюры ведомого вала.

 

Опасными сечениями вала могут быть сечения (1) или (2), рассмотрим каждое сечение в отдельности.

Сечение (1):

изгибающий момент: .

эквивалентный момент: .

предел текучести материала вала: .

эквивалентное напряжение в опасном сечении: .

Сечение (2):

изгибающий момент .

эквивалентный момент: .

эквивалентное напряжение в опасном сечении: .

Сравнив , получим, что опасное сечение находится в точке (2), так как .








Date: 2015-07-02; view: 405; Нарушение авторских прав



mydocx.ru - 2015-2026 year. (2.615 sec.) Все материалы представленные на сайте исключительно с целью ознакомления читателями и не преследуют коммерческих целей или нарушение авторских прав - Пожаловаться на публикацию