Главная Случайная страница


Полезное:

Как сделать разговор полезным и приятным Как сделать объемную звезду своими руками Как сделать то, что делать не хочется? Как сделать погремушку Как сделать так чтобы женщины сами знакомились с вами Как сделать идею коммерческой Как сделать хорошую растяжку ног? Как сделать наш разум здоровым? Как сделать, чтобы люди обманывали меньше Вопрос 4. Как сделать так, чтобы вас уважали и ценили? Как сделать лучше себе и другим людям Как сделать свидание интересным?


Категории:

АрхитектураАстрономияБиологияГеографияГеологияИнформатикаИскусствоИсторияКулинарияКультураМаркетингМатематикаМедицинаМенеджментОхрана трудаПравоПроизводствоПсихологияРелигияСоциологияСпортТехникаФизикаФилософияХимияЭкологияЭкономикаЭлектроника






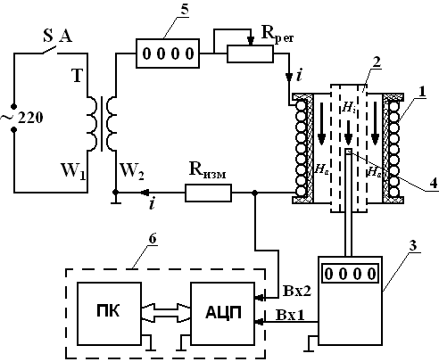
Описание лабораторного стенда и измерительного комплекса. На рис. 5 представлена электрическая схема лабораторной установки, а на рис





 

На рис. 5 представлена электрическая схема лабораторной установки, а на рис. 6 – общий вид ее.

 

 

Рис. 5 Электрическая схема лабораторной установки

 

В состав электрической схемы входят:

1 – катушка, по которой протекает переменный ток i за счет действия ЭДС вторичной обмотки W2 трансформатора Т, регулировка которого осуществляется изменением сопротивления R рег. Последовательно с катушкой включен цифровой амперметр 5 и измерительное сопротивление (R изм = 0,1 Ом) для снятия осциллограммы тока катушки, временная форма которого совпадает с кривой напряженности магнитного поля На (или магнитной индукции Ва = µ0На);

2 – цилиндрический экран, экранирующий внешнее поле На (Нi – напряженность магнитного поля внутри экранированной области);

3 – цифровой мультиметр, измеряющий магнитную индукцию во внутренней области экрана (при отсутствии экрана измеряет магнитную индукцию поля катушки На = Ва / µ0, где µ0 = 4 π ∙ 10-7 Гн/м – магнитная проницаемость воздуха);

4 – датчик Холла, выходное напряжение которого пропорционально магнитной индукции, пронизывающей полупроводниковую пластину датчика Холла;

5 – цифровой амперметр для измерения действующего значения тока катушки (I = Im / );

6 – измерительный комплекс (виртуальный осциллограф) для записи кривой тока i и кривой индукции магнитного поля, в состав которого входят аналого-цифровой преобразователь АЦП и компьютер ПК (перед использованием комплекса необходимо ознакомиться с инструкцией).

 

 

Рис. 6. Общий вид лабораторного стенда

 

 







Date: 2015-05-18; view: 831; Нарушение авторских прав



mydocx.ru - 2015-2026 year. (0.989 sec.) Все материалы представленные на сайте исключительно с целью ознакомления читателями и не преследуют коммерческих целей или нарушение авторских прав - Пожаловаться на публикацию