Главная Случайная страница


Полезное:

Как сделать разговор полезным и приятным Как сделать объемную звезду своими руками Как сделать то, что делать не хочется? Как сделать погремушку Как сделать так чтобы женщины сами знакомились с вами Как сделать идею коммерческой Как сделать хорошую растяжку ног? Как сделать наш разум здоровым? Как сделать, чтобы люди обманывали меньше Вопрос 4. Как сделать так, чтобы вас уважали и ценили? Как сделать лучше себе и другим людям Как сделать свидание интересным?


Категории:

АрхитектураАстрономияБиологияГеографияГеологияИнформатикаИскусствоИсторияКулинарияКультураМаркетингМатематикаМедицинаМенеджментОхрана трудаПравоПроизводствоПсихологияРелигияСоциологияСпортТехникаФизикаФилософияХимияЭкологияЭкономикаЭлектроника






Регулирование давления наддува перепуском отработавших газов (ОГ)





При данном способе регулирование давления наддува основывается на управлении потоком ОГ через турбину. При этом в качестве управляющей величины могут быть использованы давления р2, р3, а также отношения давлений р21, p3/p1, p2/p4 (см. рис. 4.2.3). Байпасный клапан устанавливается в выпускной трубопровод между выпускными каналами головки цилиндров двигателя и входом в турбину или же монтируется непосредственно в корпус турбокомпрессора. В зависимости от значения используемой управляющей величины клапан открывается и перепускает часть ОГ в обход турбины непосредственно в выпускную систему. При полной нагрузке двигателя в зависимости от конструктивных параметров клапана в обход турбины направляется 20...40 % общего потока газов. Остальные 60...80 % идут на привод ротора турбины и обеспечивают создание необходимого давления наддува.

Этот способ регулирования в зависимости от выбора для регулирующего клапана управляющей величины позволяет выполнить индивидуальную настройку характера изменения давления наддува. Двигатели с турбонаддувом, имеющие регулирование давления наддува перепуском ОГ, обычно имеют хорошую характеристику крутящего момента и удовлетворительную приёмистость.

Преимущество этого способа регулирования состоит в том, что, благодаря перепуску части ОГ в обход турбины, появляется возможность использовать турбину и компрессор существенно меньших размеров. Вследствие этого даже при относительно низкой частоте вращения KB достигается достаточно высокое давление наддува, что позволяет улучшить приёмистость двигателя.

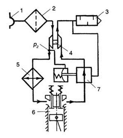
На рис. 4.2.5 показана схема регулирования давления наддува перепуском отработавших газов с использованием в качестве управляющей величины давления наддува.

 

Рис. 4.2.5. Схема регулирования давления наддува перепуском отработавших газов с использованием в качестве управляющей величины давления р2: (обозначения элементов см. на рис 4.2.4)

 

В приведенной схеме с одной стороны мембраны действует давление наддува р2, а с другой стороны - давление окружающей среды р0,. Таким образом, давлению наддува р2 противодействует только усилие калиброванной пружины. Способ является простым и надежным, так как для управления используется чистый сжатый воздух, а характер изменения давления наддува определяют только два параметра. Чтобы получить монотонно ниспадающую кривую давления наддува при увеличении мощности двигателя, в современных ТК управляющее давление отбирается в самом начале улитки (спирали) компрессора.

На рис. 4.2.6 показана схема регулирования давления наддува перепуском ОГ с использованием в качестве управляющей величины давления ОГ на входе в турбину.

В приведенной схеме с одной стороны мембраны действует давление р3 а с другой стороны - давление окружающей среды р0 и усилие пружины. Так как при высокой нагрузке и высокой частоте вращения KB давление перед турбиной возрастает сверхпропорционально, то в исполнительном механизме возможно применение жесткой пружины. Это обусловливает резкое увеличение давления наддува в диапазоне средней частоты вращения KB, которое затем при увеличивающемся открытии перепускного клапана понижается.

 

Рис. 4.2.6. Схема регулирования давления наддува перепуском отработавших газов с использованием в качестве управляющей величины давления p3: p3 - давление отработавших газов на входе в турбину (остальные обозначения см. рис. 4.2.4)

 

Следствием такого характера изменения давления наддува являются выпуклые характеристики мощности и крутящего момента в нижнем диапазоне частоты вращения КВ. Недостатками этого способа регулирования являются потери КПД турбины при максимальной мощности двигателя и то, что для управления давлением наддува используется горячие, неочищенные отработавшие газы. Последнее может вызывать функциональные неисправности перепускного клапана.

На рис. 4.2.7 показана схема регулирования давления наддува перепуском ОГ с использованием в качестве управляющей величины отношения давления наддувочного воздуха к давлению на входе в компрессор. В приведенной схеме с одной стороны мембраны действует давление наддува , а с другой стороны - давление на входе в компрессор и усилие пружины. Так как с увеличением нагрузки двигателя и частоты вращения KB давление , вследствие аэродинамических потерь во впускном трубопроводе понижается, то использование этой величины вместо давления окружающей среды позволяет создать более высокий перепад давлений по разные стороны мембраны исполнительного механизма.


Это дает возможность применить более жесткую пружину, что, в свою очередь, позволяет получить характеристику давления наддува аналогичную той, которая имеет место при регулировании по давлению . В качестве недостатка следовало бы отметить известную зависимость характеристики давления наддува от степени загрязненности воздушного фильтра.

 

Рис. 4.2.7 Схема регулирования давления наддува перепуском отработавших газов с использованием в качестве управляющей величины отношения давления / : - давление наддувочного воздуха непосредственно за компрессором; - давление воздуха на входе в компрессор; (остальные обозначения см. рис. 4.2.4)

 

На рис. 4.2.8 представлена схема регулирования давления наддува перепуском ОГ с использованием в качестве управляющей величины отношения давления отработавших газов на входе в турбину к давлению на входе в компрессор .

Рис. 4.2.8. Схема регулирования давления наддува перепуском отработавших газов с использованием в качестве управляющей величины отношения давления / : - давление ОГ непосредственно перед турбиной; - давление воздуха на входе в компрессор (остальные обозначения см. рис. 4.2.4)

 

В приведенной схеме с одной стороны мембраны действует давление , а с другой стороны - давление на входе в компрессор и усилие пружины.

Характеристика наддува в силу уже названных выше причин аналогична той, что имеет место при регулировании по давлению . Но при этом имеется возможность использовать еще более жесткую пружину. Помимо недостатков, отмеченных для способа с регулированием по давлению , здесь оказывает влияние и загрязненность воздушного фильтра.

На рис. 4.2.9 представлена схема регулирования давления наддува перепуском ОГ с использованием в качестве управляющей величины отношения давления наддувочного воздуха к давлению на выходе из турбины . В приведенной схеме давления и действуют совместно с одной стороны мембраны, с другой стороны мембраны им противодействует усилие пружины.

Вследствие перепада давлений / сжатый воздух через небольшое дросселирующее отверстие перетекает в выпускной трубопровод. Так как противодавление газов на выпуске с ростом потока газа увеличивается, то при высокой мощности двигателя регулировочный клапан открывается больше, чем на средних частотах вращения коленчатого вала. Это, в свою очередь, вызывает снижение давления наддува при повышенной частоте вращения КВ. В результате обеспечивается выпуклая характеристика мощности двигателя при работе на средних частотах вращения KB, и улучшается его приёмистость по аналогии с тем, что имеет место при регулировании по отношению давлений / .

 

Рис. 4.2.9. Схема регулирования давления наддува перепуском отработавших газов с использованием в качестве управляющей величины отношения давлений / : - давление наддувочного воздуха непосредственно после компрессора; - давление ОГ на выходе из турбины; 8-дросселирующее отверстие (остальные обозначения см. рис. 4.2.4)

 

Во всех описанных выше способах регулирования давления наддува со стороны выпуска ОГ в качестве основного, а иногда и единственного параметра управления перепускным клапаном использовалось соответственно давление наддува или другое давление в системе двигателя. Несмотря на различные вариационные возможности, этому способу управления давлением наддува оказались присущи недостатки, при которых достигаемый в итоге характер изменения давления наддува не отвечал желаемому.


Избежать названных недостатков можно путем применения свободно управляемого байпасного клапана. Свободное управление в этом случае означает, что кроме давления наддува (или других давлений в системе) на перепускной клапан оказывают управляющее воздействие и другие параметры. Такими параметрами являются нагрузка (положение дроссельной заслонки), частота вращения KB, температура наддувочного воздуха, сигналы датчика детонационного сгорания, температура двигателя (охлаждающей жидкости) и др. Свободно управляемые байпасные клапаны, получающие сигналы управления от системы контроля за работой двигателя, например Motronic, отвечают современному уровню развития серийных двигателей с наддувом. На рис 4.2.10 показана схема регулирования давления наддува в двигателе автомобиля SAAB 9000 Turbo с использованием свободно управляемого байпасного клапана.

 

 

Рис. 4.2.10. Схема регулирования давления наддува в двигателе автомобиля SAAB 9000 Turbo: 1 - впускной коллектор; 2 - блок цилиндров двигателя; 3- выпускной коллектор; 4 - перепускной (байпасный) клапан; 5-турбокомпрессор; 6-глушитель; 7 - воздушный фильтр; 8 - заборник воздуха; 9 - электромагнитный клапан; 10-холодильник наддувочного воздуха; 11 - дроссельная заслонка; 12 - датчик частоты вращения KB; 13 - датчик детонационного сгорания; 14 - датчик нагрузки двигателя; 15 - электронный блок управления

 

На всех режимах работы двигателя электронный блок управления обеспечивает давление наддува на максимальном уровне, при котором детонационное сгорание не возникает. При появлении детонации элетронный блок управления 15 по сигналу датчика 13 подает управляющий сигнал на электромагнитный клапан 9, задавая режим его работы. В результате на мембрану перепускного клапана 4 может воздействовать не полное давление наддува, а лишь некоторая его часть. Перепуск ОГ клапаном 4 производится до момента полного исчезновения детонационного сгорания.

Такая схема регулирования позволяет быстро увеличивать крутящий момент и мощность двигателя на непродолжительное время (у различных двигателей от 16 до 45 с), что необходимо, например, для резкого ускорения при совершении обгонов.

При резком нажатии на педаль акселератора и открытии дроссельной заслонки 11 по команде электронного блока управления перепускной клапан на это время закрывается, и весь поток ОГ следует через турбину. Благодаря этому давление наддува, а следовательно, и мощность двигателя резко увеличиваются (иногда этот режим работы обозначают термином overboost - перегрузка). На некоторых двигателях для защиты их от поломок в результате перегрузки режим overboost не включается, если частота вращения KB уже достигла номинального значения, или если автомобиль движется на первой передаче. Кроме того, безопасность работы двигателя в режиме overboost контролируется датчиками, регистрирующими названные выше параметры и посылающими соответствующие сигналы в электронный блок управления.


Двухступенчатый турбонаддув. При желании достигнуть высокого уровня форсирования двигателя с помощью турбонаддува возникает проблема, обусловленная недостаточной производительностью серийных ТК, если давление наддува должно быть более 3,3 бар. Для решения этой проблемы используют двухступенчатый турбонаддув, суть которого поясняется схемой, представленной на рис. 4.2.11.

 

Рис. 4.2.11. Схема двухступенчатого турбонаддува с перепуском ОГ впервой ступени: 1 - заборник воздуха; 2 - воздушный фильтр; 3 - глушитель; 4 - турбокомпрессор первой ступени; 5 - холодильник наддувочного воздуха первой ступени; 6 - перепускной (байпасный) клапан; 7 - турбокомпрессор второй ступени; 8 - холодильник наддувочного воздуха второй ступени; 9 - цилиндр двигателя

 

ТК первой ступени 4 всасывает воздух через заборник 1 и фильтр 2. После сжатия в компрессоре первой ступени воздух охлаждается в холодильнике 5 и подается на вход компрессора ТК второй ступени 7, где он сжимается до более высокого давления и через холодильник 8 нагнетается в цилиндры двигателя. ОГ двигателя направляются сначала к турбине ТК второй ступени, а затем проходят через турбину ТК первой ступени и далее в выпускную систему двигателя. После прохождения ТК второй ступени ОГ часть своей энергии теряют, и чтобы обеспечить необходимую для двигателя производительность воздуха, ТК первой ступени должен иметь увеличенные размеры по сравнению с ТК второй ступени.

Для повышения эффективности системы ТК первой ступени снабжается клапаном 6 перепуска ОГ в обход турбины. В качестве управляющей величины здесь используется давление наддувочного воздуха на входе в компрессор второй ступени. Такое решение позволяет использовать в первой ступени наддува ТК уменьшенного размера, а значит, и с уменьшенной инерционностью. Следует заметить также, что эффективность ТК второй ступени при открытии перепускного клапана увеличивается, что связано с уменьшением противодавления на выпуске турбины этой ступени. При дополнении приведенной схемы блоком электронного управления и возложении на перепускной клапан функций свободно управляемого клапана, реагирующего также и на температуру наддувочного воздуха перед компрессором второй ступени, появляется принципиальная возможность отказаться от холодильника наддувочного воздуха, расположенного после компрессора первой ступени.

 







Date: 2015-05-04; view: 710; Нарушение авторских прав



mydocx.ru - 2015-2026 year. (0.109 sec.) Все материалы представленные на сайте исключительно с целью ознакомления читателями и не преследуют коммерческих целей или нарушение авторских прав - Пожаловаться на публикацию