Главная Случайная страница


Полезное:

Как сделать разговор полезным и приятным Как сделать объемную звезду своими руками Как сделать то, что делать не хочется? Как сделать погремушку Как сделать так чтобы женщины сами знакомились с вами Как сделать идею коммерческой Как сделать хорошую растяжку ног? Как сделать наш разум здоровым? Как сделать, чтобы люди обманывали меньше Вопрос 4. Как сделать так, чтобы вас уважали и ценили? Как сделать лучше себе и другим людям Как сделать свидание интересным?


Категории:

АрхитектураАстрономияБиологияГеографияГеологияИнформатикаИскусствоИсторияКулинарияКультураМаркетингМатематикаМедицинаМенеджментОхрана трудаПравоПроизводствоПсихологияРелигияСоциологияСпортТехникаФизикаФилософияХимияЭкологияЭкономикаЭлектроника






Особенности электрооборудования индукционных канальных печей





 

Индукционные канальные печи питаются от сетей промышленной частоты через трансформаторы. Трансформаторы имеют возможность регулировать напряжение для регулирования мощности печи.

Число основных трансформаторов равно число индукционных единиц. Печь снабжают дополнительными трансформаторами или автотрансформаторами для разогрева печи или ее работы на холостом ходу. Номинальная мощность основных трансформаторов может быть до 6000 кВА. Печи с трансформаторами мощностью больше 360 кВА выпускаются на напряжение 6 или 10 кВ, установки меньшей мощности подключаются к сети 380 В. Низкое значение cosj повышают, включая параллельно индуктор, компенсирующий конденсатор. Так как cosj в течение плавки не меняется, то емкость конденсаторной батареи остается постоянной.

 

 

В состав установки входят также элементы защиты, аппаратура двигателя для загрузки и слива, вентиляторы. Иногда есть приборы для автоматического регулирования температуры.

Механизмы наклона

Для разливки жидкого расплава печь должна накло­няться. Это не относится к печам с прямоугольной стационарной ванной и к двухкамерным печам. При неболь­ших печах самым дешевым и наиболее подходящим спо­собом наклона является механическое опрокидывание вокруг центра тяжести печи, при этом приходится ми­риться с перемещением сливного носка (рис. 3-26).

Печи средних и больших размеров с цилиндрическим печным объемом (вертикальная ось) наклоняются с по­мощью гидравлического механизма вокруг сливного нос­ка (рис. 3-27).

Печи барабанного типа оборудуются механизмами наклона с электромеханическими приводами (рис. 3-28)

 

Рис. 3-28. Поворот барабанных канальных печей на катках

 

О хлаждение

В печах, охлаждаемых воздухом, вентиляторы распо­лагаются непосредственно на индукционной единице, что имеет место прежде всего в малых печах (рис. 3-29), или воздух подводится к индукционной единице через метал­лический рукав от компрессора, находящегося непосред­ственно за печной рабочей камерой. Расположение этого рукава для сжатого воздуха на индукционной единице осуществляется так, чтобы воздух обтекал магнитопровод, индуктор и внутренний кожух. Для эффективного охлаждения необходимо за счет соответствующей скоро­сти воздуха обеспечить требуемый теплообмен между воздухом и охлаждаемой поверхностью. Воздушные вы­ходные каналы, предусмотренные в >печи, не должны быть зафутерованы или перекрыты. Расчет параметров вен­тиляторов приведен в § 4-3. При выполнении печи с во­дяным охлаждением снабжение охлаждающей водой значительно проще. Однако, так как имеются по меньшей мере две цепи с охлаждающей водой (индуктор, охлаждаемая рубашка), при протекании воды в каждой ветви охлаждения должны контролироваться и регули­роваться соответствующими элементами количество про­текающей воды и ее температура (§ 4-2).

Требования к установке печей

При отсутствии ограничений в отношении производ­ственных площадей решающими при установке печи являются вопросы, связанные с загрузкой шихты и от­бором жидкого металла. Уровень сливного носка над полом металлургического цеха представляет собой исход­ный пункт для размещения печи. Размерами печи опре­деляется необходимая для печи площадка, а массой печи и ее распределением по фундаменту определяется вы­полнение этой площадки. Установка печи существенно упрощается, если все возникающие при наклоне печи силы воспринимаются ее механическими конструкциями. В этом случае фундамент нагружен только давлением. При определении участка, занимаемого под печь, не­обходимо предусмотреть место для свободного доступа при обслуживании и контроле всех элементов печи и особенно индукционных единиц. Важно так организовать рабочий участок печи в отношении его внешних разме­ров, конструктивного исполнения и возможностей даль­нейшего обслуживания, чтобы в случае прорыва метал­ла из печи свести к минимуму его последствия. Нижние опоры печи, трубопроводы для?подачи масла, воды и воздуха должны быть максимально облицованы керами­кой. Необходимо обеспечить слив расплава в случае прорыва тигля в аварийный котлован, сухое состояние которого должно быть гарантировано.

 

 

3-4. ТИГЕЛЬНЫЕ ПЕЧИ

 

Типы конструкций

Керамический тигель индукционной тигельной печи имеет простейшую форму и надежен в эксплуатации. По этой причине тигельная печь является самым распрост­раненным типом индукционной печи.

Принцип работы всех тигельных печей одинаков и соответственно одинаково их назначение. Разнообразие применения определяет и различие конструктивных форм. Существуют три конструкции, различные по спо­собу проведения магнитногопотока с внешней стороны индуктора (рис. 3-35): а) Магнитный поток проходит по магнитопроводам из трансформаторной стали; б) магнитный поток проходит по воздуху, стальные конструктивные части защищаются от интенсивного нагрева с помощью медного листа, экранирующего магнитное поле; в) магнитный поток проходит по воздуху.


Эти три варианта имеют наименования: а) закрытая конструкция; б) экранированная конструкция; в) открытая конструкция.

Каждое из этих конструк­тивных решений необходимо рассмотреть более подробно.

Рис. 3-35. Три варианта проведения магнитного потока вне тигля

а – магнитный поток проходит по магнитопроводам; б – магнитный поток проходит по воздуху, стальные конструктивные элементы защищены медным экраном;

в – магнитный поток проходит по воздуху

Открытая конструкция. Вне тигля магнитное поле проходит по воздуху (рис. 3-36). Чтобы исключить индуктивный нагрев конст­руктивных элементов, последние должны быть неме­таллическими или их следует располагать на таком удале­нии, чтобы магнитное поле не оказывало на них влия­ния. В непосредственной бли­зости от индуктора можно использовать только древеси­ну твердых породили подобный материал, на среднем удалении—немагнитный ме­талл и лишь на большом уда­лении — сталь. Приблизи­тельно можно считать, что при использовании стали должен существовать промежуток по меньшей мере в один диаметр индуктора.

Из-за этого, особенно для крупных печей, требуется боль­шая площадь, что может свести на нет преимущество (низ­кая стоимость) этого типа конструкции. При увеличении габаритов печи растет давление набивочных масс. Для хорошей стойкости тигля необходимо, чтобы это давле­ние хорошо воспринималось конструкцией и тем самым достигалось возможно лучшее уплотнение набивочной массы. Поэтому открытая конструкция в основном целе­сообразна для малых печей.

Закрытая конструкция. В такой конструкции (рис. 3-37) магнитный поток вне катушки проходит по радиально располо­жённым пакетам трансформаторной стали магнитопровода. Число магнитопроводов и их па­раметры зависят от габаритов печи, мощности и частоты. Параметры должны, гарантировать отсут­ствие чрезмерного нагрева магнитопроводов при естествен­ном охлаждении и прохождении части магнитно­го потока по магнитопроводам за счет высокой их магнит­ной проводимости.

Это решение по­зволяет получить очень компактную конструкцию, и бла­годаря этому для пе­чи требуется отно­сительно малая пло­щадь. Прохождение магнитного потока по магнитопроводам, кроме того, сни­жает долю тока на­магничивания пер­вичного потока. Име­ет место улучшение коэффициента мощ­ности и некоторое улучшение к. п. д. печи. Ввиду изло­женного закрытая конструкция находит все большее приме­нение. Ее применяют почти исключительно в печах (промышленной частоты и начинают использовать также и в индукционных пе­чах повышенной частоты большой емкости.

Рис. 3-36. Схематический чертеж высокочастотной индукционной печи

Экранированная конструкция. Как указывалось в § 1-4, выделение мощности в теле, помещенном в электромагнитное поле, зависит от величины его удельного электри­ческого сопротивления. Поэтому в медном кожухе энергия поля поглощается с незначительными 'потерями. Если между индукто­ром и элементами 'конструкции расположен замкнутый медный кожух (рис. 3-38), то стальные часта могут быть расположены ближе к индуктору снаружи мед­ного кожуха. Благодаря этому получается также компактная конструкция, что, однако, дости­гается ценой дополнительных за­трат и потерь. Кроме того, замк­нутый экранирующий кожух не позволяет осуществить удобное и всестороннее наблюдение за индуктором. В связи с этим экранированная конструкция не может получить широкого применения.


 

Рис. 3-38. Разрез высокочастотной индукционной печи с медным экраном.

 

Частота

1-4 подробно представлены зависимости между продолжительностью плавки, размерами кусков шихты при пуске печи, глубиной проникновения и частотой.

Изменение частоты является для тигельной печи под­ходящим техническим средством для оказания воздействии на продолжительность плавки, поведение печи в пе­риод пуска и интенсивность движения жидкой ванны.

 

Рис. 3-39. Вертикальный разрез индукционной печи емкостью 140 дм3

 

Принципиально связь между габаритами печи и ча­стотой определяется условием: диаметр тигля больше или равен 3,5 глубины проникновения.

При увеличении габаритов печи тепловые потери, соответствующие величине площади поверхности, возраста­ют по квадратичному закону, а величина объема растет пропорционально третьей степени, поэтому тепловые потери, отнесенные к объему, в малой печи больше, чем в крупной печи. Поэтому в малых печах важно иметь более высокую удельную мощность.

Ориентировочное соотношение между габаритами печи и частотой приведено в табл. 3-8.

 

Рис. 3-40. Горизонтальный разрез индукционной печи емкостью более 140 дм3

 

Особенности электрооборудования индукционных тигельных печей

 

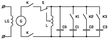
Электрооборудование включает в себя: печь, комплект измерительных приборов с трансформаторами, генератор повышенной или высокой частоты, коммутационную и защитную аппаратуру, конденсаторную батарею, емкость которой можно менять.

Электрооборудование и измерительные приборы в случае повышенной и высокой частоты должно иметь специальное исполнение, допускающее использование специальной аппаратуры в зоне повышенных частот.

 

 

Переключатель S позволяет изменять в процессе плавки коэффициент связи индуктора и садки. Такое изменение необходимо в связи с тем, что активное сопротивление шихты различно в различные моменты процесса.

Контакторы К1, К2, К3 позволяют изменять в процессе плавки емкость компенсирующей конденсаторной батареи и поддерживать cosj=1 в цепи индуктора. Это приходится делать, потому что во время плавки также изменяется и индуктивное сопротивление садки, так как изменяется магнитная проницаемость, величины вихревых токов и т.д.


Описание конструкции

 

Наибольшее распространение в промышленности получили печи емкостью более 140 дм3. Печи этой груп­пы (рис. 3-39—3-41) работают на промышленной частоте или на повышенных частотах, получаемых от статиче­ских или вращающихся преобразователей частоты.

Индукционная единица (индуктор вместе с несущей крепежной конструкцией, встроенный в кожух, образованный магнитопроводами и жесткими профилями стали, (рис.4-42) в этих печах с помощью жесткого болтового соединения подвешивается к опрокидывающейся раме (рис. 3-43), вместе с которой поворачивается вокруг сливного носка при разливке.

Межвитковая изоляция индуктора осуществляется изоляционными прокладками; рассчитанными на витковое напряжение. Индуктор в целом покрыт электроизо­ляционным материалом, обеспечивающим его изоляцию от конструктивных элементов печи, имеющих потенциал земли. Снаружи индуктор полностью защищен от про­никновения пыли и брызг защитной облицовкой. Внутри индуктор обмазан керамической массой, имеющей хоро­шие электроизоляционные свойства. Благодаря этому создается гладкая плотная опора для рабочей футеров­ки. На внутренней поверхности индуктора выложен слой асбеста, толщина которого выбирается такой, чтобы обеспечить перепад температуры, необходимый для хо­рошей стойкости футеровочной массы. Этот перепад вы­бирается таким образом, чтобы образовался тонкий, прочный, оплавленный слой (примерно 1/3 всей толщи­ны), прочный спеченный слой (примерно 1/3) и ближе к индуктору — рыхлый слой, хорошо воспринимающий деформации, связанные с температурными изменениями. В противоположность этому асбестовый слой должен быть плотным. Для стойкости керамического тигля является чрезвычайно важным, чтобы путем тщательного нанесения асбеста (в случае необходимости предвари­тельно увлажнённого и затем высушенного с сохранением формы) образовалась гладкая, жесткая опора для набивного слоя.

Изоляция индуктора выполняется таким образом, чтобы из тигля через индуктор могла удаляться влага. Пакеты трансформаторной стали встраиваются в конст­рукцию из стальных профилей и могут быть установлены вплотную к индуктору. При тщательной стяжке магнитопроводов, постоянном контроле и подтягивании их в про­цессе эксплуатации создается очень жесткое цилиндри­ческое тело, в котором расположен набивной тигель. Число и размеры магнитопроводов определяются габа­ритами и производительностью печи.

Пакеты так встраива­ются в конструкцию печ­ного кожуха, чтобы они могли быть хорошо закре­плены около индуктора, а в случае повреждения могли бы быть отдельно заменены без монтажа его и выбивания тигля

Верхняя опрокидывающаяся рама установ­лена на основной раме вместе с двумя своими опорами. В ней располо­жено вращающееся кре­пление обоих гидравличе­ских цилиндров наклона.

Тигель закрывается футерованной крышкой. Эта крышка может выполняться как поворотная (рис. 3-44) или откидная (рис. 3-45 и 3-46).

 

Рис. 3-44. Поворотная крышка индукционной печи

 

В откидном варианте открытая крышка является средством защиты от брызг расплава стоящего сзади обслуживающего персонала. Поворотная крышка имеет то преимущество, что она, будучи полностью открытой, со всех сторон обеспечивает доступ к расплаву при по­даче шихты и, в частности, сзади в отличие от откидной. Так как баланс преимуществ и недостатков зависит от местных производственных условий, то для реализации может быть выбран тот или другой вариант выполнения крышки.

В обоих вариантах крышка приводится в действие гидравлически от маслонапорной установки. Масло под давлением поступает от той же установки, которая обес­печивает подачу масла в цилиндры наклона.

Подвод масла под давлением к цилиндру управле­ния крышкой осуществляется через шарнирное соедине­ние, к цилиндрам наклона печи — через шарнирное сое­динение, подобное конструкции нижней опоры.

Чтобы обеспечить широкие возможности при эксплуата­ции индукционной тигельной печи, необходимо иметь воз­можность подачи энергии к печи также и в наклонном поло­жении. Тогда не возникает трудностей с поддержанием расплава в разогретом состоя­нии при любом наклоне.

Питание электрическим то­ком осуществляется через ка­бель, охлаждаемый водой, который в связи с этим выполня­ет также функции водоподвода. Общее снабжение водой может предусматривать так­же использование, раздельных шлангов. Установка печи должна быть выполнена так, чтобы обеспечить хорошее на­блюдение и контроль за печью. Надежное с точки зрения прорывов металла конструктивное оформление подвала печи осуществляется путем выполнения специального приемного котлована, а также путем защищенной про­кладки водо- и маслопроводов и керамической облицов­ки всех важнейших конструктивных элементов.

 

Рис. 3-45. Откидная крышка печи емкостью 14- 3600 дм3

 

При наличии основной рамы (рис. 3-43) вся механи­ческая нагрузка при наклоне воспринимается конструк­цией печи. Фундамент должен обладать способностью воспринимать только вертикально направленные усилия, соответствующие нагрузке печи. Лишь при хорошем грун­те для вновь построенного агрегата можно при опреде­ленных условиях отказаться от рамы и осуществлять установку опрокидывающегося каркаса на фундаменте. Нагрузка в этом случае мри наклоне печи должна вос­приниматься фундаментом.

В каждом отдельном случае следует рассчитать, ис­ходя из величины виткового напряжения и частоты, а следовательно, и индукции, возможен ли отвод потерь, возникающих в пакетах трансформаторной стали, путем естественного воздушного охлаждения или необходимо специальное водяное охлаждение пакетов.

 

 

3-1 ПЕЧИ СО СТАЛЬНЫМ ТИГЛЕМ

Типы конструкций

 

Печь со стальным тиглем с точки зрения ее принципа действия, экономичности и капиталовложений является идеальной печью. К сожалению, ее применение ограни­чивается плавкой магния.

Основные принципы работы.печи и ее конструкция были впервые разработаны Хеннике в 1943 г. На рис. 3-30 изображен стальной тигель до и после использования в трехфазной индукционной тигельной печи. Под действием электромагнитного поля в стальном тигле возникают потери на гистерезис и вихревые токи, кото­рые преобразуются в тепло. С увеличением температуры тигля магнитная проницаемость уменьшается и глубина проникновения возрастает. При переходе точки Кюри электромагнитное воздействие оказывается также и на шихту, находящуюся в стальном тигле. В результате поглощения этой энергии и отбора тепла от тигля шихта расплавляется. Границы применения печи определяются областью использования стального тигля. Для того что­бы тигель обладал прочностью, достаточной для выдер­живания массы расплава, температура тигля не должна превышать 900 °С.

На основании физических соображений и их под­тверждения практикой трехфазный вариант печи со стальным тиглем представляется наилучшим из возможных решений. Такое исполнение позволяет так организо­вать процесс, чтобы потребление мощности соответство­вало уровню заполнения тигля расплавом, который увеличивается в ходе плавки. Так как каждая фаза вклю­чается самостоятельно, в зависимости от температуры тигля на соответствующем уровне высоты его, к тиглю может быть подведена максимальная мощность без пе­регрева последнего. Благодаря такому решению продол­жительность плавки магния достигает 40—45 мин.

 

Конструкция печи

На рис. 3-31 изображено поперечное сечение печи. Активная часть, состоящая из индуктора и магнитопроводов, является сменной. Стальной тигель подвешен и мечи с тем, чтобы изменения длины, связанные с на­гревом, не повлекли за собой отрицательные последствия. Между катушкой и свободно висящим стальным тиглем находится тонкая, выложенная кирпичом теплоизолирующая стенка.

 

Рис. 3-31. Поперечный разрез индукционной тигельной плавильной печи для плавки магния.

1 – стальной тигель; 2 – изоляция; 3 – индуктор; 4 – магнитопровод; 5 – цилиндр механизма наклона

 

Индуктор

 

Три индуктора изготавливаются из медной профили­рованной трубки, охлаждаемой водой. Так как каждый индуктор включен непосредственно на напряжение сети, индукторы имеют большое чи­сло витков. В малых печах это приводит к применению обмот­ки, состоящей из нескольких слоев. Чтобы исключить взаим­ное влияние трех магнитных полей, магнитопроводы снабжаются выступами, которые охватывают индукторы. На первых этапах разработки этих печей предночтительнои была коробчатая конструкция паке­та трансформаторной стали (рис. 3-32) из-за легкости за­мены индукторов. На основа­нии многолетнего положитель­ного опыта в отношении срока службы индукторов принята конструкция магнитопровода радиального исполнения, которая может быть реализована с меньшими затратами.

 

Механическая часть

Печь наклоняется гидравлическим механизмом во­круг сливного носка (рис. 3-33). Подвод электрического тока и воды к индуктору осуществляется так, чтобы можно было быстро производить его смену. Электриче­ский ток к печи подводится через разделительные кон­тактные ножи (рис. 3-34), что обеспечивает экономное использование пространства.

 

Рис. 3-32. Разрез индукционной тигельной плавильной печи

промышленной частоты со стальным тиглем

Охлаждение

 

Все возникающие потери — электрические потери в индукторах и тепловые потери в тигле — легко отво­дятся водой, охлаждающей индукторы. Вода для охлаждения разводится отдельными параллельными ветвями, благодаря чему обеспечен безупречный контроль. Потери в магнитопроводах настолько малы, что могут отводить­ся за счет естественного воздушного охлаждения.

 

Сборка

 

Печь представляет собой законченную конструкцию и не требует никаких специальных сборочных работ. Необ­ходимо обратить особое внимание на меры по обеспече­нию безопасности при случайном вытекании магния.

 

 

3-5. ТИГЕЛЬНЫЕ ПЕЧИ С КОЛЬЦЕВОЙ КАМЕРОЙ

 

Преимуществом канальных печей является их высо­кий электрический к.п.д. Преимущество тигельной печи заключено в простоте ее футеровки. Некоторым проме­жуточным решением между этими типами печей является тигельная печь с кольцевой камерой (рис. 3-47). При таком решении могут частично проявиться преимущества обоих основных типов печей. Из-за наличия канала, от­крытого сверху, который к тому же еще и много шире, чем в канальной печи, металл в печи можно замораживать и вновь запускать печь, используя кольцо замёрз­шего металла или заливая жидкий металл.

Интенсивное движение расплава, имеющее место в пе­чи с кольцевой камерой (рис. 3-47), ограничивает мощ­ность печи. Поэтому такая печь используется преимуще­ственно для поддержания металла в расплавленном со­стоянии. При этом она имеет то преимущество, что на наружной поверхности кожуха могут устанавливаться любые элементы конструкции для загрузки или отбора жидкого материала. Для работы печи металл канала постоянно должен образовывать замкнутое кольцо. При наклоне нагрев прекращается в том случае, если кольцо разрывается вследствие очень большого угла наклона.

Рис. 3-47. Схематическое изображение тигельной печи с кольцевой камерой и движения расплава в ней.

СМСТЕМА УПРАВЛЕНИЯ И ЗАЩИТЫ

5.1 Структурная схема регулятора температуры

Структурная схема регулятора температуры представлена на рисунке 5.1.

ЗУ – задающее устройство; РР – релейный регулятор; Конт. – контактор; Инд. – индуктор; ОУ – объект управления; ДТ – датчик температуры; УС – устройство сравнения.

Рисунок 5.1 – Структурная схема регулятора температуры

Сигнал задания температуры реактора с задающего устройства ЗУ поступает на вход сумматора УС, на второй вход сумматора поступает сигнал реальной температуры реактора . Сигнал имеет отрицательный знак и поступает от датчика температуры. На выходе УС формируется сигнал ошибки по температуре , который поступает на релейный регулятор РР. В зависимости от значения сигнала ошибки на выходе релейного регулятора формируется сигнал управления (включен или отключен) силовым ключом (контактором), через который индуктор подключен к сети. Диаграмма работы релейного регулятора приведена на рисунке 5.2.

Рисунок 5.2 – Диаграмма работы релейного регулятора

5.2 Датчик температуры

Основным источником погрешности при двухпозиционном методе регулирования является инерция термоэлектрического термометра. Поэтому к выбору термоэлектрического термометра необходимо подходить очень основательно. И для начала рассмотрим существующие на сегодняшний день типы датчиков температуры.

В настоящее время для измерения температуры используют в основном три типа датчиков это термометры сопротивления, термоэлектрические термометры и полупроводниковые термометры.

Измерение температуры термометрами сопротивления ос­новано на свойстве металлов изменять свое электрическое сопротивление в зависимости от окружающей среды. Такой термометр состоит из термопреобразователя сопротивления, выполненного из тонкой металлической проволоки или ленты, намотанной на каркас, устройства для измерения электричес­кого сопротивления и соединительных проводов.

При измерении термометр помещают в среду, температуру которой нужно определить. Зная зависимость сопротивления от температуры, можно определить температуру среды.

К преимуществам термопреобразователей сопротив­ления можно отнести высокую точность, особенно при низких температурах, и возможность присоединения нескольких тер­мопреобразователей к одному измерительному устройству.

Термопары являются довольнотоки точными приборами точными приборами, которые получили большое распространение в промышленности.

Влияние температуры на электрофизические параметры полупроводников в основном проявляются в изменении концентрации носителей заряда, что приводит к соответствующему изменению электрической проводимости. На этом принципе работают полупроводниковые терморезисторы. В качестве полупроводниковых датчиков температуры также используются диоды и транзисторы, где изменение концентрации носителей заряда приводит к изменению тока, протекающего через полупроводниковый прибор.

В датчиках температуры на основе диодов и транзисторов используют зависимость параметров p-n перехода в полупроводнике от температуры.

Наибольшее распространение получило использование прямых параметров диодов и транзисторов. Их существенными преимуществами перед обратными являются линейность температурной зависимости, широкий диапазон рабочих температур, высокая стабильность. Чаще всего для измерения температуры используется прямое напряжение на p-n переходе при почти постоянном токе эмиттера. Изменение прямого напряжения составляет порядка 2,5 мВ·К-1. При повышении температуры транзисторов p-n-p типа напряжение эмиттер-база из области положительных значений переходит в область отрицательных.

Температурные пределы применимости транзисторов в термодатчиках значительно шире, чем при использовании транзисторов по прямому назначению.

Ограничение применимости со стороны высоких температур наступает вследствие перехода примесного полупроводника в собственный, уменьшения пробивного напряжения и повышения генерации носителей в базовой области при отрицательных напряжениях. Применимость при низких температурах определяется уменьшением концентрации основных носителей из-за дезактивации легирующих примесей и уменьшения коэффициента усиления по току.

Основным недостатком рассматриваемых термодатчиков, является сложность получения их номинальной статистической характеристики из-за разброса основных параметров транзисторов: коэффициента усиления по току, сопротивления базовой области, тока утечки и др. Анализ и оценка влияния разброса указанных параметров на точность измерения температуры при использовании номинальной статистической характеристики, выполненные в, показали, что для прямых параметров транзисторов с градуировкой при одной температуре погрешность измерения в схеме с общим эмиттером – не более 2 и 50% при коэффициенте усиления по току <<30 и <<200 соответственно.

Учитывая тот факт, что конструктивное оформление датчиков существенно может повлиять на психологическое состоя­ние отдыхающего человека, первостепенными требованиями к ним являются минимальные масса и габариты.

Этим требованиям в значительной степени удовлетворяют датчики температуры и влажностиSTH1. Данные датчики позволяют измерять не только температуру в нужном нам диапазоне и точностью, но также и влажность. Оба канала разделены, но сами датчики находятся в одном пластмассовом корпусе, что значительно упрощает нашу задачу по выбору системы измерения параметров бани.

 

 

Технические характеристики и установочные размеры приведены в таблице 5.1.

 

 

Таблица 5.1 – Технические характеристики и установочные размеры

диапазон измеряемых температур -50…1500С
выходное напряжение канала измерения температуры, В 0,1…4,95
крутизна преобразования канала измерения температуры, мВ/°С  
выходное напряжение канала измерения температуры при 0 °С, В 1,6
напряжение питания постоянного тока, В  
сопротивление нагрузки для полного диапазона, кОм, не менее  
потребляемая мощность, Вт 0,1
габаритные размеры (без ответной части разъема), мм 105×62×24
масса датчика, г  

 

5.3 Автоматический регулятор температуры

Принципиальная схема автоматического регулятора температуры представлена на рисунке 5.3.

 

Рисунок 5.3 – Схема автоматического регулятора температуры

 

Определение зоны нечувствительности регулятора температуры

tmax – максимальное значение температуры, tmax = 38°С;

Uдат – напряжение датчика, UДАТ. = 1,85 В.

R3 = 1 кОм; VD1 – необходим для закорачивания токов самоиндукции реле “К”

R4 = 1 кОм.

Определить:

R1, R2, Uзад (R1, R2)

– зона нечувствительности регулятора, °С;

Она колеблется в пределах (37°С – 39°С)

Решение:

1. В роли ЗУ выступает делитель напряжения, который представлен на рисунке 5.4.

 

Рисунок 5.4 – Делитель напряжения между сопротивлениями R1 и R2

Определяем Uзад .:

, (47)

Зная, что В, определяем

Примем R2 = 0,5 кОм = Ом,

(48)

,

– переменное сопротивление в диапазоне от 3 до 5 кОм.

 

1. Рассматриваем два сопротивления R5 и R6:

Рисунок 5.5 – Делитель напряжения между сопротивлениями R5 и R6

 

, (49)

– напряжение в зоне нечувствительности;

– напряжение в точке 1, В, т.к. В

Напряжение на выходе ОУ: В

Примем R5 = 0,5 кОм = Ом,

Найдем R6:

кОм

Определим . Оно будет равно В, что эквивалентно 1 .

 

Величины этих потенциалов определяются согласно данным на датчик измерения температуры и приведены в таблице 5.2.

Таблица 5.2 – Величины потенциалов соответствующих индуктивно – кондуктивного нагревателя

Параметр Тип
Температура, °С  
Uдат, В 1,85

 

 

5.4 Силовая схема установки

Силовая схема установки представлена на рисунке 5.6.

 

Рисунок 5.6 - Силовая схема установки

 

Установка получает питание от сети 380 В, 50 Гц. При задании на нагрев включается реле К, которое замыкает свои контакты в силовой схеме. Если контакты К замкнуты, тиристоры проводят ток, который поступает в индуктор. При задании на охлаждение установки, реле К теряет питание и размыкает свои контакты. Тиристоры запираются, и ток в индуктор не проводят.

 







Date: 2015-08-07; view: 2739; Нарушение авторских прав



mydocx.ru - 2015-2026 year. (0.802 sec.) Все материалы представленные на сайте исключительно с целью ознакомления читателями и не преследуют коммерческих целей или нарушение авторских прав - Пожаловаться на публикацию