Главная Случайная страница


Полезное:

Как сделать разговор полезным и приятным Как сделать объемную звезду своими руками Как сделать то, что делать не хочется? Как сделать погремушку Как сделать так чтобы женщины сами знакомились с вами Как сделать идею коммерческой Как сделать хорошую растяжку ног? Как сделать наш разум здоровым? Как сделать, чтобы люди обманывали меньше Вопрос 4. Как сделать так, чтобы вас уважали и ценили? Как сделать лучше себе и другим людям Как сделать свидание интересным?


Категории:

АрхитектураАстрономияБиологияГеографияГеологияИнформатикаИскусствоИсторияКулинарияКультураМаркетингМатематикаМедицинаМенеджментОхрана трудаПравоПроизводствоПсихологияРелигияСоциологияСпортТехникаФизикаФилософияХимияЭкологияЭкономикаЭлектроника






Оптимальный выбор типа печи, интенсивности ее работы (напряжения пода) и системы отопления





Тип печи оказывает решающее влияние на энергопотребление печи. Например, печи с роликовым подом являются наиболее универсальными по технологии и обрабатываемым изделиям, хорошо встраиваются в непрерывные линии производства, однако необходимость охлаждения роликов в высокотемпературных печах приводит к повышенному энергопотреблению. Поэтому для высокотемпературного нагрева печи с ро-ликовым подом применяются в исключительных случаях.

Напряжение пода характеризует интенсивность работы печи и определяет использование тепла топлива в рабочем пространстве печи. Естественно стремиться к высокой интенсивности работы печи, т.к. это позволяет увеличить ее производительность или уменьшить размеры печи при той же производительности. С точки зрения энергопотребления принципиально важно, за счет чего происходит повышение интенсивности работы печи. Если это происходит за счет увеличения температуры в печи и температуры уходящих из печи продуктов сгорания, то следствием является ухудшение использования тепла в рабочем пространстве печи и повышение энергозатрат. В то же время повышение интенсивности работы за счет интенсификации теплообменных процессов позволяет снизить удельные энергозатраты при прочих равных условиях. Поэтому для энергосбережения следует выбирать средства и системы, интенсифицирующие теплообмен в рабочем пространстве печи. К таким средствам можно отнести импульсную, факельно-сводовую и струйно-факельную системы отопления, струйную обдувку, организованную циркуляцию и пр.

Расположение горелочных устройств в проходных печах существенно влияет на возможность управлять режимом работы печи. Распределенная по длине печи подача топлива при сводовой или боковой системе отопления позволяет гибко регулировать тепловой и температурный режим печи в условиях широкого изменения сортамента нагреваемых изделий и производительности

печи. Порядное регулирование подачи тепла позволяет установить оптимальные тепловые и температурные режимы нагрева при любом изменении условий работы печи (различные марки сталей и размеры заготовок, различная производительность, горячий и холодный посад и т.д.). В частности, в методических печах при уменьшении производительности можно выключать ряды горелок в конце печи со стороны посадки заготовок и тем самым удлинять методическую зону, добиваясь наилучшего использования тепла продуктов сгорания в рабочем пространстве печи.

53. К простой перегонке относится дистилляция.

Дистилляцией называют перегонку смеси с полной конденсацией полученных паров. Дистилляция может проводиться в установках непрерывного и периодического действия.

Простую перегонку можно проводить при атмосферном давлении или под вакуумом (для снижения температуры перегонки).

Для получения нужных фракций (или разгонного состава дистиллята) применяют фракционную, или дробную, перегонку (рис. 3.8, а).

Исходную смесь загружают в куб 1, имеющий змеевик для нагревания и кипячения этой смеси. Образующиеся пары конденсируются в теплообменнике – конденсаторе 2, дистиллят в нем же охлаждается до заданной температуры и поступает в один из сборников 3. После окончания процесса перегонки остаток сливают из куба 1 и вновь загружают в него исходную смесь.

Рис. 3.8. Схема установок для простой перегоноки (а) и перегонки с дефлегмацией (б): 1 – кубы – кипятильники; 2 – конденсаторы – холодильники; 3 – сборники; 4 – дефлегматор

При простой перегонке образующийся пар отводится из аппарата и в каждый данный момент времени находится в равновесии с оставшейся жидкостью (что принимается при анализе этого процесса). Для составления материального баланса простой перегонки полагаем, что количество жидкости в некоторый момент времени равно L, а ее состав x (по НК) и (в паре над жидкостью). Тогда состав пара над жидкостью можно выразить как функцию состава жидкости . За бесконечно малый промежуток времени количество жидкости и состав ее изменяются и составляют соответственно и . Количество образующегося за этот промежуток времени пара равно уменьшению количества жидкости dL, а его состав является равновесным с x. Содержание НК в жидкости к началу рассматриваемого промежутка времени составляет Lx, а к концу – . Количество НК, перешедшего в пар за это время – . Таким образом, уравнение материального баланса по НК за это время

. (3.6)

Величиной dLdx как бесконечно малой величиной второго порядка можно пренебречь. Тогда уравнение (3.6) после соответствующих преобразований принимает следующий вид:


Проинтегрировав это уравнение в пределах от до и от L = F (т.е. начальное количество разделяемой смеси) до L = W (конечное количество этой смеси), получим

(3.7)

В уравнении (3.7) функция выражается кривой равновесия, которая является специфической для каждой системы жидкости – пар. Поэтому уравнение (3.7) обычно решают графически – построением зависимости . С помощью диаграммы yx для ряда значений x в интервале от до находят равные величины и с учетом масштаба диаграммы (рис. 3.9) определяют значение интеграла в уравнении (3.7).

Количество получаемого дистиллята P = FW. Количество получаемого кубового остатка W определяют из уравнения (3.7) и рис. 3.9, зная массу исходной смеси F, ее состав xF и заданный состав кубового остатка xW.

Рис. 3.9. К определению количества кубового остатка при простой перегонке

Средний состав получаемого дистиллята x ср определяют из уравнения материального баланса по НК:

,

откуда

При расчете простой перегонки обычно определяют количество и средний состав дистиллята, состав кубового остатка. Степень разделения компонентов в условиях простой перегонки может быть повышена применением дефлегмации (см. рис. 3.8, б).

В этом случае пары из куба 1 поступают в дефлегматор 4, где они частично конденсируются. При этом конденсируются преимущественно ВК, а пары обогащаются НК. Полученный в дефлегматоре конденсат, или флегма, возвращается в перегонный аппарат (куб) и подвергается многократному испарению.

На рис. 3.10 представлена схема двухступенчатой дистилляционной установки непрерывного действия [1].

Бинарная взаимно растворимая смесь поступает в подогреватель 1 с параметрами, соответствующими точке А, и подогревается до состояния кипения, соответствующего точке В. В дистилляционном аппарате 2 получаются пары смеси, соответствующие точке С. Далее пары с концентрацией x 2 поступают в конденсатор 3. Конденсация паров бинарной смеси протекает при , но с понижением ее температуры от t 1 до t 2. После этого дистиллят поступает во вторую ступень дистилляционной установки, аппарат 4; во второй ступени получаются пары с более высокой концентрацией ( > ). Из аппарата второй ступени пары поступают в дефлегматор 5.

Рис. 3.10. Схема двухступенчатой дистилляционной установки

с дефлегмацией и сепарацией паров во второй ступени

и ее процесс на t, x -диаграмме

В дефлегматоре происходит частичная конденсация паров (линия ЕF), и получается влажный пар, соответствующий точке F. Влажный пар является смесью сухого пара с концентрацией, соответствующей точке L, и жидкости с концентрацией, соответствующей точке K. Затем влажный пар поступает в сепаратор 6, в сепараторе от пара отделяется жидкость. Жидкость с концентрацией x 4 < x 3 поступает в дистилляционный бак 8, а пары с концентрацией x 5 > x 3 направляются в конденсатор 7, где превращаются в дистиллят M, и из него поступают в бак готового продукта 9.

В случае, когда дистилляция происходит в установке периодического действия, содержание летучего компонента в дистилляционном кубе 2 (рис. 3.10) постепенно уменьшается, причем дальнейшая перегонка как в кипящей жидкости, так и в получаемых из нее парах идет при переменной увеличивающейся температуре. Содержание низкокипящего компонента в жидкости в начале кипения и в последующие моменты времени определяется на кривой кипения точками и т.д.; соответственно содержание этого компонента в парах определяется точками и т.д. на линии конденсации.


Содержание летучего компонента в парах, все время уменьшаясь, становится равным его первоначальному содержанию в кипящей жидкости, а затем становится еще меньше (точка ), с этого момента дальнейшая перегонка смеси становится нецелесообразной.

Перегонка с водяным паром [1]

Когда смешаны две взаимонерастворимые жидкости, то каждая из них полностью сохраняет свои свойства. Такая смесь легко может быть разделена на составные части отстаиванием. В этом случае парциальное давление каждого компонента не зависит от его содержания в смеси и равно давлению паров чистого компонента при той же температуре, т.е. температура кипения не зависит от соотношения компонентов:

Температура кипения такой смеси всегда ниже температуры кипения чистых компонентов, что используется для перегонки с паром нерастворимых в воде жидкостей. Эта температура постоянна независимо от состава жидкой смеси, пока в жидкости присутствуют хотя бы следы второго компонента. По исчезновении его температура возрастает скачкообразно до температуры кипения компонента, оставшегося в жидкой фазе. До этого момента в 1 м3 пара над смесью содержится такое количество каждого компонента, какое заключалось бы в нем, если бы каждый из компонентов находился порознь при той же температуре.

Если в жидкость, не смешивающуюся с водой, добавить воду, температура кипения такой смеси при атмосферном давлении будет ниже 100 °С. Действительно, так как при одной и той же температуре , то при нормальном давлении < Р, т.е. PB < P норм, а насыщенному водяному пару давлением меньше P норм соответствует температура ниже 100 °С. Эти же соотношения сохраняются и при любом другом давлении. Обычно температуру кипения определяют по кривым давления паров. Перегонку с водяным паром ведут обычно в кубах 1, снабженных паровой рубашкой, и барботером для ввода острого пара (рис. 3.11).

Расход пара на перегонку GB определяется (теоретически) из соотношений

;

тогда, поскольку температура постоянна, постоянны и давления насыщенных паров:

Рис. 3.11. Схема установки для перегонки с водяным паром:

1 – куб; 2 – конденсатор; 3 – отстойник

Иногда по аналогичному принципу проводят перегонку с инертным газом (азот, диоксид углерода и т.д.), которая позволяет снизить температуру процесса. Но перегонка с инертным газом более сложна, ведет к резкому снижению коэффициента теплоотдачи в конденсаторе, сопровождается большим уносом очищаемого компонента с инертным газом.

Молекулярная дистилляция

Обычно молекулярную дистилляцию применяют для разделения нетермостойких смесей, температура кипения которых достаточно высока. Процесс проводят при температуре ниже точки кипения разделяемой смеси под глубоким вакуумом (остаточное давление порядка 102–103 Па). При таких условиях плотность пара резко снижается, а длина свободного пробега молекул существенно увеличивается. Если на небольшом расстоянии от поверхности испарения жидкости, меньшем длины свободного пробега молекул (20–30 мм), установлена охлаждаемая стенка, то легко отрывающиеся от поверхности испарения молекулы НК попадают на эту стенку и конденсируются на ней.


При этом равновесие между жидкостью и паром не устанавливается, так как образовавшиеся пары сразу удаляются с поверхности жидкости. Образовавшийся конденсат (рис. 3.12) – дистиллят удаляется из аппарата через штуцер 5, а кубовый остаток – с помощью воронки 4.

Процесс молекулярной дистилляции дорогостоящий, поэтому его применяют для разделения небольших количеств высокоценных веществ: витаминов, аминокислот, гормонов и т.п.

Рис. 3.12. Схема устройства одноступенчатого аппарата для молекулярной дистилляции: 1 – испаритель; 2 – конденсатор; 3 – рубашка; 4, 5 – выводы соответственно кубового остатка и дистиллята; 6 – распределитель пленки исходной смеси; 7 – нагреватель испарителя

РЕКТИФИКАЦИЯ

Сущность и принципы ректификации

Рассмотренными методами простой дистилляции жидкая смесь, как было показано, поддается разделению на множество фракций различного состава, но не может быть разделена на индивидуальные компоненты. Впрочем, если дистиллят, полученный в процессе простой дистилляции, подвергнуть вторично простой дистилляции, вновь образовавшийся дистиллят опять подвергнуть той же обработке и т.д., то после некоторого числа таких операций можно получить маленькое количество практически чистого низкокипящего компонента. Этим же путем можно получить также небольшое количество практически чистого высококипящего компонента. Помимо низкого выхода практически чистых компонентов и необходимости установки большого числа дистилляционных кубов и конденсаторов, осуществление описанного процесса потребовало бы значительного расхода теплоты и холода на многократное частичное испарение жидкостей и конденсацию паров.

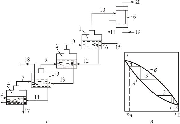
Гораздо проще и со значительно меньшими расходами теплоты и холода бинарная жидкая смесь может быть полностью разделена на практически чистые низкокипящий (А) и высококипящий (В) компоненты по схеме, представленной на рис. 3.13, а. Представим себе ряд террасно расположенных и теплоизолированных дистилляционных кубов, из которых самый нижний, снабженный поверхностью нагрева, наполнен исходной бинарной жидкой смесью. При частичном испарении последней образующиеся пары равновесного состава поднимутся в дефлегматор, оттуда флегма будет стекать в верхний дистилляционный куб.

Исходную смесь, естественно, вводят в тот промежуточный дистилляционный куб, где содержится жидкая смесь того же состава.

Температура кипения бинарной жидкой смеси взаимно растворимых компонентов падает с ростом концентрации низкокипящего компонента В результате выходящий из колонны пар состоит почти целиком из НК.

Рис. 3.13. Ректификация бинарной жидкой смеси: а – схема процессов:

1–4 – дистилляционные кубы; 5 – поверхность нагрева; 6 – дефлегматор; 7–10 – паровые потоки; 11–14 – перетоки жидкости; 15 – отвод дистиллята (целевого продукта); 16 – возврат части дистиллята обратно в первый куб; 17 – отвод кубового остатка; 18 – приток исходной смеси; 19–20 – вход и выход охлаждающей воды; б – диаграмма tx, y процесса: 1–4 – теоретические тарелки; А – линия кипения;

В – линия конденсации

Пар конденсируют в специальном теплообменнике – конденсаторе или дефлегматоре 6 (рис. 3.13). Часть этого конденсата в виде флегмы идет на орошение колонны, другая часть – дистиллят или ректификат – отбирают как готовый продукт. Жидкость, выходящую из нижней части колонны, называют кубовым остатком. Для образования восходящих потоков паров устанавливается кипятильник 4, в котором происходит испарение части кубового остатка. Благодаря такому совмещению процессов конденсации и испарения отпадает надобность в конденсаторах и испарителях при каждом кубе; вся система обслуживается одним дефлегматором (конденсатором) (после верхнего куба) и одним испарителем (в самом нижнем кубе).

В идеальном случае температуры жидкости и пара при их контакте в каждом кубе выравниваются, составы обеих фаз становятся равновесными, низкокипящий компонент (более летучий) диффундирует из жидкости в пар, а высококипящий – из пара в жидкость. Такой однократный контакт пара и жидкости, завершающийся достижением фазового равновесия, называется равновесной ступенью, или теоретической тарелкой. В примере (рис. 3.13) число теоретических тарелок равно числу последовательно соединенных дистилляционных кубов. На рис. 3.13, б изображены в диаграмме tx, y изотермы, соответствующие отдельным теоретическим тарелкам. Рассмотренный процесс разделения жидкой смеси называется ректификацией.

В технике каскад отдельных дистилляционных кубов заменяется барботажными, насадочными и пленочными колоннами. Для осуществления процесса ректификации колонны снабжаются внутренними или выносными дистилляционными кубами и конденсаторами (дефлегматорами).

Схема ректификационной установки непрерывного действия с простой колонной представлена на рис. 3.14.

Рис. 3.14. Схема ректификационной установки непрерывного действия: 1 – емкость для исходной смеси; 2 – подогреватель; 3 – колонна;

4 – кипятильник; 5 – дефлегматор; 6 – делитель флегмы;

7 – холодильник; 8 – сборник дистиллята; 9 – сборник кубового остатка

Ректификационная колонна 3 имеет цилиндрический корпус, внутри которого установлены контактные устройства в виде тарелок или насадки. Снизу вверх по колонне движутся пары, поступающие в нижнюю часть аппарата из кипятильника 4. Пары проходят через слой жидкости на тарелках снизу вверх и конденсируются в дефлегматоре 5. Получаемая жидкость разделяется на дистиллят и флегму, которая направляется на верхнюю тарелку колонны. С помощью дефлегматора в колонне создается нисходящий поток жидкости.

Дистиллят охлаждается в холодильнике 7 и отводится в сборник верхнего продукта. Жидкость, поступающая на орошение колонны (флегма), представляет собой почти чистый НК – низкокипящий компонент.

Однако, стекая по колонне и взаимодействуя с паром, жидкость все более обогащается высококипящим компонентом (ВК), конденсирующимся из пара.

Часть жидкости поступает в кипятильник 4, обогреваемый глухим паром или другим теплоносителями, а другая часть отводится из колонны в виде кубового остатка (нижнего продукта). В качестве хладагентов в дефлегматоре и холодильнике 7, кроме воды, могут использоваться и другие хладагенты. Например, при низкотемпературной ректификации – сжиженный этилен.

Для непрерывного проведения ректификации необходимо, чтобы поступающая на разделение смесь соприкасалась со встречным потоком пара с несколько большей концентрацией ВК, чем в жидкой смеси. Поэтому исходную смесь подают в то место ректификационной колонны 3, которое соответствует этому условию. Место ввода исходной смеси, нагретой до температуры кипения в подогревателе 2, называют тарелкой питания, или питательной тарелкой. Положение тарелки питания или ввода исходной смеси специально рассчитывается. Тарелка питания делит колонну на две части: верхнюю – укрепляющую и нижнюю – исчерпывающую. В укрепляющей части происходит обогащение поднимающихся паров низкокипящих компонентом, а в исчерпывающей – удаление НК.

54. Электроэнергетика - важнейшая фундаментальная отрасль, обеспечивающая нормальную деятельность всех других отраслей экономики, функционирование социальных структур и необходимые условия жизни населения.

Ни одно предприятие, будь то маленькая фабрика или крупный промышленный комплекс, не смогут выполнять свои технологические функции и быть работоспособными без бесперебойного и качественного электроснабжения, надлежащих санитарно-гигиенических условий и обеспечения охраны труда. Поэтому электроэнергетическая служба предприятия (организации) должна быть укомплектована необходимым количеством специалистов, способных профессионально решать эти важные и многофункциональные задачи.

Нельзя согласиться с мнением тех руководителей и специалистов, которые недооценивают электроэнергетическое хозяйство своих предприятий (организаций) и считают его вспомогательным производством, допуская недокомплектацию штатной численности персонала энергослужбы, иногда вплоть до ликвидации должности главного энергетика, а также уделяют недостаточно внимания организации обучения, переподготовки и проверки как профессиональных знаний, так и норм и правил работы в электроустановках.

Особенную остроту эта проблема приобрела в эпоху коммерческой перестройки, в основном из-за резкого усложнения организации и управления электрохозяйством предприятий.

Крупные и средние предприятия с хорошо налаженной структурой энергослужбы стали дробиться на более мелкие акционерные общества (ЗАО, ОАО, ООО), переходя на коммерческую основу и сокращая штат вспомогательных служб. Основное влияние на коммерческую деятельность таких акционерных обществ, как правило, стали оказывать бухгалтеры и юристы.

Немало таких коммерческих организаций функционируют без работника, ответственного за электрохозяйство, способного и обязанного организовать на должном уровне надежную, экономичную и безопасную работу и обслуживание электроустановок. Ощущается нехватка специалистов по охране труда, контролирующих электроустановки и имеющих группу IV по электробезопасности.

В случаях если небольшие по присоединенной мощности организации не занимаются производственной деятельностью, вместо работника, ответственного за электрохозяйство, в соответствии с требованиями действующих норм и правил должны быть работники, ответственные за безопасную эксплуатацию электроустановок, в лице руководителей предприятий (организаций), которые, к сожалению, не являются специалистами-энергетиками со всеми вытекающими отсюда последствиями.

Единые ранее нормы и правила Госэнергонадзора стали разделяться на отдельные издания, что, например, произошло с ПТЭ и ПТБ при эксплуатации электроустановок. Это привело к усложнению усвоения этих правил, а также к разночтению в терминах и определениях.

До 90-х годов в стране функционировала самая мощная в мире уникальная централизованно управляемая Единая энергетическая система, работающая параллельно с энергосистемами стран-членов СЭВ.

После перестройки в стране коренным образом изменилась структура управления электроэнергетикой. Начали создаваться самостоятельные энергетические коммерческие структуры.

Действовавшие ранее единые Правила пользования электрической и тепловой энергией и другие нормативные документы (например, Инструкция о порядке расчетов за электрическую и тепловую энергию) вошли в противоречие с законодательными и правовыми актами и были отменены приказами Министерства энергетики РФ.

Изменились и продолжают реорганизовываться структуры государственного энергетического надзора, коммерческие структуры Энергосбыта и распределительных сетевых компаний энергоснабжающих организаций, что систематически приводит к пересмотру инструктивных материалов по вопросам оформления и перезаключения договоров энергоснабжения, допуска электроустановок в эксплуатацию и др.

Одним из основных документов, определяющих и регулирующих договорные взаимоотношения между потребителями электрической энергии и энергоснабжающими организациями, стал договор энергоснабжения, базой для которого явился Гражданский кодекс Российской Федерации [1].

Поскольку до сих пор отсутствует единая форма типового договора энергоснабжения, то при его заключении или переоформлении с обеих сторон (обычно со стороны энергоснабжающей организации) в текст договора включаются неравнозначные и не совсем благоприятные для другой стороны условия.

Как правило, вторая сторона - потребитель электрической энергии, при отсутствии в штате ответственного за электрохозяйство, не зная в полной мере требований действующих норм и правил в электроустановках и не владея в достаточной степени экономическими и правовыми знаниями в области энергетики, подписывает такой договор, не подозревая о возможных штрафных санкциях и ограничениях в подаче электроэнергии со стороны энергоснабжающей организации.

Несмотря на то, что некоторые такие санкции могут являться не вполне законными, они после подписания договора обеими сторонами становятся юридически правомочными, поскольку в соответствии со ст. 421 п. 2 ГК РФ «Стороны могут заключить договор, как предусмотренный, так и не предусмотренный законом или другими правовыми актами».

Данное обстоятельство усложняется еще и тем фактом, что договор энергоснабжения заключается между потребителем электрической энергии (абонентом Энергосбыта) и Энергосбытом, а указания и рекомендации по его оформлению даются третьей стороной - Госэнергонадзором, и утверждаются Министерством энергетики РФ.

Например, первым заместителем Министра энергетики РФ утверждены «Методические рекомендации по регулированию отношений между энергоснабжающей организацией и потребителями», автором-разработчиком которых является Госэнергонадзор Минэнерго России [2].

Это является одной из причин возникновения указанных выше ситуаций со штрафными санкциями и ограничениями в подаче электроэнергии, что приводит к росту числа споров по данной проблеме в арбитражных судах.

В этих условия еще большую актуальность приобретают вопросы управления электрохозяйством предприятий (организаций).

Настоящая книга содержит 14 глав и 7 приложений.

В гл. 1 книги рассмотрены структура и система организации электрохозяйства предприятий (организаций, фирм) в свете требований действующих норм и правил работы в электроустановках.

Глава 2 посвящена анализу комплексной системы управления электрохозяйством предприятия, в которой приведены обязанности и правомочные функции ответственного за электрохозяйство.

В гл. 3 дан анализ и рассмотрены сферы применения действующих законодательных и правовых актов в области электроэнергетики. Показана необходимость изучения и усвоения этих актов руководителями и специалистами энергослужб предприятий (организаций) и целесообразность контроля с их стороны за правильным оформлением и соблюдением договоров энергоснабжения.

В гл. 4 обобщен и систематизирован перечень необходимой нормативно-технической документации в электроустановках. Рассмотрены вопросы их разработки, утверждения и порядок хранения.

Глава 5 отражает важные вопросы организации обучения и проверки знаний по нормам и правилам работы в электроустановках; показано, как решаются эти вопросы в современных условиях коммерческих взаимоотношений.

Глава 6 раскрывает систему организации и проведения государственного, ведомственного и коммерческого контроля за рациональной и безопасной эксплуатацией электроустановок, своевременной и полной оплатой за потребляемую электроэнергию, за соблюдением установленной нормами и правилами нормативно-технической и коммерческой отчетности.

В гл. 7 показана специфика работы специалистов по охране труда, которые не состоят в штате энергослужб предприятий, но осуществляют контроль за безопасным обслуживанием электроустановок.

Глава 8 посвящена важной и труднорешаемой проблеме по совершенствованию взаимоотношений потребителей электрической энергии с энергоснабжающими организациями, которые в период коренной реструктуризации электроэнергетики все более стали приобретать коммерческий характер. В этой же главе даны рекомендации по оптимизации режимов работы компенсирующих устройств с целью обеспечения благоприятных процессов потребления и генерации реактивной мощности и (или) энергии.

В гл. 9 изложен порядок оформления и заключения договоров энергоснабжения с указанием процедуры получения технических условий и разрешения на присоединение мощности, составления акта разграничения балансовой принадлежности и эксплуатационной ответственности, допуска электроустановок в эксплуатацию и получения разрешения Госэнергонадзора на их подключение к сети энергоснабжающей организации.

В гл. 10 систематизированы термины и определения электроэнергетики путем разделения их на отдельные группы: стандартизированные, включенные в государственные и международные стандарты; не стандартизированные, но применяемые в нормах и правилах работы в электроустановках на основе законодательных и правовых актов; отражающие экономические понятия, применяемые в электроэнергетике.

Главы 11 и 12 посвящены экономическим вопросам оценки безотказности работы приводных электродвигателей на примере самого массового их вида в промышленности - асинхронных двигателей; разработана расчетная модель ущерба при отказах электродвигателей (гл. 11) и определены оптимальные уровни безотказности их работы (гл. 12).

В гл. 13 отражены вопросы устойчивости работы электроприемников при компенсации реактивной мощности, которые тесно связаны с эксплуатационной надежностью этих электроприемников и во многом зависят от показателей качества потребляемой электроэнергии (ГОСТ 13109-97).

В гл. 14 изложены основные принципы расчетного учета электрической энергии, в том числе отражены требования действующих Правил учета электрической энергии, рассмотрены расчетные приборы учета и контроля электроэнергии.

При написании настоящей книги и определения последовательности изложения ее материала автор руководствовался требованиями законодательных, правовых и подзаконных актов, действующих нормативно-технических документов в области управления электрохозяйством и организации работ по обеспечению надежной, экономичной и безотказной эксплуатации электроустановок.

 

55. Развитие рыночных отношений обусловливает необходимость эффективного использования энергии и всех видов ресурсов, повышения научно-технического и организационного уровня производства во всех отраслях экономики, а также подготовки высококвалифицированных кадров, расширения материально-технической, минерально-сырьевой, производственной базы и научного потенциала.

Необходимо отметить, что ресурсосбережение является основой снижения материало- и энергоемкости продукции без ущерба для ее качественных параметров и увеличения абсолютных объемов производства.

Потери тепловой энергии в магистральных, внутриквартальных тепловых сетях, тепловых пунктах и непосредственно в домах различных модификаций и годов постройки колеблются в среднем от 25 до 50%. Особую тревогу вызывают значительные потери холодной и горячей воды в системах водоснабжения и отопления вследствие неудовлетворительного состояния внутридомовых сетей. Не менее значительны потери электрической энергии из-за несовершенства электрических схем и неудовлетворительного состояния электрохозяйства большинства потребителей электрической энергии.

Основными направлениями совершенствования и развития систем тепло- и энергоснабжения следует считать:

- оптимизацию целесообразной степени централизации систем энергоснабжения;

- совершенствование схем и оборудования систем тепло- и энергоснабжения, а также уровня их эксплуатации в целях снижения себестоимости энергии;

- внедрение систем автоматического и ручного регулирования подобных систем, оснащение их измерительной и регулировочной приборной и арматурной аппаратурой.

Системы учета расхода электроэнергии и энергоносителей могут исполняться как в автономном виде для отдельного предприятия, так и являться частью многоуровневой системы учета и контроля.

Оценить эффект от любых мероприятий по энергосбережению без достоверного учета невозможно, поэтому первым важнейшим направлением в энергосбережении является установка приборов учета. Это аксиома. Естественно, большая часть населения, зная, что через кран их деньги утекают в канализацию, а через не утепленные окна - на ветер, будет экономить свой семейный бюджет, а значит, будет экономить и государство.

Тепловой счетчик на тепловом вводе в жилой дом уже обычное явление. Однако практика показывает, что и он не стимулирует рядовых жильцов к какой-либо экономии, т.к. реальный экономический эффект все таки на них не отражается. Значит, необходим и индивидуальный поквартирный учет энергоресурсов.

К сожалению, в существующем жилье используется вертикальная разводка системы отопления зданий с несколькими стояками в каждой квартире, при которой практически не возможна установка индивидуальных приборов учета.

Проектировщики и строители считают, что установка приборов учета приведет к существенному удорожанию строительства. Но, учитывая критическое состояние жилищно-коммунального хозяйства страны, постоянный рост тарифов на энергоресурсы, переход в ближайшем будущем на 100% оплату населением коммунальных услуг, этот аргумент весомым не кажется. Кроме того, уже сейчас на рынке есть многофункциональный прибор для поквартирного учета всех водо- и энергоресурсов, и стоимость такого прибора ниже стоимости 1 кв. м. в новостройке.

Жилищно-коммунальное хозяйство.

Основными направлениями повышения эффективности использования ТЭР (теплоэнергоресурсы) и реализации потенциала энергосбережения в жилищно-коммунальном хозяйстве являются:

- ликвидация неэкономичных котельных с переводом их нагрузок на другие котельные;

- децентрализация систем теплоснабжения со строительством котельных малой мощности;

- повышение эффективности работы коммунальных котельных путём замены неэкономичных котлов на более эффективные, перевода паровых котлов в водонагрейный режим работы, использование безопасных и экономичных способов очистки поверхности нагрева от накипи и нагара, внедрение безреагентных моноблочных водоподготовительных установок, перевод котельных с мазута на газ;

- перевод котельных на местные виды топлива;

- установка в котельных электрогенерирующего оборудования;

- перекладка тепловых сетей предизолированными трубами;

- внедрение комплексной системы автоматизации и диспетчеризации котельных, тепловых сетей, ЦТП;

- тепловая реабилитация жилых и общественных зданий;

- внедрение приборов учёта, контроля и регулирования расхода ресурсов, включая оснащение квартир и жилых домов приборами учёта холодной, горячей воды и газа;

- перевод автомобильного городского коммунального транспорта на газ;

Первоочерёдные мероприятия:

- прокладка тепловых сетей предизолированными трубами;

-ликвидация длинных теплотрасс, децентрализация систем теплоснабжения со строительством котельной малой мощности;

- замена котлов с низким КПД на более экономичные;

- перевод котлов в водонагревательный режим работы;

- внедрение АСУ, диспетчеризации и мониторинг котельных, тепловых сетей, ЦТП;

- диспетчеризация сетей наружного освещения;

- внедрение сетей наружного освещения;

- внедрение систем АСУ ТП водоснабжения и водоотведения г. Минска;

- внедрение приборов учёта и регулирования потребления ТЭР.

Основные направления энергосбережения

Энергосбережение в теплотехнике, теплоэнергетике и тепловых технологиях необходимо сориентировать по нескольким основным направлениям: в системах электроснабжения, в вопросах теплообмена, в теплогенерирующих установках, котельных и тепловых сетях, в тепловых технологиях, в зданиях и сооружениях, а также за счет использования вторичных ресурсов и альтернативных источников энергии.

Решение основной задачи реформы ЖКХ - улучшение качества услуг при одновременном снижении затрат на их предоставление, затрагивает интересы вех россиян без исключения. При этом, по опубликованным данным опросов городского населения, в первую тройку наиболее острых проблем ЖКХ (после роста цен на коммунальные услуги и низкого качества содержания жилья) входят перебои водоснабжения и отопления.

Низкое качество и возрастающая стоимость этих коммунальных услуг определяется, кроме фактического повышения стоимости энергоносителей, и техническим состоянием отрасли. Затраты, обусловленные большими потерями во всех элементах муниципальных тепло и водохозяйственных систем, включаются в тарифы платежей, что неизбежно ведет к их постоянному росту, вызывающему увеличение социальной напряженности в обществе. Население хочет платить только за то, что действительно потребляет.

Необходимо объединять в необходимой и достаточной мере: организационные, интеллектуальные, материально-технические и финансовые ресурсы для создания комплексной и динамично развивающейся системы эксплуатации и управления энергосбережением c помощью ресурсосберегающих технологии.

Создание программы энергосбережения в ходе анализа хозяйственной деятельности и последующая разработка системы эксплуатации и управления энергосбережением обеспечит решение следующих задач:

· повышение энергоэффективности в различных отраслях экономики и в ЖКХ;

· решение на этой основе социальных и экономических задач;

· создание условий для роста промышленного производства;

· повышение конкурентоспособности выпускаемой продукции;

· снижение тарифов на энергоресурсы и затрат на содержание ЖКХ;

· создание условий для привлечения инвестиций;

· развитие инвестиционной привлекательности в объектах, ориентированных на энергосбережение.

Альтернативы снижению энергоресурсных затрат на всех этапах жизненного цикла коммунальных систем тепло - водоснабжения и водоотведения не существует. Решению объявленной задачи в сфере ЖКХ отвечают следующие мероприятия:

· учет тепло- и водоподачи, затрат на энергоснабжение и сокращение их потерь;

· сокращение потребляемой электроэнергии о оптимизация электроснабжения;

· сокращение количества непроизводительного ручного труда (сокращение численности обслуживающего персонала);

· повышение КПД технологического оборудования за счет энергосберегающих технологий;

· создание автоматизированных информационных систем сбора данных и управления инженерными сетями и объектами;

· оперативность и оптимальность управления технологическими объектами;

· информирование общественности о результатах реализации мероприятий по энерговодосбережению.

Реализация этих мероприятий проходит ряд этапов:

1. Проведение технического энергоаудита аудита тепло- и водохозяйственной системы и энергоаудита.

2. После анализа результатов аудита следует составление программы на создание (или доработку имеющейся) системы сбора данных и правления инженерными сетями и объектами, а также оптимизацию энерго-водосберегающих мероприятий. Программа должна содержать:

· Обоснованные предложения по техническим и технологическим изменениям в рассматриваемой системе инженерных сетей и объектов и сравнение с нормативами потребления (коммунальных услуг)

· Перечень оборудования для оснащения объектов водоснабжения, водоотведения и теплоснабжения.

· Техническое задание на проектирование по всем предложенным инновациям.

· Обоснование и расчет срока окупаемости проекта.

3. Внедрение изменений на основе разработанных технических предложений:

· Изменения в напорных характеристиках насосов и геометрии сетей, на основе

· результатов гидравлических расчетов

· Внедрение частотных преобразователей с автоматическим управлением и регулированием.

· Внедрение современных теплогенерирующик и теплообменных устройств, теплоизоляционных материалов.

· Внедрение современных приборов учета и контроля энерговодоресурсов.

· Создание автоматизированных систем контроля и диспетчерского управления (АСКДУ), АСУ ТП для управления инженерными сетями и объектами, сбора, обработки, анализа и хранения полученных данных.

4. После оснащения объектов тепло водоснабжения и водоотведения предлагаемым оборудованием, верифицируется срок окупаемости проекта путем фиксации и учета:

· снижения энерго- и водопотребления,

· снижения стоимости ремонта электродвигателей и насосов,

· снижения количества отказов электродвигателей,

· сокращения аварийности на сетях

· увеличения межремонтных сроков

5. Формулируются и вводятся в действие скорректированные регламенты эксплуатации.

6.Начинается процесс отдачи инвестиций.

Организационно-финансовые мероприятия:

1. Для разработки программы, создания схемы и механизма ее финансирования и собственно реализации создается рабочая группа в составе представителей администрации, предприятий ЖКХ и специализированных компаний.

2. Финансирование создания и реализации программы предлагается осуществить за счет инвестиций из бюджетов различных уровней с привлечением частных фирм, финансовых групп и банков.

3. Необходимо сформулировать и оформить документы, дающие гарантии на возврат вложенных инвестиционных средств за счет снижения стоимости услуг, экономии энергоресурсов и эксплуатационных затрат, а также документы, дающие гарантию того, что на период окупаемости проекта тарифы на оказываемые услуги не будут снижены из - за уменьшения их себестоимости.

Экономический и социальный эффект

1. Реализация подобных проектов позволит в ближайшие 2-3 года получить ожидаемые результаты от внедрения предлагаемых разработок и решить поставленные задачи.

2. Будет доказана возможность принципиально новой организации работы административных служб и технического персонала действующих предприятий, направленной на решение задач объявленной реформы ЖКХ.

3. Благодаря созданию единого информационного пространства решается задача оперативного получения информации, на основе которой принимаются ответственные решения технологического и экономического характера, появляется возможность системного анализа всего массива получаемых данных.

4. Наличие достоверной информации обеспечит точный учет всех потребляемых ресурсов и удельные расходы потребляемых источников энергии и водных ресурсов.

5. После внедрения предлагаемого оборудования и автоматизированных систем появится возможность планомерного и оперативного управления мощностями оборудования, что сразу отразится на экономии электроэнергии (до 25-40%).

6. Стабилизация работы гидравлических систем приведет к сокращению порывов водоводов и других аварий из-за чрезмерных нагрузок (возможность в 1.5 - 2 раза увеличить межремонтные сроки работы сетей и оборудования).

7. Создание локальных автоматизированных систем управления на удаленных объектах, внедрение систем охранной сигнализации и видеонаблюдения позволят высвободить обслуживающий персонал на 20-40% (сокращение затрат на оплату).

8. Появляется возможность обоснованного планирования деятельности и развития ЖКХ с учетом возможностей бюджета и доходов абонентов, перехода на экономически обоснованные тарифы, получения реальной оплаты за поданные тепло, воду и канализацию стоков по приборам учета, а не по "нормативам потребления".

56. Перегонка. - П. (destillation.) называетсяоперация, оченьчастоприменяемая в химической лабораторной практике и втехникеназаводахдля разделения растворов жидкостей или твердых тел в жидкостях, атакжесмесей их, основаннаянанеодинаковойихлетучестиисостоящаявпревращении жидкости кипячениемвпар, которыйзатемохлаждениемвхолодильнике вновь сгущается в жидкое состояние. Холодильникуприэтомдаетсятакоерасположение, чтосгущающаясяизпаровиподлежащаяотделению жидкость не можетстекатьприэтомобратновсосуд, гдепроизводится кипячение, а направляется (перегоняется) вдругойсосуд,называемыйприемником. СухоюП. (destillationseche, trockeneDestillation, destructive destillation - последнее, английскоеназваниелучше всех прочих отвечает существу дела) называется разложениетвердыхвеществпринагревании, сопровождающеесявыделениемпарообразныхпродуктов. При этомобыкновенновпарыпереходитлишьбольшаяилименьшая часть взятого вещества, а часть его остается под конецоперациив перегонном аппарате (котле, реторте) в виде твердого остатка.

Перегонка - один из наиболее часто используемых химиками методов как для идентификации, так и для очистки органических соединений. Температура кипения, определяемая при перегонке, одно из важных физических свойств соединения. Различные жидкие химические вещества имеют в большинстве случаев разную температуру кипения. Этот факт позволяет использовать дистилляцию для очистки целевого соединения от нелетучих (или менее летучих) примесей.

Температура кипения - это температура, при которой давление жидкой фазы соединения равна внешнему давлению, действующего на поверхность жидкости. Иначе говоря, давление паров повышается по мере повышения температуры жидкости, а когда давление паров сравняется с атмосферным давлением - жидкость начинает кипеть. А так как пары находятся в равновесии с кипящей жидкостью - температура паров равна температуре самой жидкости.

Различные вещества кипят при разных температурах, так как обладают характеристичным давлением паров.

В основу этого положена идентификация соединения по температуре кипения:

Перегнать жидкость;

Определить температуру начала и конца перегонки. Чем уже температурный диапазон - тем чище вещество;

Сравнить полученную температуру кипения с температурой кипения вещества по справочной литературе.

Наиболее часто в органическом синтезе используются следующие виды перегонки:

Простая перегонка - для разделения веществ с большой разницей в температурах кипения (>60 °C).

Фракционная перегонка - для разделения веществ с небольшой разницей в температурах кипения (<60 °C).

Перегонка в вакууме - для очистки термолабильных веществ.

Перегонка с водяным паром - для очистки веществ, обладающих значительным давление пара при температуре кипения воды.

57.







Date: 2015-08-15; view: 913; Нарушение авторских прав



mydocx.ru - 2015-2026 year. (3.398 sec.) Все материалы представленные на сайте исключительно с целью ознакомления читателями и не преследуют коммерческих целей или нарушение авторских прав - Пожаловаться на публикацию