Главная Случайная страница


Полезное:

Как сделать разговор полезным и приятным Как сделать объемную звезду своими руками Как сделать то, что делать не хочется? Как сделать погремушку Как сделать так чтобы женщины сами знакомились с вами Как сделать идею коммерческой Как сделать хорошую растяжку ног? Как сделать наш разум здоровым? Как сделать, чтобы люди обманывали меньше Вопрос 4. Как сделать так, чтобы вас уважали и ценили? Как сделать лучше себе и другим людям Как сделать свидание интересным?


Категории:

АрхитектураАстрономияБиологияГеографияГеологияИнформатикаИскусствоИсторияКулинарияКультураМаркетингМатематикаМедицинаМенеджментОхрана трудаПравоПроизводствоПсихологияРелигияСоциологияСпортТехникаФизикаФилософияХимияЭкологияЭкономикаЭлектроника






Сечения передачи энергии возбуждения при столкновениях





метастабильного атома гелия с атомом неона при T = 300 K

Переход s ×1017, см2
 
 
валентной зоны показаны пунктиром три примесных уровня. Во-вторых, в примесном полупроводнике число носителей заряда определяется, в основном, примесями. Так, при наличии в полупроводнике донорной примеси электроны с энергетических уровней её переходят в зону проводимости, причем число таких электронов гораздо больше числа электронов, переходящих в зону проводимости из валентной зоны, и тем больше, чем выше температура полупроводника. Основными носителями заряда в таком полупроводнике являются электроны в зоне проводимости, а сами полупроводники называются полупроводниками n-типа. В полупроводниках с акцепторной примесью наиболее вероятным является переход электронов из валентной зоны на акцепторные уровни. В результате в валентной зоне появляется много дырок (а в зоне проводимости электронов очень мало), которые и являются здесь основными носителями заряда. Такие полупроводники называются полупроводниками p-типа. 3. Методы создания инверсной заселенности в полупроводниках   Все сказанное ранее относилось к полупроводнику, в котором носители находились в состоянии теплового равновесия. Например, в рассуждениях о появлении в идеальном полупроводнике тока (или проводимости) при температуре выше абсолютного нуля основную роль играло появление электронов в зоне проводимости за счет теплового движения, т. е. по существу за счет установления теплового равновесия между зонами. Для создания лазеров полупроводники в состоянии теплового равновесия непригодны. В полупроводнике необходимо создать такие условия, чтобы носители в нем находились в неравновесном состоянии. Существует несколько методов создания инверсной заселенности состояний в полупроводниках: 1) метод инжекции неравновесных носителей через p-n-
     
 
 
 

               
 
переход вырожденных полупроводников; 2) оптическое возбуждение (когерентное и некогерентное); 3) возбуждение пучком быстрых электронов; 4) возбуждение однородных полупроводников импульсами электрического поля (лавинная ионизация). Основным механизмом генерации в полупроводниках является индуцированная излучательная рекомбинация электронно-дырочных пар. В частности, в инжекционных лазерах используется рекомбинационное излучение, возникающее при инжекции носителей в прямом направлении через p-n-переход. Рассмотрим процесс излучательной рекомбинации в полупроводнике с неравновесной концентрацией носителей. Вообще говоря, энергия, освобождающаяся при рекомбинации, реализуется в виде одного из трех основных процессов: рождения фотона (излучательная рекомбинация), нагревания решетки (образование фононов), увеличения кинетической энергии свободных носителей (рекомбинация Оже). Лазерное излучение связано с первым из этих процессов, т. е. с излучательной рекомбинацией. Обратимся снова к рис. 1. Излучательная рекомбинация в полупроводнике может происходить в результате межзонных переходов (стрелка 1) и переходов из зоны на примесный уровень (стрелки 2). На рисунке показана рекомбинация через акцепторный уровень. При этом электрон совершает излучательный переход на акцепторный уровень, а затем рекомбинирует с дыркой в валентной зоне. Кроме того, рекомбинация может идти через донорный уровень, когда электрон из зоны проводимости переходит на донорный уровень, а оттуда совершает переход в валентную зону. Наконец, излучательная рекомбинация может идти через оба примесных уровня (стрелки 3). 4. Условие создания инверсной заселенности   Наличие спонтанной излучательной рекомбинации
 
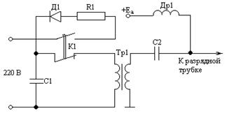
например в ЛГ - 34М (f» 30 МГц), или источником постоянного тока (например, в ЛГ-75, ЛГ-55 и др.), который вызывает тлеющий разряд в трубке. Напряжение горения разряда составляет около 1 – 2 кВ, а величина разрядного тока — 10 – 50 мА. Для зажигания разряда на электроды необходимо подать специальный пусковой импульс. Для этого к газоразрядной трубке через дроссель Др1 (рис. 2) подводится постоянное напряжение +Еа, а через конденсатор С2 — пусковой импульс от схемы зажигания. При нажатии кнопки К1 конденсатор С1 заряжается до некоторого напряжения через диод Д1. Если кнопку отпустить, конденсатор С1 будет разряжаться через первичную обмотку трансформатора Тр1 и во вторичной обмотке появится пусковой импульс. При разряде часть атомов гелия ионизируется, образуя плазму, содержащую положительно заряженные ионы и электроны. Наиболее важными механизмами газоразрядного возбуждения являются столкновения первого и второго рода. Столкновения первого рода — это неупругие столкновения между электронами газового разряда и невозбужденными атомами (звездочкой отмечены возбужденные атомы):   е + Х ® Х* + е. (1)     Столкновения второго рода — это неупругие столкновения метастабильных возбужденных атомов одного сорта с невозбужденными атомами другого сорта при условии, что их энергетические уровни почти совпадают (почти резонанс). При этом происходит эффективная передача энергии от атомов первого газа к атомам второго газа:   Х* + Y ® Y* + Х. (2)   Сечение такого процесса большое при совпадении
 
   
 
 
 


               
 
21S0[20,614 эВ]. Оптические переходы 23S1 1S0 и 21S0 1S0 запрещены правилами отбора для квантового числа L. Поэтому состояния 23S1 и 21S0 характеризуются большим временем жизни (t» 10–3с). Это метастабильные состояния. Электронная конфигурация Ne: 1s22s22p6. Основное состояние: 1S0. Наинизшие возбужденные состояния (обозначения по Пашену): 1s (1s5 ¸ 1s2) [ 16,619 ¸ 16,848 эВ]; 2p (2p10 ¸ 2p1) [18,381 ¸ 18.966 эВ]; 2s (2s5 ¸ 2s2) [ 19,664 ¸ 19,779 эВ]; 3p (3p10 ¸ 3p1) [20, 149 ¸ 20,368 эВ]; 3s (3s5 ¸ 3s2) [20,560 ¸ 20,662 эВ].  
Рис. 2. Схема зажигания разряда при питании газового лазера постоянным током

Существенно, что уровни 2s2 [19,779 эВ] и 3s2 [20,662 эВ] энергетически близки к метастабильным уровням гелия 23S1 и 21S0. Например, разница энергий между 23S1 (Не) и 2s2 (Ne) составляет всего 0,039 эВ, что близко к величине kT при комнатной температуре. (При температуре 300 К kT» 0.026 эВ.)

Рассмотрим механизм создания инверсной заселенности состояний в неоне. Возбуждение газовой среды осуществляется или высокочастотным генератором, как,
 
свидетельствует о возможности создания лазера. Для того чтобы в спектре излучения спонтанной рекомбинации возникло усиление, вынужденное испускание фотонов должно преобладать над их поглощением. Необходимым условием для этого является наличие инверсии населенностей. В полупроводниковых лазерах, следовательно, должна существовать инверсия на переходах излучательной рекомбинации. Рассмотрим условия получения такой инверсии. Анализ условий получения инверсии требует знания уровней энергии, сечений их возбуждения, времен релаксации и т. д. При общем рассмотрении такого широкого класса лазерных активных сред, какими являются полупроводники, этот путь нерационален, даже если и возможен. К счастью, достаточно общие термодинамические соображения, учитывающие вместе с тем специфику статистики электронов в полупроводниках, могут дать общие условия инверсии в этих материалах. Независимо от конкретного механизма излучательной рекомбинации возникающие при этом фотоны подчиняются общим законам теории излучения. Скорость заполнения фотонами частоты w некоторой радиационной моды объема V составляет dNw/dt = (A + B Nw)/V, (1)   – число фотонов, имеющихся в моде. Первый член в (1) обусловлен спонтанным испусканием, второй соответствует разности скоростей вынужденного испускания и поглощения фотонов. В рассматриваемом случае излучательной рекомбинации в каждом акте испускания фотона одна электронно-дырочная пара исчезает, а в каждом акте поглощения одна такая пара возникает. Связь коэффициентов спонтанного А и вынужденного В испусканий можно найти из термодинамических соображений. При температуре Т в соответствии со статистикой Бозе – Эйнштейна равновесное число
 
   
 
 
 


               
 
заполнения моды (для двух поляризаций) составляет   , (2)   При равновесии , следовательно, в силу (1) имеем   , (3) Дальнейший анализ требует учета специфики полупроводников. Выделим в спектре электронных состояний два уровня с энергиями Е2 > Е1. Скорость излучательной рекомбинации на переходе Е2 ® Е1 пропорциональна произведению концентраций электронов на уровне Е2 и дырок на уровне Е1. Электроны, как известно, подчиняются статистике Ферми – Дирака. Вероятность того, что электрон находится в состоянии с энергией Е, задается распределением Ферми:   , (4)   где m – энергия (уровень Ферми). Вероятность найти на уровне энергии Е дырку равна вероятности того, что этот уровень не занят электроном и составляет, следовательно,   . (5)   Тогда скорость спонтанной рекомбинации, пропорциональная числу электронов на уровне Е2 и числу дырок на уровне Е1, может быть представлена в виде   , (6)
 
Рис.1. Схема энергетических уровней He–Ne-лазера: а – l = 3.39 мкм, b –l = 0.63 мкм, c – l = 1.15 мкм   В разряде происходит возбуждение атомов Не и Ne за счет прямого электронного возбуждения. Атомы Не при столкновении с атомами Ne могут передавать энергию возбуждения с уровней 21S0 и 23S1 на уровни 3s2 и 2s2 атома Ne, что приводит к их селективному заселению. Инверсию населенностей и затем генерацию удается получить на большом числе переходов атома Ne в диапазоне длин волн от 0.6 до 133 мкм. Наиболее известны переходы 2s2 ® 2p4 (l = 1.15 мкм, стрелка с на рис. 1), 3s2 ® 3p4 (l = 3.39 мкм, стрелка а), 3s2 ® 2p4 (l = 0.63 мкм, стрелка b). Рассмотрим энергетическую схему гелия и неона. Электронная конфигурация He: 1s2. Основное состояние: 1S0. Наинизшие возбужденные состояния: 23S1[19,815эВ] и
 
   
 
 
 

               
 
особого физического смысла. С этими обозначениями лучше познакомиться на примере атома Ne (см. рис. 1). Здесь показано, что первое возбужденное состояние 2р53s (конфигурация np5(n + 1)s) обозначается по Пашену 1s, а четыре его подуровня нумеруются в порядке убывания энергии от 1s2 до 1s5. На той же диаграмме показаны другие конфигурации атома Ne (снизу под каждой группой уровней) и приведены соответствующие этим конфигурациям обозначения Пашена (сверху над каждой группой уровней), стоящие сбоку около каждой конфигурации цифры показывают, какими индексами нумеруются подуровни соответствующих состояний. Так, около состояния с конфигурацией (2p53p), обозначаемой по Пашену как 2p, стоят цифры 1, 10. Это значит, что десять подуровней этого состояния нумеруются сверху от 2p1 до 2р10. Для уровней атома гелия (см. рис. 1) обозначения даются в терминах LS-связи. Для него кроме основного состояния 11S0 показаны два возбужденных состояния 23S1 и 21S0. Переходы из обоих возбужденных состояний на основной уровень запрещены и, следовательно, уровни 23S1 и 21S0 метастабильные (времена жизни каждого около 10–3 с). Важно, что уровни 3s2 и 2s2 атома неона близки к метастабильным возбужденным уровням атома Не.  
 
  где А0 – коэффициент пропорциональности. Аналогично величина В, определяющая в (1) разность скоростей вынужденного излучения и поглощения, составляет   , (7)   где В1 и В2 – коэффициенты пропорциональности. Подставляя эти выражения для А и В в (3) и учитывая равновесные распределения (2) и (4), получаем уравнение   . (8)   По предположению фотоны с энергией возникают в результате прямозонной излучательной рекомбинации, происходящей между уровнями Е2 и Е1; значит, = Е2 – Е1. Тогда уравнение (8) всегда удовлетворяется, если В2 = В1 = А0 / 2. Это означает, что   . (9)   Следовательно, разность между скоростями вынужденного испускания фотонов на переходе зона – зона при излучательной рекомбинации и поглощения фотонов на том же переходе положительна при условии f(E2) > f(E1), (10)   если f(E) – распределение Ферми (4), представленное на рис. 2, то для пары уровней Е2 > Е1 при термодинамическом равновесии это условие не выполняется.
 
   
 
 
 


               
 
Рис. 2. Распределение Ферми (m – уровень Ферми) Вспомним теперь, что уровни Е2 и Е1 разделены запрещенной зоной и находятся соответственно в зоне проводимости и в валентной зоне. Неравновесные носители, т. е. неравновесные электроны в зоне проводимости и дырки в валентной зоне, создаваемые каким-то источником накачки, обладают конечными временами жизни в зонах. На протяжении этого времени термодинамическое равновесие не соблюдается, и, следовательно, единого уровня Ферми для всей системы в целом не существует. Однако если в электронном и дырочном газах в отдельности за время, меньшее времени жизни носителей в зонах, устанавливается свое квазиравновесное состояние фермиевского типа, но с одной и той же температурой для всей системы, а равновесие между этими газами отсутствует, то можно ввести так называемые квазиуровни Ферми отдельно для электронов в зоне проводимости mn и дырок в валентной зоне mp. Допустимость введения отдельных квазиравновесных функций распределения для дырок и электронов в валентной зоне и в зоне проводимости соответственно априорно не очевидна. Она оправдывается тем, что по крайней мере в нескольких полупроводниках время термализации электронов в пределах зоны (0.1 пс) на три – четыре порядка меньше характерного времени межзонной термализации (1–10 нс). Вернемся к условию инверсии (10). Представив в соответствии с проведенным выше обсуждением f(E2) и f(E1) в виде  
 
частью неона. Непосредственно в генерации участвуют лишь энергетические уровни неона; гелий необходим для создания эффективного механизма возбуждения атомов неона. Большинство He–Ne-лазеров возбуждается разрядом постоянного тока, создаваемым высоким напряжением, приложенным к заполненному газом объему. Атомы гелия легко перевести электронным ударом в одно из нескольких метастабильных энергетических состояний. Атом неона, имеющий на внешней оболочке на шесть электронов больше, чем гелий, обладает крайне сложной схемой возбужденных состояний. Энергии двух из этих состояний почти точно совпадают со значениями энергии для двух из метастабильных состояний гелия. Если энергии настолько близки, то соударение атома гелия с неоном может приводить к эффективной передаче энергии от атома гелия в метастабильном состоянии к атому неона в основном состоянии. Столкновение, которое приводит к такому типу передачи энергии, называется резонансным соударением. Схема энергетических уровней гелия и неона показана на рис. 1. В литературе встречаются различные обозначения энергетических уровней атомов. Часто применяется система обозначений, отвечающая LS-связи. В этом случае состояние атома характеризуется суммарным орбитальным моментом L и суммарным спиновым моментом S. Спектральные термы в зависимости от величины L обозначаются символами S, P, D, F … и т.д. Так, состояние с L = 0 обозначается символом S, состояние с L = 1 – символом P, состояние с L = 2 – символом D и т. д. Сверху слева от этих символов указывается мультиплетность терма 2S + 1, внизу справа – полный момент атома J, а перед буквой, обозначающей спектральный терм, ставится значение главного квантового числа возбужденного электрона. Например, обозначение 31P1 означает, что речь идет о терме, у которого L = 1, J = 1, 2S + 1 = 1, т. е. S = 0 и главное квантовое число n = 3. Часто в литературе пользуются обозначениями Пашена. Они компактны и носят полуэмпирический характер, не имея
 
   
 
 
 

               
 
4.теоретическими. Приборы и оборудование 1. Гелий-неоновый лазер типа ЛГ-36А с блоком питания. 2. Набор светофильтров или ослабителей. 3. Линза (F = 75 мм). 4. Линейка. 5. Штангенциркуль. 1. Введение   Газовые лазеры чаще всего используются в лазерной технологии. Семейство газовых лазеров включает как мощные технологические системы на двуокиси углерода, так и He–Ne-лазеры малой мощности. Они могут работать в непрерывном и импульсном режимах; их рабочие частоты занимают диапазон от ультрафиолетовой до инфракрасной области спектра. В зависимости от природы активной среды можно разделить газовые лазеры на три типа: атомарные, ионные и молекулярные. Для накачки газовых лазеров используют различные методы, большинство из лазеров возбуждается с помощью электрического разряда. Электроны в разряде ускоряются в электрическом поле, существующем между парой электродов. Соударяясь с атомами, ионами или молекулами активной среды, электроны вызывают переходы этих частиц в возбужденные энергетические состояния. При достаточно высокой мощности накачки создается инверсная населенность 2. He–Ne-лазер: схема энергетических уровней, принцип работы   Наиболее часто используется He–Ne-лазер, в котором генерация происходит при переходах между энергетическими уровнями нейтрального атома. Активная среда представляет собой смесь десяти частей гелия с одной
 
, (11)   где mn – квазиуровень Ферми для электронов, а mр – для дырок, из неравенства (10) легко получить эквивалентное ему, но более наглядное условие: Fn – Fp > E2 – E1. (12)   Так как минимальное значение Е2 – Е1 равно ширине запрещенной зоны Eg, условие инверсии приобретает простой вид: mn – mp > Eg. (13)   Следовательно, накачка, создающая неравновесность, должна быть достаточно сильной для того, чтобы квазиуровни Ферми оказались внутри соответствующих разрешенных зон энергии. Это означает, что электронный и дырочный газы вырождены, при этом все уровни в валентной зоне с энергией Е1 > mр практически полностью не заселены, а все уровни в зоне проводимости с энергией Е2 < mn практически полностью заселены электронами. Тогда фотоны, энергия которых лежит в интервале   , (14)   не могут вызвать переходы валентная зона – зона проводимости и поэтому не поглощаются. Обратные переходы зона проводимости – валентная зона возможны. Вынужденная излучательная рекомбинация на этих переходах как раз и создает лазерное излучение. Неравенства (14) определяют ширину полосы соответствующего усиления. 5. Излучение p-n-перехода  
 
   
 
 
 

               
 
Наиболее распространенным способом создания инверсной населенности является возбуждение полупроводников постоянным током, осуществляющим инжекцию электронов и дырок в область p–n-перехода полупроводникового диода. Создаваемые таким образом так называемые инжекционные (или диодные) полупроводниковые лазеры получили наибольшее распространение в силу своей простоты, надежности и высокого кпд. Самый простой полупроводниковый лазер – полупроводниковый лазерный диод – состоит из соединенных вместе веществ n- и p-типа. Диаграммы энергетических уровней для полупроводников n- и p-типа показаны на рис. 3. Статистическое распределение носителей описывается функциями Ферми:   , (15) , (16)   где mn и mp – квазиуровни Ферми; Eg – ширина запрещенной зоны. (Равновесное распределение поддерживается в результате взаимодействия носителей с кристаллической решеткой. Если, например, в определённый момент времени некоторые носители получат дополнительную внешнюю энергию и число носителей с большей энергией станет превышать норму, то через короткое время (10 - 11 – 10 - 13 с) статистическое распределение восстановится.) У вырожденных полупроводников квазиуровни Ферми находятся внутри зон. Если n- и р-типы полупроводника привести в контакт, то произойдет встречная диффузия и рекомбинация электронов из n-области и дырок из p-области1 до
 
Лабораторная работа 3 ГЕЛИЙ-НЕОНОВЫЙ ЛАЗЕР   Цель работы 1. Ознакомиться с принципом действия и конструкцией гелий-неонового лазера. 2. Исследовать зависимость структуры поля излучения гелий-неонового лазера с полуконфокальным резонатором от юстировки резонатора. Осуществить простейшую селекцию поперечных мод. 3. Исследовать связь между модовой структурой и углом расхождения лазерного луча. Измерить угол расхождения и диаметр луча гелий-неонового лазера при генерации на разных поперечных модах. Экспериментальные результаты сопоставить с
 
   
 
 
 

               
 
  Отчет по работе должен содержать следующие пункты: цель работы, описание экспериментальной установки, экспериментальные результаты (осциллограммы импульсов, рассчитанные значения периода следования и длительности импульсов, угла расхождения, измеренные значения энергии), выводы.   10. Контрольные вопросы  
  1. Перечислите достоинства и недостатки полупроводниковых лазеров.
  2. Энергетический спектр идеального полупроводникового кристалла.
  3. Методы создания инверсной заселённости в полупроводниках.
  4. Излучательная рекомбинация.
  5. Энергетическая диаграмма вырожденного p-n перехода.
  6. Чем определяется длина волны перехода?
  7. Чем определяется вид спектра полупроводникового лазера и светодиода, работающего на уровне ниже порогового.
  8. Устройство полупроводникового лазера.
  11. Список литературы   1. Довгий Я. О. Оптические квантовые генераторы. Киев: Высшая школа, 1977. 2. Ярив А. Квантовая электроника и нелинейная оптика. М.: Советское радио, 1973. 3. Базаров В. К. Полупроводниковые лазеры и их применение. М.: Энергия, 1969. 4. Зи С. М. Физика полупроводниковых приборов. М.: Энергия, 1973. 5. Технические описания приборов.
 
наступления равновесия, когда квазиуровни Ферми совместятся: mn = mp = Ef (рис. 3, а). При этом возле границы электронно-дырочного перехода в n- области останется связанный положительный объемный заряд ионизированных доноров, а в p- области в результате отхода дырок останется отрицательный объемный заряд ионизированных акцепторов. Эти пространственные заряды образуют двойной электрический слой (запорный слой), электрическое поле которого препятствует дальнейшей диффузии и рекомбинации электронов и дырок. Устанавливается равновесие. Падение напряжения на границах p- и n- областей называется потенциальным барьером p-n-перехода. Потенциальный барьер не дает электронам проникнуть в p-область. Рис. 3. Энергетическая диаграмма вырожденного p–n-перехода: а – внешнее напряжение отсутствует; б – внешнее напряжение приложено в прямом направлении   Если к образцу приложить внешнее напряжение в прямом направлении, т. е. напряжение, создающее поле, противоположное направлению контактного поля, то потенциальный барьер уменьшится. При достаточно большой величине приложенного внешнего напряжения энергетическая диаграмма вырожденного p–n-перехода
 
   
 
 
 

               
 
принимает вид, показанный на рис. 3, б Теперь электронный квазиуровень Ферми в n-области лежит выше дна зоны проводимости в p-области. Поэтому электроны из n-области могут переходить в зону проводимости р-области, т.е. происходит инжекция электронов в р-область. Затем инжектированные электроны рекомбинируют с дырками в валентной зоне с излучением фотонов с энергией, примерно равной ширине запрещенной зоны. Естественно, может происходить и переход дырок из р-области через p–n-переход в n-область. Тогда рекомбинация происходит в n–области p–n-перехода. Излучение называется рекомбинационным свечением. Если мы достигли достаточной инверсной населенности в области перехода (электронов в зоне проводимости больше, чем дырок в валентной зоне), то рекомбинация может быть стимулированной и возможна генерация. В случае нестимулированного излучения устройство называется светодиодом. Светодиоды (СД) используются в индикаторах и дисплеях вместо газоразрядных индикаторных трубок и других высоковольтных индикаторных элементов, так как они рассчитаны на низкое напряжение и очень экономичны. Излучение самых доступных для промышленного производства светодиодов лежит в красном и оранжевом участках спектра. Большинство полупроводниковых лазеров излучают в инфракрасной области. Длина волны перехода определяется шириной запрещенной зоны. Потенциальная энергия, необходимая для забрасывания электрона с верхнего уровня валентной зоны (так называемый потолок валентной зоны) на нижний уровень зоны проводимости (дно зоны проводимости), должна быть равна энергии фотона, излучаемого при рекомбинации. Если Vg – электрический потенциал, необходимый для возбуждения электрона в зону проводимости, а e – заряд электрона, то соответствующая потенциальная энергия равна eVg. Следовательно, имеем   E = hn = eVg. (17)
 
прямых, проходящих через точки характеристических кривых, соответствующие U = 0.5 отн. ед. Рис. 9. Построение диаграммы направленности 3. Отключить блок питания лазера. 4. а). Калибровка ИЛД-2М. На измерительном приборе переключить кнопку "изм/поиск" в положение "поиск". Нажать кнопку "калибр Дж/Вт" и, удерживая ее, потенциометром вывести стрелку прибора на красную риску. Нажать кнопку "сброс". Перевести кнопку "изм/поиск" в положение "изм". б). Компенсация фона. Нажать кнопку "Вт" на блоке преобразования и регистрации (БПР) и на измерительной головке (ИГ). Потенциометрами для канала А "грубо" и "плавно" на ИГ вывести стрелку БПР в "0". На БПР и на ИГ нажать кнопку "Дж". в). Диапазон длительностей измеряемого импульса на БПР и ИГ должен быть в положении "10–8...10–6 с". Предел измерений для канала А на БПР – "3 × 10–8 Дж". г). Если требуется, нажать кнопку "сброс Дж/Вт" на БПР для того, чтобы вернуть стрелку в начало шкалы прибора. д). Включить блок питания лазера, снять отсчет энергии при разных положениях кнопки "мгн/макс". 9. Содержание отчета
 
   
 
 
 

               
 
Предельно допустимые режимы эксплуатации: Uпит = (19.5 20.5) В, Uзап = (10 21.5) В, зап = (2 6)10 7 с, зап = 1 7 103 Гц. Внимание! При работе с лазером категорически запрещается: изменять полярность питающего напряжения, наблюдать излучение незащищенным глазом. 8. Экспериментальные задания и ход работы   1. Получить импульсы генерации лазера на осциллографе. Определить по осциллограмме период следования импульсов и длительность импульса по уровню 0.5. Рис. 8. Схема установки для определения угла расходимости лазерного излучения 2. Определить угол расходимости лазерного излучения. Для этого необходимо снять зависимость амплитуды сигнала ИЛД-2М от координаты х (характеристические кривые) при разных положениях ИЛД-2М (0, 1, 2, 3), расстояние между которыми 5 мм. Дальнейшее же нахождение угла расходимости связано с определением тангенса угла наклона
 
  Длина волны рекомбинационного свечения   lрек = с/n = hc/eVg. (18)   Если подставить в это выражение численные значения величин (выразив для удобства константу h в электронвольтах в секунду; h = 4.14 × 10–15 эВ × с), то для лазера с длиной волны излучения 890 нм получим напряжение для преодоления запрещенной зоны, равное 1.4 В. При сравнительно низких напряжениях на p–n-переходе и, следовательно, небольших значениях тока через переход число инжектируемых носителей, а также число рождаемых в результате излучательной рекомбинации фотонов невелико. На выходе образца наблюдается излучение широкой (порядка kT) линии люминесценции, причем излучение имеет слабую направленность. 8. Полупроводниковые лазеры   Если выполнить необходимые для получения генерации условия, светодиод может начать генерировать когерентное оптическое излучение. Активная среда уже имеется – это область перехода, поэтому следует просто увеличить ток, чтобы создать инверсную заселенность, и добавить зеркала для обеспечения обратной связи. Одним из факторов, упрощающих лазерные диоды по сравнению с другими лазерами, является отсутствие внешних зеркал. Полупроводниковый кристалл скалывают вдоль естественных кристаллических плоскостей и обеспечивают, таким образом, параллельность отражающих плоскостей. Дальнейшей обработки и полировки этих плоскостей уже не требуется. Из-за разности показателей преломления на границе кристалл – воздух получается достаточно высокий коэффициент отражения. Как правило, полупроводниковые лазеры, работающие
 
   
 
 
 

               
 
при комнатной температуре, являются импульсными. Чтобы использовать преимущества быстрого времени возбуждения, возможного в полупроводниковых лазерах, нужно применять специально сконструированные импульсные схемы. Они похожи на электрические схемы питания и поджига импульсных ламп твердотельных лазеров, поскольку энергия лазерного импульса обеспечивается разрядом конденсатора. Между импульсами источник питания заряжает конденсатор через цепь заряда, которая может состоять из единственного сопротивления. Во время зарядного цикла разряд конденсатора предотвращается с помощью кремниевого управляемого диода – твердотельного полупроводникового переключателя с тремя выходами, который проводит ток только при подаче запускового импульса на управляющий электрод. Во включенном состоянии управляемый диод проводит ток до тех пор, пока конденсатор не разрядится. Импульсы тока, создаваемого в такой цепи, могут быть порядка 50 А, длительность импульса 100 нс, при этом мощность лазера достигает приблизительно 10 Вт. Рис. 4. Спектр излучения полупроводникового лазера и светодиода, работающего на уровне ниже порогового Процесс установления генерации в светодиоде происходит не так эффектно, как в газовом лазере. При увеличении тока в светодиоде до порогового значения резко
 
менее 300 мА. 7. Конструкция и характеристики инжекционного лазера ЛПИ-102   Рис. 7. Электрическая схема лазера     В данной работе изучается лазер ЛПИ-102 – полупроводниковый инжекционный многомодовый лазер импульсного режима работы. Конструктивно лазер представляет собой герметичный металлостеклянный корпус, в котором размещены лазерный диод Д2, два динистора Э1 и Э2, два накопительных конденсатора С1 и С2 и зарядный диод Д1. Диод на основе GaAs2 (Д2) служит источником оптического излучения при прохождении через него импульсного тока определенной амплитуды. Динисторы Э1 и Э2 на основе GaAs выполняют роль ключа, переходя под действием запускающего импульса из закрытого состояния с большим сопротивлением в открытое состояние с малым сопротивлением. Электрическая принципиальная схема лазера представлена на рис. 7. При подаче напряжения питания и запускающего импульса на лазер разрядный ток конденсаторов С1 и С2, проходя через лазерный диод Д2, вызывает оптическое излучение. Основные характеристики лазера: длина волны генерации – г = (800 - 950) нм, ширина линии генерации – не более 10 нм.
 
   
 
 
 

               
 
Рис. 6. Схема энергетических зон лазера с двойным гетеропереходом. n–p–гетеропереход слева создает барьер, препятствующий перемещению дырок в n–область. р–р+–гетеропереход справа препятствует инжекции электронов в р+–область. Оба перехода, тем не менее, позволяют легко проходить другим носителям заряда в область перехода.   В р–р+-гетеропереходе увеличение ширины запрещенной зоны в AlxGa1–xAs по сравнению с шириной запрещенной зоны в GaAs создает потенциальный барьер, который отражает инжектируемые электроны; n–p-гетеропереход мешает дыркам переходить в область n–типа, что в свою очередь, не позволяет электронам инжектироваться в область перехода. Эта структура делает эффективную ширину перехода больше и ограничивает рекомбинационное излучение областью перехода. Пороговая плотность тока в двусторонних гетероструктурах уменьшается приблизительно до 2000 А/см2, в то время как в односторонних гетероструктурах она равна 8000 А/см2, а в гомолазерах 40000 А/см2. Благодаря строгому ограничению зоны излучения только активной областью, с уменьшением пороговой плотности тока связано увеличение эффективности мощности. Некоторые выпускаемые промышленностью лазеры на гетероструктурах работают в непрерывном режиме при комнатной температуре и могут иметь мощность излучения 5 мВт на длине волны 820 нм при пороговом токе
 
возрастает интенсивность направленного излучения, уменьшается угол расходимости пучка и ширина спектра излучения (рис. 4). Пороговый ток срабатывания лазера сильно зависит от температуры диода. При переходе от комнатной температуры (~300 К) к температуре жидкого азота (~77 К) пороговый ток уменьшается более чем на порядок. За счет охлаждения увеличивают эффективность излучения лазерного диода на GaAs более чем в 7 раз по сравнению с эффективностью при комнатной температуре и получают более высокую среднюю мощность, так как коэффициент заполнения импульса (доля времени, в течение которого лазер излучает) может вырасти в 40 раз. С охлаждением связано и увеличение ширины запрещенной зоны, что приводит к сдвигу линии излучения с 900 до 850 нм – в область, где детекторы чувствительней. В каждом конкретном случае для определения режима работы диода (с охлаждением или без него) нужно взвесить все выгоды, получаемые от увеличения мощности и эффективности при охлаждении, и затраты на систему охлаждения и ее эксплуатацию. Все излучение сосредоточено в узкой области перехода, поэтому из-за малых размеров пучка дифракция приводит к большой расходимости луча. Свет с длиной волны l, пройдя через щель шириной а, дифрагирует на угол q, такой, что sin q = 0.15 или q = 8.6°. Такая угловая расходимость очень велика по сравнению с расходимостью лазеров других типов. Веерный пучок характерен для всех полупроводниковых лазеров и является препятствием для широкого их применения. Конструкция простого полупроводникового лазера показана на рис. 5. Излучение ограничено областью перехода. Небольшая ширина области перехода приводит к значительной расходимости луча q.
 
   
 
 
 

               
 
Рис. 5. Устройство полупроводникового лазера.   Лазеры изготавливают, наращивая полупроводниковую пленку n–типа на подложку p+-типа, или наоборот – пленку р+ на подложку n-типа (p+ означает сильнолегированный полупроводник р-типа, который обеспечивает хороший омический контакт). Во время наращивания или после него необходима термическая обработка для того, чтобы некоторая доля примеси р-типа диффундировала в область n-типа и образовалась слаболегированная р-область. В результате получается структура р+–р–n-типа. Электроны инжектируются из n- в р- область, где они рекомбинируют с дырками и излучают свет. Полупроводниковые лазеры, изготовленные из полупроводника одного сорта, например GaAs, называются гомолазерами. Гомолазеры имеют некоторые недостатки по сравнению с гетеролазерами, которые изготавливают из различных веществ. И в тех, и в других лазерах для эффективного возбуждения стимулированного излучения инжекция электронов и излучение света должны ограничиваться областью перехода. В гомолазерах ограничение излучения областью перехода является следствием наличия в ней свободных электронов и дырок. Они увеличивают показатель преломления, в результате чего генерируемое излучение испытывает полное внутренне отражение и не выходит из области перехода. Хотя такой механизм удержания излучения работает достаточно хорошо и обеспечивает возможность генерации в гомолазере, для
 
этого требуется более высокая пороговая плотность тока, а эффективность получается низкая. Какая-то доля света выходит из области перехода, и количество света, участвующего в создании стимулированного излучения, уменьшается. Электроны, прежде чем они рекомбинируют, проходят в р-области различные расстояния. Существенно более высокой эффективности генерации и низкой плотности тока достигают, если для образования перехода используют два полупроводника. Такие два вещества, как арсенид галлия и он же с примесью алюминия (GaAlAs), имеют различные показатели преломления и ширину запрещенной зоны. Скачок показателя преломления заставляет генерируемый свет опять отражаться в область перехода, приводя к высокой эффективности генерации. Разница в размерах ширины запрещенной зоны удерживает носители в области перехода, и поэтому уменьшается пороговая плотность тока. Существуют гетеролазеры двух основных типов: с двусторонней и односторонней гетероструктурой. Односторонние гетероструктуры получают путем наращивания пленки р+-типа соединения AlxGa1–xAs (0 < x < 1) на подложку n-типа из GaAs. Двойные гетероструктуры состоят из трех компонент: р-область из GaAs находится между р+- и n-областями из AlxGa1–xAs. Эту трехкомпонентную структуру часто крепят на подложке из GaAs с электронной проводимостью, а сверху помещают для обеспечения электрического контакта образец из GaAs с дырочной проводимостью. Работа такого двойного гетероперехода показана на рис. 6, на котором изображена полосковая структура перехода, составленного из n-области AlxGa1–xAs и р-области GaAs, а также перехода из р-области GaAs и р+-области AlxGa1–xAs.  
 
   
 
 
 







Date: 2015-05-18; view: 1736; Нарушение авторских прав



mydocx.ru - 2015-2026 year. (1.017 sec.) Все материалы представленные на сайте исключительно с целью ознакомления читателями и не преследуют коммерческих целей или нарушение авторских прав - Пожаловаться на публикацию