Главная Случайная страница


Полезное:

Как сделать разговор полезным и приятным Как сделать объемную звезду своими руками Как сделать то, что делать не хочется? Как сделать погремушку Как сделать так чтобы женщины сами знакомились с вами Как сделать идею коммерческой Как сделать хорошую растяжку ног? Как сделать наш разум здоровым? Как сделать, чтобы люди обманывали меньше Вопрос 4. Как сделать так, чтобы вас уважали и ценили? Как сделать лучше себе и другим людям Как сделать свидание интересным?


Категории:

АрхитектураАстрономияБиологияГеографияГеологияИнформатикаИскусствоИсторияКулинарияКультураМаркетингМатематикаМедицинаМенеджментОхрана трудаПравоПроизводствоПсихологияРелигияСоциологияСпортТехникаФизикаФилософияХимияЭкологияЭкономикаЭлектроника






Краткие теоретические сведения. Трехфазный асинхронный двигатель

Трехфазный асинхронный двигатель

 

Целью работы является изучение работы асинхронного двигателя с короткозамкнутым ротором и снятие его механической и рабочей характеристик.

Краткие теоретические сведения

Простота конструкции, надежность в работе, экономичность и невысокая стоимость являются основными причинами широкого использования асинхронных двигателей в промышленности.

Частота вращения магнитного поля статора n 1 определяется по формуле

n 1 = , об/мин (1)

где f 1 - частота сети, Гц;

р - число пар полюсов.

Разность в частотах вращения ротора n 2 и поля статора n 1 выражают скольжением

s = (2)

Скольжение возрастает с увеличением нагрузки на валу двигателя. У современных двигателей в зависимости от серии и назначения скольжение при номинальной нагрузке составляет 2…8%. При холостом ходе скольжение составляет всего 0,1…0,3%.

Если считать скольжение при номинальной нагрузке s н равным 5%, то можно указать частоты вращения ротора асинхронных двигателей при питании от сети с f = 50 Гц.

 

Таблица 1.

Частота вращения при s н = 5% Число пар полюсов на статоре
         
Поля статора n 1, об\мин          
Ротора n 2, об\мин          

 

Асинхронные двигатели малой и средней мощности, благодаря возможности соединения обмоток статора по схеме Y/Δ или Δ/ Y, могут работать при питании от двух соответствующих напряжений 380/220 В.

На заводском щитке двигателя это обозначается как

Y/Δ, 380/220 В.

Простейшим способом пуска в ход двигателя с короткозамкнутым ротором и номинальной мощностью до 100 кВт является непосредственное включение обмотки статора в трехфазную цепь.

Частота вращения ротора двигателя может быть выражена формулой

n 1 = (1– s 1), об/мин. (3)

Электрическая мощность Р 1, потребляемая асинхронным двигателем от сети, расходуется на полезную мощность Р 2 на валу и потери мощности на нагрев обмоток статора и ротора Δ Р э1 и Δ Р э2, потери в магнитопроводе статора и в стали ротора от вихревых токов и на гистерезис Δ Р ст и на потери от трения в подшипниках Δ Р тр.

Таким образом,баланс мощности в двигателе выразится так

Р 1 = Р 2 + Δ Р тр + Δ Р э + Δ Р ст, Вт. (4)

Активная мощность двигателя, потребляемая из сети, вычисляется по формуле

Р 1 = 3 Р , Вт, (5)

где Р = U I 1 – мощность одной фазы, измеренная ваттметром, Вт.

Механическая мощность, развиваемая на валу двигателя, Р мех складывается из полезной мощности на валу Р 2 и потерь на трение Р тр

Р мех = Р 2 + Р тр, Вт. (6)

Механическая мощность может быть определена по формуле

Р мех = 0,105 Мn 2, Вт, (7)

где М – вращающий момент, Нм;

n 2 – частота вращения ротора, об\мин.

Магнитные потери в магнитопроводе статора, т.е. потери в стали Δ Р ст, практически не изменяются при увеличении нагрузки на валу Р 2 и называются постоянными.

С другой стороны, потери на нагрев обмоток статора и ротора, т.е. потери в меди Δ Р э зависят от нагрузки и называются переменными.

Коэффициент полезного действия асинхронного двигателя η определяется как отношение полезной мощности на валу Р 2 к потребляемой из сети Р 1

η = = (8)

Полезная мощность двигателя на валу Р 2 может быть определена по формуле

Р 2 = М ∙ ω = М, Вт (9)

или Р 2 = 0,105 Мn 2, Вт. (10)

Тогда

η = = = , (11)

где U , В; I , А; Cos φф – напряжение, ток и коэффициент мощности фазы двигателя.

Р 1 – потребляемая активная мощность двигателя.

Коэффициент мощности Cos φф зависит от нагрузки на валу двигателя и определяется отношением активной мощности к полной мощности фазы статора двигателя

Cos φф = = (12)

В лабораторной работе коэффициент мощности Cos φ измеряется непосредственно фазометром, а также может быть вычислен по показаниям ваттметра, вольтметра и амперметра, включенных в фазу двигателя (рис.1).

Основной характеристикой асинхронного двигателя, называемой механической, является зависимость n 2 = f (M), т.е. зависимость частоты вращения ротора двигателя от вращающего момента (рис.1).

Рис.1. Механическая характеристика асинхронного двигателя.

 

Вращающий момент асинхронного двигателя определяют по формуле

М = , Нм (13)

где U – фазное напряжение обмотки статора, В;


n 1 – синхронная частота вращения магнитного поля статора, об/мин;

s – скольжение;

р – число пар полюсов;

R 1, R 2, Х к – параметры схемы замещения асинхронного двигателя, Ом (рис.2).

Рис.2. Схема замещения асинхронного двигателя.

 

Вращающий момент асинхронного двигателя в лабораторной работе измеряется по щкале электромагнитного тормоза, соединенного с валом двигателя, в г∙см (1 Нм = 9800 г∙см).

Вращающий момент асинхронного двигателя зависит от величины подводимого к фазе статора напряжения в квадрате , скольжения s, частоты тока в статоре f 1 и конструктивных параметров двигателя (числа пар полюсов, активного сопротивления обмоток двигателя и т.д.).

Меняя значение скольжения s при остальных постоянных в формуле вращающего момента можно получить различные значения моментов М н, М кр, М п, показанных на естественной механической характеристике (рис.1).

Номинальный вращающий момент М н может быть определен по формулам

М н = 9,55 , Нм (14)

или

М н = 9,55 , Нм (15)

 

В каталоге на асинхронные двигатели указаны паспортные данные: Р , U , s н, n , М н, М кр/ М н, Сos φн и способ соединения обмоток статора.

Наиболее полно и наглядно свойства асинхронного двигателя выявляются с помощью рабочих характеристик.

К рабочим характеристикам относятся зависимость частоты вращения ротора n 2, вращающего момента М, скольжения s тока фазы статора I , коэффициента мощности Сos φ и к.п.д. двигателя от полезной мощности на валу Р 2 при U 1 = Const и f 1 = Const.

При повышении Р 2 величина скольжения s увеличивается, т.к. при увеличении нагрузки на валу частота вращения ротора уменьшается (рис.3).

Рис.3. Зависисмость величины скольжения от полезной мощности на валу.

 

При холостом ходе, когда Р 2 = 0, частота вращения ротора n 2 может быть принята равной частоте вращения магнитного поля статора n 1 и s = 0.

Так как Р 2Р мех , а Р мех = 0,105 Мn 2, то рабочая характеристика

n 2 = f (Р 2) подобна механической характеристике (рис.4).

Рис.4. Механическая характеристика асинхронного двигателя.

 

Вращающий момент М на валу ротора можно считать состоящим из полезного момента, расходуемого на совершение полезной работы, и момента холостого хода М 0, расходуемого на преодоление трения. Эта доля вращающего момента практически не зависит от нагрузки на валу Р 2.

Таким образом, можно считать, что М. Если бы частота вращения ротора была постоянной, то рабочая характеристика была бы линейно возрастающей. В действительности же частота вращения ротора n 2 уменьшается при увеличении Р 2, в связи с этим характеристика М = f (Р 2) нелинейна и вращающий момент М быстро нарастает с увеличением Р 2 (рис.5).

Рис.5. Зависимость М = f (Р 2)

Кривая I = f (Р 2) подобна рабочей характеристике М = f (Р 2) (рис.6).

Рис.5. Зависимость I = f (Р 2)

 

Если не учитывать ток холостого хода двигателя, составляющий 7…8% от I , то ток в фазе статора пропорционален полезной мощности Р 2 и увеличивается при ее повышении. При холостом ходе Р 2 = 0 и I = I 10 (рис. 5).

При холостом ходе двигателя коэффициент мощности Cos φ двигателя мал и обычно не превышает 0,2, но затем при увеличении нагрузки на валу Р 2 он быстро растет и достигает максимума при мощности, близкой к номинальной (рис. 6). Это происходит потому, что при возрастании нагрузки активная мощность Р 1, потребляемая из сети, увеличивается, а реактивная мощность Q 1 почти не изменяется. Вследствие этого главный магнитный поток практически остается постоянным. При нагрузках больше номинальных Cos φ снижается в связи со значительным ростом реактивных мощностей, связанных с влиянием потоков рассеяния.


Рис.6. Зависимость Cos φ = f (Р 2)

 

Анализируя зависимость η = f (Р 2), можно видеть, что при изменении нагрузки на валу Р 2 постоянные потери Δ Р тр и Δ Р ст практически не изменяются, а начальный момент увеличение потерь в активном сопротивлении обмоток Δ Р э значительно меньше роста полезной мощности на валу. При Р 2 = Р постоянные потери Δ Р тр и Δ Р ст становятся равными переменным Δ Р э, а доля потерь в энергетическом балансе уже становится соизмеримой с Р 2. Вследствие этого к.п.д. начинает несколько уменьшаться (рис. 7).

Рис.7. Зависимость η = f (Р 2)

План работы.

1. Ознакомиться с конструкцией асинхронного двигателя, типами измерительных приборов, устройством электромагнитного тормоза. В форму, предусмотренную отчетом по лабораторной работе, записать технические данные используемых приборов и электрооборудования.

2. Собрать электрическую схему (рис. 8) и предъявить ее для проверки преподавателю или лаборанту.

3. После проверки схемы поставить регулятор автотрансформатора (АТ) в положение «0» и включить выпрямитель.

4. Включить фототахометр и нажать кнопку «Пуск» на электрическом стенде.

5. При помощи автотрансформатора (АТ) изменить момент сопротивления электромагнитного тормоза в пределах 0…0,01 Нм (0,100.200,300,400,500,600,700,800,900,1000 г∙см).

6. Измерить по приборам следующие величины: напряжение на фазе двигателя U по вольтметру V, ток в фазе I по амперметру А1, потребляемую фазой двигателя активную мощность P по ваттметру W, частоту вращения ротора n по фототахометру.

Измерения произвести для 11 различных моментов сопротивления на валу двигателя.

Данные опытов внести в табл.2.

Таблица 2

№ п/п Измеренные величины Вычисленные величины
М Нм U В I А P Вт n 2 об/мин Cos φ М Нм P 2 Вт P 1 Вт S 1 ВА Cos φ s
                         
                         
                         
                         
                       
                         

 


7. По окончании измерений нажать кнопку «Стоп», обесточить схему и показать результаты преподавателю.

8. После получения разрешения преподавателя разобрать схему.

9. По измеренным данным вычислить вращающий момент на валу двигателя М, Нм; полезную мощность на валу P 2, Вт; активную мощность, потребляемую двигателем P 1, Вт; полную мощность, потребляемую двигателем S 1; скольжение s; коэффициент мощности Cos φ и коэффициент полезного действия η.

10. По измеренным и вычисленным данным построить на миллиметровой бумаге характеристики двигателя:

а) механическую характеристику n 2 = f (M);

б) рабочие характеристики s = f (Р 2); n 2 = f (Р 2); M = f (Р 2); I = f (Р 2).

в) рабочую характеристику Cos φ = f (Р 2), измеренную и вычисленную.

11. Материалы измерений и вычислений, полученные характеристики оформить в виде отчета по лабораторной работе.

 

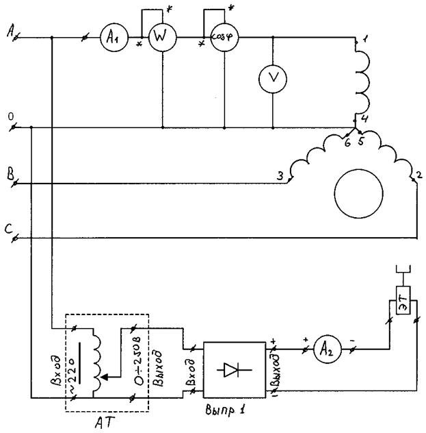
Рис. 8. Электрическая схема исследования трехфазного асинхронного двигателя с короткозамкнутым ротором:

А1 – амперметр переменного тока на 1 А; А2 – амперметр постоянного тока на 1 А; W – ваттметр на 150 Вт; Ф – фазометр на 127 В 5 А в положении «приемник»; V – вольтметр переменного тока на 150 В; АТ – автотрансформатор; ЭТ – электромагнитный тормоз.

 


Контрольные вопросы

1. Устройство и принцип работы асинхронного двигателя.

2. Что такое скольжение (s хх, s пуск)?

3. Почему двигатель называется асинхронным?

4. Условие возникновения вращающегося магнитного поля.

5. Стандартные величины n 1 (частота вращения магнитного

поля).

6. Режим холостого хода асинхронного двигателя.

7. Почему I xx асинхронного двигателя больше чем I 0 трансформатора.

8. Схема замещения асинхронного двигателя в режиме холостого хода.

9. Упрощенная схема замещения.

10.Почему I пуск асинхронного двигателя в 6…8 раз больше I н?

11.Механическая характеристика асинхронного двигателя n = f (M); n = f (s) (естественная и реостатная).

12.Формула Клосса.

13.Регулирование числа оборотов асинхронного двигателя.

14.Достоинства и недостатки каждого метода.

15.Типы роторов (короткозамкнутый и фазный).

16.Предназначение фазного ротора.

17.Метод ограничения I пуск у асинхронного двигателя с короткозамкнутым ротором.

18. Метод ограничения I пуск у асинхронного двигателя с фазным ротором.

19.Энергетическая диаграмма. Потери мощности в асинхронном двигателе.

20.КПД асинхронного двигателя.

21.Достоинства и недостатки асинхронного двигателя.



<== предыдущая | следующая ==>
Теорема Коуза | 





Date: 2015-05-09; view: 855; Нарушение авторских прав



mydocx.ru - 2015-2026 year. (2.731 sec.) Все материалы представленные на сайте исключительно с целью ознакомления читателями и не преследуют коммерческих целей или нарушение авторских прав - Пожаловаться на публикацию